Starting issues

Tiny
CARLESSCHIC
  • MEMBER
  • 2005 SCION TC
  • 2.4L
  • 4 CYL
  • 2WD
  • AUTOMATIC
  • 200,000 MILES
So car been setting for 2 years off and on. Alternator started the problem replaced it about a 2 years ago while replacing that pulley tension bolt stopped so parked the car about 8 months later Strong armed belt on car started right up. Drove around town for a few months no issues so decided drive it to work 30 miles away go to start cast won’t start had to jump off so figured replace the battery New battery killed the entire car no start no radio no nothing just dummy lights flash so check fuses replace all of them to be safe still nothing replace starter still nothing no noise no clicking not even trying to turn over towed home and here we are today with time to google and revisit. Bypass starter relay by using a wire in relay 30&87 car starts after few figuring it out attempts. Idols 30 mins put relay in car dies instantly. So is it my relay or not bought universal relay didn’t work can’t find car relay without manufacturers help please

Thank you
One car less chick
Wednesday, April 27th, 2022 AT 5:17 PM

7 Replies

Tiny
KASEKENNY
  • MECHANIC
  • 18,907 POSTS
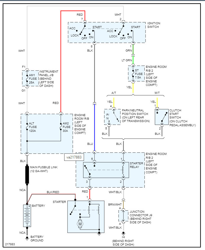
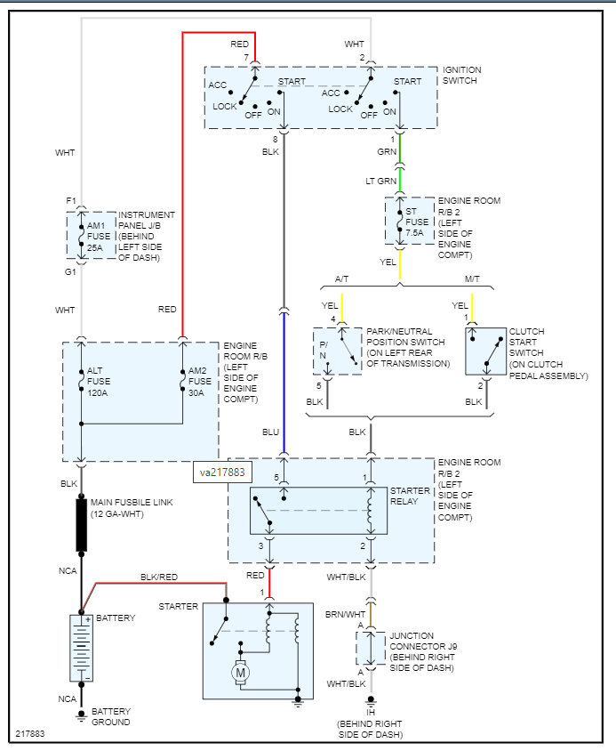
I am not sure why the engine shuts off when you install the relay again, but I suspect this is related to the ignition switch.

So, when you remove the relay and jump the terminals, I assume you are turning the ignition switch to the on position which causes it to start running?

https://www.2carpros.com/articles/how-to-check-wiring

https://www.2carpros.com/articles/how-to-check-an-electrical-relay-and-wiring-control-circuit

So, the way we need to test this because it is likely not the relay is to remove the relay and check power at each terminal of 1 and 5. Then we need to check the ground on terminal 2.

The confusing thing at this point is why when the relay is installed after the vehicle is started, why it stalls the vehicle because once the engine is started the relay should be disengaged. Otherwise, it will keep the starter engaged.

Let's start with this and go from there.

Thanks
Was this
answer
helpful?
Yes
No
+1
Thursday, April 28th, 2022 AT 6:10 AM
Tiny
CARLESSCHIC
  • MEMBER
  • 6 POSTS
I’m sorry but all of that makes no sense to me. I’m no mechanic by far so understanding the wiring is confusing for me.
Was this
answer
helpful?
Yes
No
Thursday, April 28th, 2022 AT 10:26 AM
Tiny
CARLESSCHIC
  • MEMBER
  • 6 POSTS
Could it be the ignition switch?
Was this
answer
helpful?
Yes
No
Thursday, April 28th, 2022 AT 10:44 AM
Tiny
KASEKENNY
  • MECHANIC
  • 18,907 POSTS
I am sorry. Unfortunately, there is no way to know people's comfort level with this stuff, so we just provide the details and then answer any questions. However, I totally understand that the most likely causes are the ignition switch and the park neutral switch.

However, getting these voltage readings would help confirm this because I am not sure why this is causing a stall when it is reinstalled. That could just be a normal thing as I am not sure I ever tried to remove one and see what happens after I reinstall it.

Please understand that based on these facts, I suspect the ignition and park switch make the most sense.

Let me know if you have questions on this and we can go from there. Thanks
Was this
answer
helpful?
Yes
No
+1
Thursday, April 28th, 2022 AT 1:00 PM
Tiny
CARLESSCHIC
  • MEMBER
  • 6 POSTS
I am going to try the ignition switch because I have no power to accessories.
Was this
answer
helpful?
Yes
No
Thursday, April 28th, 2022 AT 4:26 PM
Tiny
KASEKENNY
  • MECHANIC
  • 18,907 POSTS
Okay. Sounds good. Keep us posted with what you find.

Thanks for letting us know.
Was this
answer
helpful?
Yes
No
+1
Thursday, April 28th, 2022 AT 4:28 PM
Tiny
CARLESSCHIC
  • MEMBER
  • 6 POSTS
I will again thank you I can’t really complain this car was given to me 5 years ago from a friend when my car was totaled, and I have driven it every day until the alternator went out. So, now it’s a project car but my other vehicle is overheating, and I need one of these running to go back to work by Saturday, so all help is needed. Just a girl with Google and car issues.
Was this
answer
helpful?
Yes
No
Thursday, April 28th, 2022 AT 5:16 PM

Please login or register to post a reply.