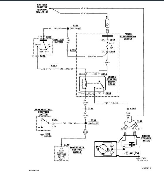
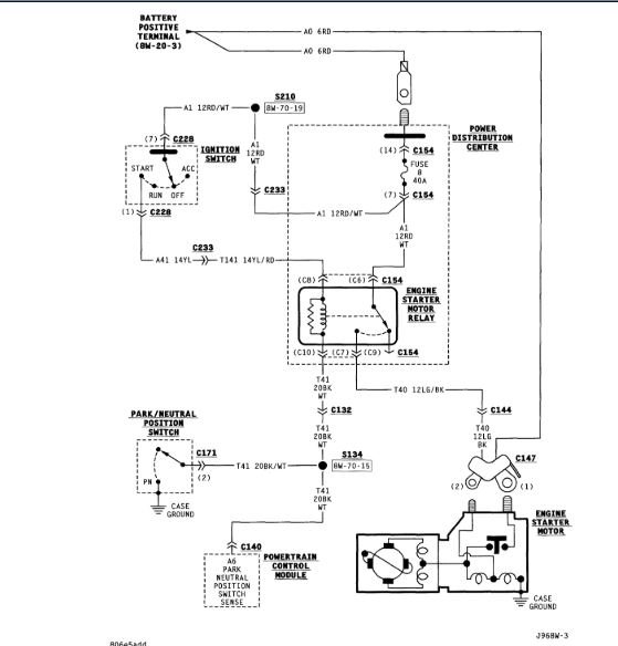
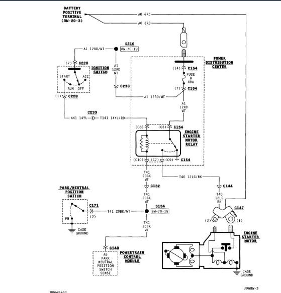
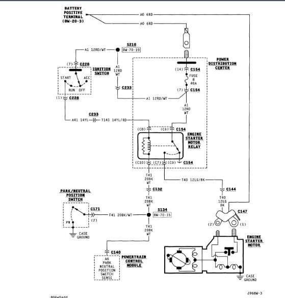
Starter solenoid

Tiny
JIM HAMILTON2
  • MEMBER
  • 1996 JEEP GRAND CHEROKEE
  • 5.2L
  • V8
  • 4WD
  • AUTOMATIC
  • 250,000 MILES
As soon as I hook up my battery she tries to engage.
Tuesday, January 15th, 2019 AT 4:02 PM

13 Replies

Tiny
ASEMASTER6371
  • MECHANIC
  • 52,796 POSTS
Good evening,

The first thing I would do is remove the relay and see if it still cranks. If it does, it sounds like the starter. If it does not, then we need to do some voltage checks.

You will need a test light or voltmeter.

Roy
Was this
answer
helpful?
Yes
No
Tuesday, January 15th, 2019 AT 4:32 PM
Tiny
JIM HAMILTON2
  • MEMBER
  • 7 POSTS
Starter check out good, pulled the relay still tries to engage. Was having some issuse's with the starter cable, got another one from the junk yard, had Jeep running before I changed the cable.
Was this
answer
helpful?
Yes
No
Tuesday, January 15th, 2019 AT 5:09 PM
Tiny
ASEMASTER6371
  • MECHANIC
  • 52,796 POSTS
Ok, what was the failure?

Roy
Was this
answer
helpful?
Yes
No
Tuesday, January 15th, 2019 AT 5:11 PM
Tiny
JIM HAMILTON2
  • MEMBER
  • 7 POSTS
Connecter clamp to the battery need to be sodered no room for that so I replaced the cable, this problem since
Was this
answer
helpful?
Yes
No
Tuesday, January 15th, 2019 AT 5:20 PM
Tiny
ASEMASTER6371
  • MECHANIC
  • 52,796 POSTS
I thought you just said it was fixed?

Roy
Was this
answer
helpful?
Yes
No
Tuesday, January 15th, 2019 AT 5:22 PM
Tiny
JIM HAMILTON2
  • MEMBER
  • 7 POSTS
No not fixed, was giving a little history.
Was this
answer
helpful?
Yes
No
Tuesday, January 15th, 2019 AT 5:28 PM
Tiny
ASEMASTER6371
  • MECHANIC
  • 52,796 POSTS
You need to be more clear with that. It was confusing me with conflicting statements.

Anyway, remove the little wire on the starter solenoid and see if it still tries to start

Roy
Was this
answer
helpful?
Yes
No
Tuesday, January 15th, 2019 AT 5:31 PM
Tiny
JIM HAMILTON2
  • MEMBER
  • 7 POSTS
Did that earlier. No it wouldn't start.
Was this
answer
helpful?
Yes
No
Tuesday, January 15th, 2019 AT 5:44 PM
Tiny
ASEMASTER6371
  • MECHANIC
  • 52,796 POSTS
If you removed the wire and it did not start and you pulled the relay and it started, then you have a short to power on that small wire to the solenoid.

https://www.2carpros.com/articles/how-to-check-wiring

Roy
Was this
answer
helpful?
Yes
No
Tuesday, January 15th, 2019 AT 6:03 PM
Tiny
JIM HAMILTON2
  • MEMBER
  • 7 POSTS
So I should replace the solenoid wire?
Was this
answer
helpful?
Yes
No
Tuesday, January 15th, 2019 AT 6:14 PM
Tiny
ASEMASTER6371
  • MECHANIC
  • 52,796 POSTS
I would try to find the short in the harness. If you do not find it there may be future issues with other systems.

Roy
Was this
answer
helpful?
Yes
No
Tuesday, January 15th, 2019 AT 6:22 PM
Tiny
JIM HAMILTON2
  • MEMBER
  • 7 POSTS
Okay, thanks. I'll try that in a few days.
Was this
answer
helpful?
Yes
No
Tuesday, January 15th, 2019 AT 6:31 PM
Tiny
ASEMASTER6371
  • MECHANIC
  • 52,796 POSTS
Sounds like a plan.

Roy
Was this
answer
helpful?
Yes
No
Tuesday, January 15th, 2019 AT 6:55 PM

Please login or register to post a reply.