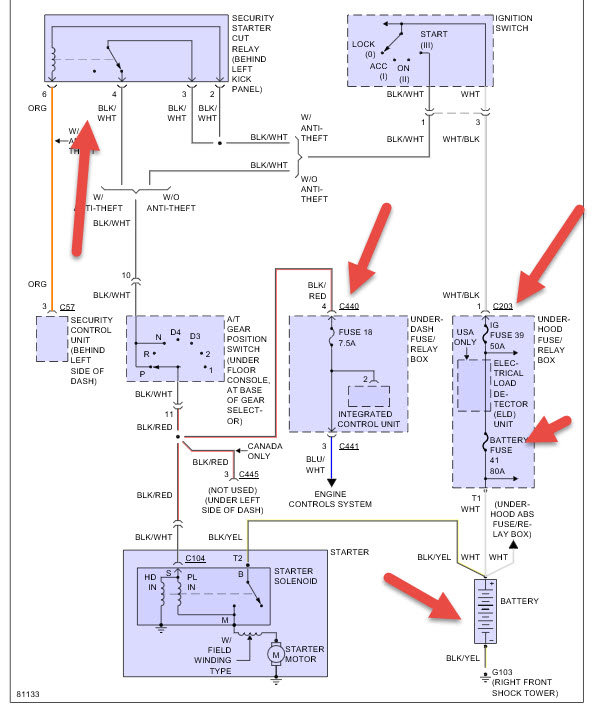
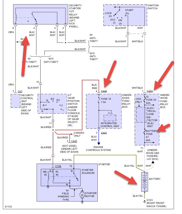
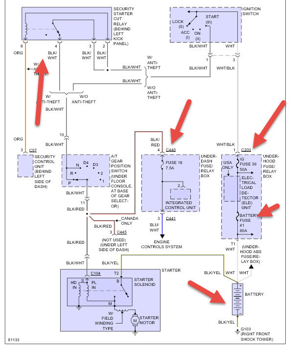
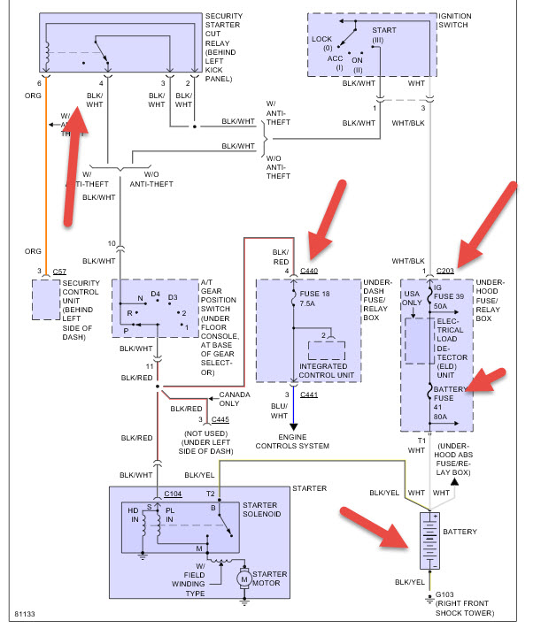
Monday, February 1st, 2016 AT 11:09 AM
My car won't start the battery is charged and I got gas and oil inside the car what do I need to do to start my car in what part do I need to buy or replace


