Sunday, June 10th, 2018 AT 7:45 PM
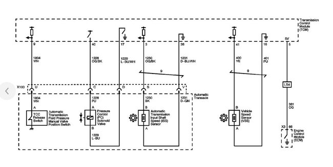
I have the car listed above SS model. My speedometer has been jumping from 0 to 40 up and down. There is no engine light on. I changed my speed sensor on passenger side. Should I change both input and output sensor or is there something else I am missing?





