Signal blinking fast

Tiny
ANGELETT PUGH
  • MEMBER
  • 2006 CHRYSLER PT CRUISER
  • 2.4L
  • 4 CYL
  • AUTOMATIC
  • 140,000 MILES
Front signal will not work. Tried changing bulb and checked fuses.
Saturday, September 21st, 2019 AT 4:32 PM

1 Reply

Tiny
KASEKENNY
  • MECHANIC
  • 18,907 POSTS
Hi,

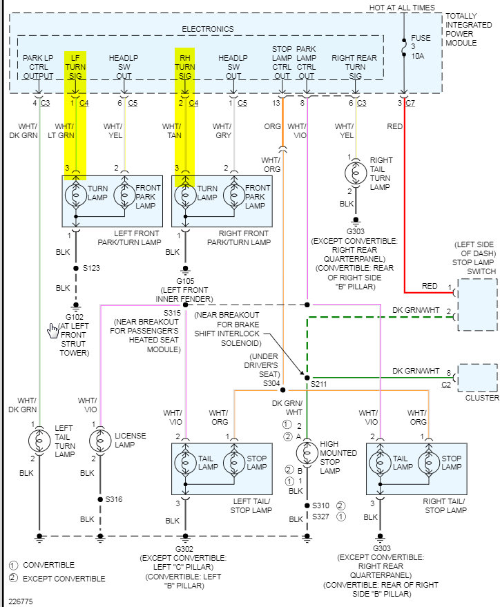
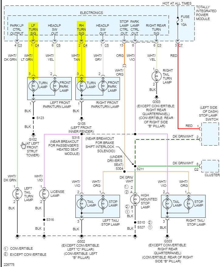
At this point we need to check for voltage on the lamp that is not working. Turn the switch on and use a test lamp or volt meter to determine if there is any voltage. If not, then you either have a wiring issue or an issue with what is called the Totally Integrated Power Module (TIPM). This module is basically what controls the voltage to most all the systems on this car.

https://www.2carpros.com/articles/how-to-use-a-test-light-circuit-tester

https://www.2carpros.com/articles/how-to-check-wiring

I attached a wiring diagram which illustrates what I am saying. It is just a straight shot from the TIPM to the bulb so I would put my money on the TIPM being the issue.

Let me know what you find and we can go from there. Thanks
Was this
answer
helpful?
Yes
No
Saturday, September 21st, 2019 AT 5:42 PM

Please login or register to post a reply.