Shift sensor replacement

Tiny
THOMAS1234418
  • MEMBER
  • 1998 CHEVROLET CAVALIER
  • 2.2L
  • 4 CYL
  • 2WD
  • AUTOMATIC
  • 300,000 MILES
Okay, I just need to know how to change that sensor. I see the step by step you posted and the pictures but I need the picture from when you take the side cover off until that point. Or if you could point me at a website to where I could find this out been looking for hours your the only one I found with any sense. Thanks.
Sunday, April 5th, 2020 AT 11:19 AM

28 Replies

Tiny
ASEMASTER6371
  • MECHANIC
  • 52,796 POSTS
Good afternoon,

I am not sure what you mean here. I have posted a picture of the park/neutral switch and the transmission speed sensor.

Can you clarify which one you mean?

Roy
Was this
answer
helpful?
Yes
No
Sunday, April 5th, 2020 AT 12:46 PM
Tiny
THOMAS1234418
  • MEMBER
  • 17 POSTS
I need to know step by step how to get to that to remove that.
Was this
answer
helpful?
Yes
No
Sunday, April 5th, 2020 AT 1:50 PM
Tiny
ASEMASTER6371
  • MECHANIC
  • 52,796 POSTS
That is a shift solenoid.

Which one?

Do you have a code for the solenoid? If you do, can you give me the code?

Roy

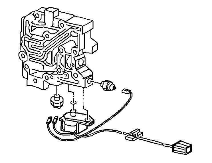
REMOVAL PROCEDURE

imageOpen In New TabZoom/Print

1. Disconnect the negative battery cable.

CAUTION: Refer to Battery Disconnect Caution in Service Precautions.

2. Remove the transmission bracket.
3. Remove the control valve body cover bolts.

ImageOpen In New TabZoom/Print

4. Remove the control valve body cover.
5. Remove the valve body cover gasket.

ImageOpen In New TabZoom/Print

6. Determine if the washer is inverted on the bolts.

IMPORTANT: Use Sealant compound GM P/N 12345282, or equivalent in order to reduce the potential for oil leaks on bolts.
Was this
answer
helpful?
Yes
No
Sunday, April 5th, 2020 AT 2:12 PM
Tiny
THOMAS1234418
  • MEMBER
  • 17 POSTS
So is this picture the shift solenoid? If so it doesn't in plug the wires go straight to it.
Was this
answer
helpful?
Yes
No
Sunday, April 5th, 2020 AT 2:24 PM
Tiny
ASEMASTER6371
  • MECHANIC
  • 52,796 POSTS
Can we start at the beginning?

What is the original issue?

Did you have a code?

Does the transmission work correctly?

Roy
Was this
answer
helpful?
Yes
No
Sunday, April 5th, 2020 AT 2:27 PM
Tiny
THOMAS1234418
  • MEMBER
  • 17 POSTS
P1870 is the code. I think it's in limp mode. When it does work it shifts one time and goes right back to not shifting. Before you could manually shift it now it stuck in first.
Was this
answer
helpful?
Yes
No
Sunday, April 5th, 2020 AT 2:30 PM
Tiny
ASEMASTER6371
  • MECHANIC
  • 52,796 POSTS
Okay, I attached a flow chart that you need to follow to determine the failure.

Codes rarely identify failed parts, just failed systems.

Let me know what you find.

Roy

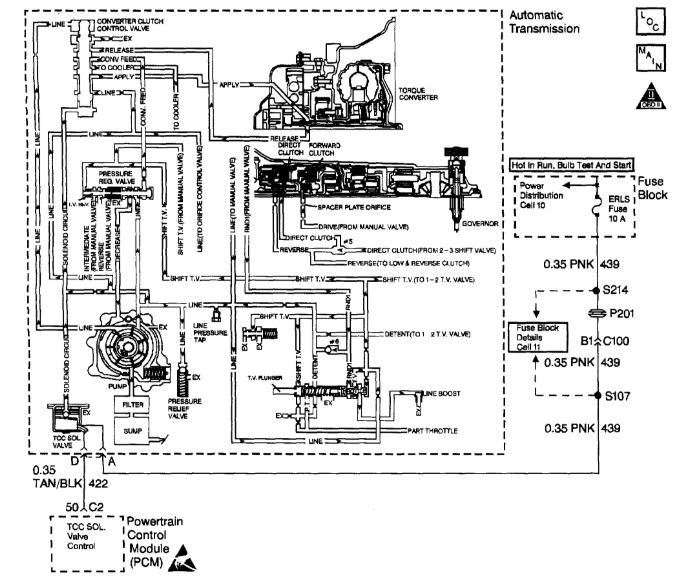
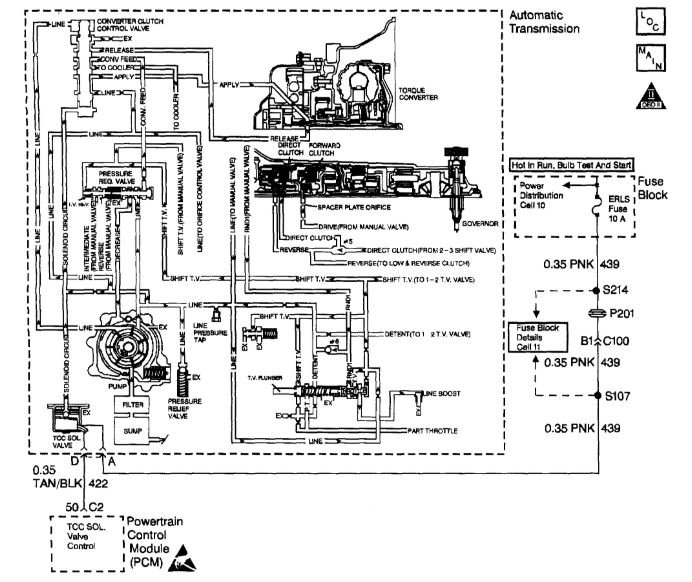
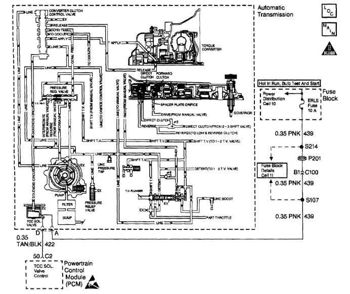
CIRCUIT DESCRIPTION
The Powertrain Control Module (PCM) monitors the Torque Converter Clutch (TCC) slip speed. The PCM calculates the difference between the engine speed and the transmission output speed. In D3 drive range with the TCC engaged. The engine speed should closely match the transmission output speed. When the PCM detects excessive slip of the TCC, the forward clutch, and the direct clutch when the TCC is engaged in 3rd gear, then DTC P1870 sets. DTC P1870 is a type B DTC.

CONDITIONS FOR SETTING THE DTC
No Throttle Position (TP) sensor DTCs P0122 or P0123.
No Vehicle Speed Sensor Assembly (VSS Assy.) DTCs P0502 or P0503.
The engine speed is 1,500-4,000 RPM.
MAP is 30-105 kPa.
The throttle angle is 10-50%.
The transmission is in D3 range.
The Torque Converter Clutch (TCC) is On for 5 seconds.
The TCC slip speed is greater than 148-1,000 RPM.
The vehicle speed is 56-132 km/h (35-82 mph).
The speed ratio is 0.95-1.34.
All of the above conditions are met for 7 seconds for 2 TCC engagements.

ACTION TAKEN WHEN THE DTC SETS
The PCM illuminates the Malfunction indicator Lamp (MIL).
The PCM inhibits TCC engagement.
DTC P1870 will be stored in PCM history.

CONDITIONS FOR CLEARING THE MIL/DTC
The PCM turns OFF the MIL after three consecutive trips without a failure reported.
A scan tool can clear the DTC from the PCM history. The PCM clears the DTC from the PCM history if the vehicle completes 40 warm-up cycles without a failure reported.
The PCM cancels the DTC default actions when the fault no longer exists and the ignition is OFF long enough in order to power down the PCM.

DIAGNOSTIC AIDS
Inspect the wiring at the PCM, the Automatic Transmission 4-way connector and all other circuit connecting points for the following conditions:

A bent terminal
A backed out terminal
A damaged terminal
Poor terminal tension
A chafed wire
A broken wire inside the insulation
Moisture intrusion
Corrosion

Verify that the final drive ratio is correct for the vehicle.
Check for overloading or trailer towing in excess of vehicle capacity.

TEST DESCRIPTION
The numbers below refer to the step numbers on the diagnostic table.

2. This step tests for excessive torque converter slip while the TCC is engaged.
6. Low fluid level may be causing the slipping.
9. Low line pressure may be causing the slipping.
Was this
answer
helpful?
Yes
No
Sunday, April 5th, 2020 AT 2:36 PM
Tiny
THOMAS1234418
  • MEMBER
  • 17 POSTS
It won't shift out of first gear. I know what the code says. I just need to know step by step process shift solenoid.
Was this
answer
helpful?
Yes
No
Sunday, April 5th, 2020 AT 2:38 PM
Tiny
ASEMASTER6371
  • MECHANIC
  • 52,796 POSTS
I doubt it is the solenoid as all the indicators in the flow chart point to a wiring issue. You will be doing a lot of work for nothing if you do not do the proper diagnostics.

You already have the cover off from the picture you sent me.

Roy
Was this
answer
helpful?
Yes
No
Sunday, April 5th, 2020 AT 2:41 PM
Tiny
THOMAS1234418
  • MEMBER
  • 17 POSTS
Yes, this transmission is good but I am using it for practice the one is still in my car but if I don't half to remove it if rather not. So I am finding out what I need to do before I tear into mine.
Was this
answer
helpful?
Yes
No
Sunday, April 5th, 2020 AT 2:43 PM
Tiny
THOMAS1234418
  • MEMBER
  • 17 POSTS
What do you think is wrong?
Was this
answer
helpful?
Yes
No
Sunday, April 5th, 2020 AT 2:44 PM
Tiny
THOMAS1234418
  • MEMBER
  • 17 POSTS
Other then that code it has given me nothing just won't shit and I've been driving it like that for couple of weeks.
Was this
answer
helpful?
Yes
No
Sunday, April 5th, 2020 AT 2:44 PM
Tiny
ASEMASTER6371
  • MECHANIC
  • 52,796 POSTS
As I stated, it looks to be a wiring issue to the solenoid or control of the solenoid but not the solenoid itself.

That is why you need to follow the flow chart and not guess.

As far as the not shifting, that could be the governor. That is what controls the shifting.

I attached a picture of the governor. The gear I circled is a common failure for dishing out and not turning causing no throttle pressure which means no shifting.

Roy
Was this
answer
helpful?
Yes
No
Sunday, April 5th, 2020 AT 2:49 PM
Tiny
THOMAS1234418
  • MEMBER
  • 17 POSTS
Okay, that is this right I have got the transmission up on its side, but it's right by the passenger side axle got two 10 mm bolts holding it on and has a wire plug that plugs into it.
Was this
answer
helpful?
Yes
No
Sunday, April 5th, 2020 AT 2:53 PM
Tiny
THOMAS1234418
  • MEMBER
  • 17 POSTS
Can you give me a web address to where I can pull these picture up at on a 2.2 Cherolet 1998?
Was this
answer
helpful?
Yes
No
Sunday, April 5th, 2020 AT 2:57 PM
Tiny
ASEMASTER6371
  • MECHANIC
  • 52,796 POSTS
Pull it up and see if that gear is stripped out.

Roy
Was this
answer
helpful?
Yes
No
Sunday, April 5th, 2020 AT 2:57 PM
Tiny
THOMAS1234418
  • MEMBER
  • 17 POSTS
Okay, I know when you go in reverse it jerks bad sometimes. But it will take me a few minutes because this transmission is not the one that's in my car I am just praying on this one. I'll get back to you ASAP and thanks.
Was this
answer
helpful?
Yes
No
Sunday, April 5th, 2020 AT 3:01 PM
Tiny
ASEMASTER6371
  • MECHANIC
  • 52,796 POSTS
You are welcome.

Roy
Was this
answer
helpful?
Yes
No
Sunday, April 5th, 2020 AT 3:05 PM
Tiny
THOMAS1234418
  • MEMBER
  • 17 POSTS
It looks fine I am going to check the wires.
Was this
answer
helpful?
Yes
No
Sunday, April 5th, 2020 AT 3:33 PM
Tiny
THOMAS1234418
  • MEMBER
  • 17 POSTS
Here's the picture of the one out of the good transmission.
Was this
answer
helpful?
Yes
No
Sunday, April 5th, 2020 AT 3:38 PM

Please login or register to post a reply.

Related General Content