Radio, heater, AC and wipers not working

Tiny
MIKETKACH
  • MEMBER
  • 1999 NISSAN QUEST
  • 3.3L
  • V6
  • 2WD
  • AUTOMATIC
  • 231,000 MILES
The radio, heater, AC, and wipers do not seem to be working at all. Seems connected somehow.
Thanks
Monday, January 21st, 2019 AT 10:18 AM

14 Replies

Tiny
STEVE W.
  • MECHANIC
  • 15,697 POSTS
Looking at the wiring the common items for those looks to be the accessory relay located in the fuse block in the dash and the ignition switch itself. They both have power feeds for the items you are having a problem with. I would probably start with the relay. It looks like the defroster relay is the same part number so swapping those should be an easy way to test if it's the relay. See image for locations.

When you say the heat A/C doesn't work, do you mean you hear no blower motor or is the controller in the dash out as well?
Was this
answer
helpful?
Yes
No
+1
Monday, January 21st, 2019 AT 10:26 PM
Tiny
MIKETKACH
  • MEMBER
  • 19 POSTS
Actually what happened today is everything started working. Then the radio and wipers stopped working. Then I turned off the key and when I turned it back on they were back. So it is weird.
Thanks
Was this
answer
helpful?
Yes
No
Tuesday, January 22nd, 2019 AT 5:32 PM
Tiny
STEVE W.
  • MECHANIC
  • 15,697 POSTS
That would indicate it is likely an issue in the ignition switch then. However the only way to be sure would be to catch it in the "bad" condition and do nothing but turn the key on/off and see what it does. Intermittent problems are always a nightmare as you cannot test for the problem that isn't there.
I think I would order a spare switch just in case, or replace it as a prevention. Although in my case it always seems like I can order a new expensive part because one is acting up, the new part comes and then hangs on the parts rack for 10 years until the car is gone because it never acts up again.
Was this
answer
helpful?
Yes
No
+2
Tuesday, January 22nd, 2019 AT 8:18 PM
Tiny
MIKETKACH
  • MEMBER
  • 19 POSTS
Thanks. I love your service
Was this
answer
helpful?
Yes
No
-1
Tuesday, January 22nd, 2019 AT 9:13 PM
Tiny
STEVE W.
  • MECHANIC
  • 15,697 POSTS
Thank you. Please keep us informed if the issue comes back, or you have other automotive questions.
Was this
answer
helpful?
Yes
No
+1
Tuesday, January 22nd, 2019 AT 11:36 PM
Tiny
MIKETKACH
  • MEMBER
  • 19 POSTS
Btw, I'm also removing the intake manifold to replace valve cover gaskets. I have everything off except there's a metal hose coming from I believe the exhaust and into this thing attached to the back of manifold. It attaches to a metal housing that looks like it held on by 1 bolt and a stud that has no bolt but seems like maybe an adjustment screw because it has a square end. Does that sound familiar at all.
Thanks
Was this
answer
helpful?
Yes
No
Wednesday, January 23rd, 2019 AT 4:41 PM
Tiny
STEVE W.
  • MECHANIC
  • 15,697 POSTS
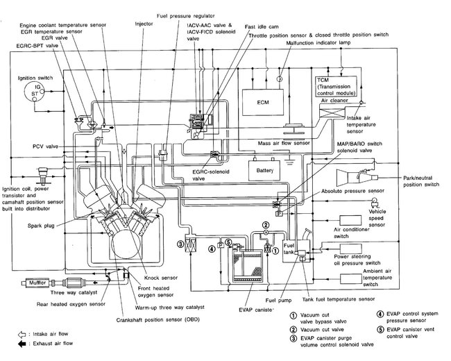
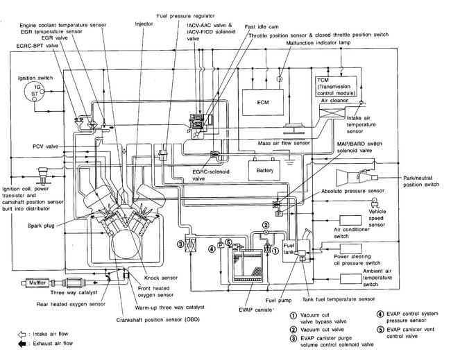
Take a look at the picture and see if anything looks familiar. The description sounds like the EGR / BPT valve. It's a one way valve that keeps the exhaust gasses from entering the system except when the EGR valve is in operation. It keeps the hot gasses from damaging anything by staying in the lines with no place to go.
Was this
answer
helpful?
Yes
No
Wednesday, January 23rd, 2019 AT 6:01 PM
Tiny
MIKETKACH
  • MEMBER
  • 19 POSTS
Yes it does except mine has a tube on the area below the egr valve. I'm gonna attempt removing it today.
Thanks
Was this
answer
helpful?
Yes
No
Friday, January 25th, 2019 AT 8:24 AM
Tiny
STEVE W.
  • MECHANIC
  • 15,697 POSTS
Thought I would check and see if you had any luck with your vehicle.
Was this
answer
helpful?
Yes
No
Sunday, January 27th, 2019 AT 11:29 AM
Tiny
MIKETKACH
  • MEMBER
  • 19 POSTS
Yeah, I finally got the intake manifold off. It was in fact the valve cover leaking. I've replaced several hoses making them slightly longer which helps in reassembly. Can you send me a hose routing schematic? I am almost positive about where all hoses go but one. Cant seem to find a hose for one location.
Thanks
Was this
answer
helpful?
Yes
No
Sunday, January 27th, 2019 AT 1:57 PM
Tiny
STEVE W.
  • MECHANIC
  • 15,697 POSTS
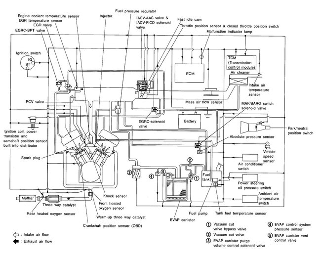
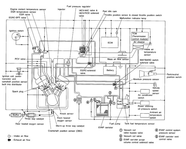
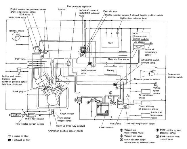
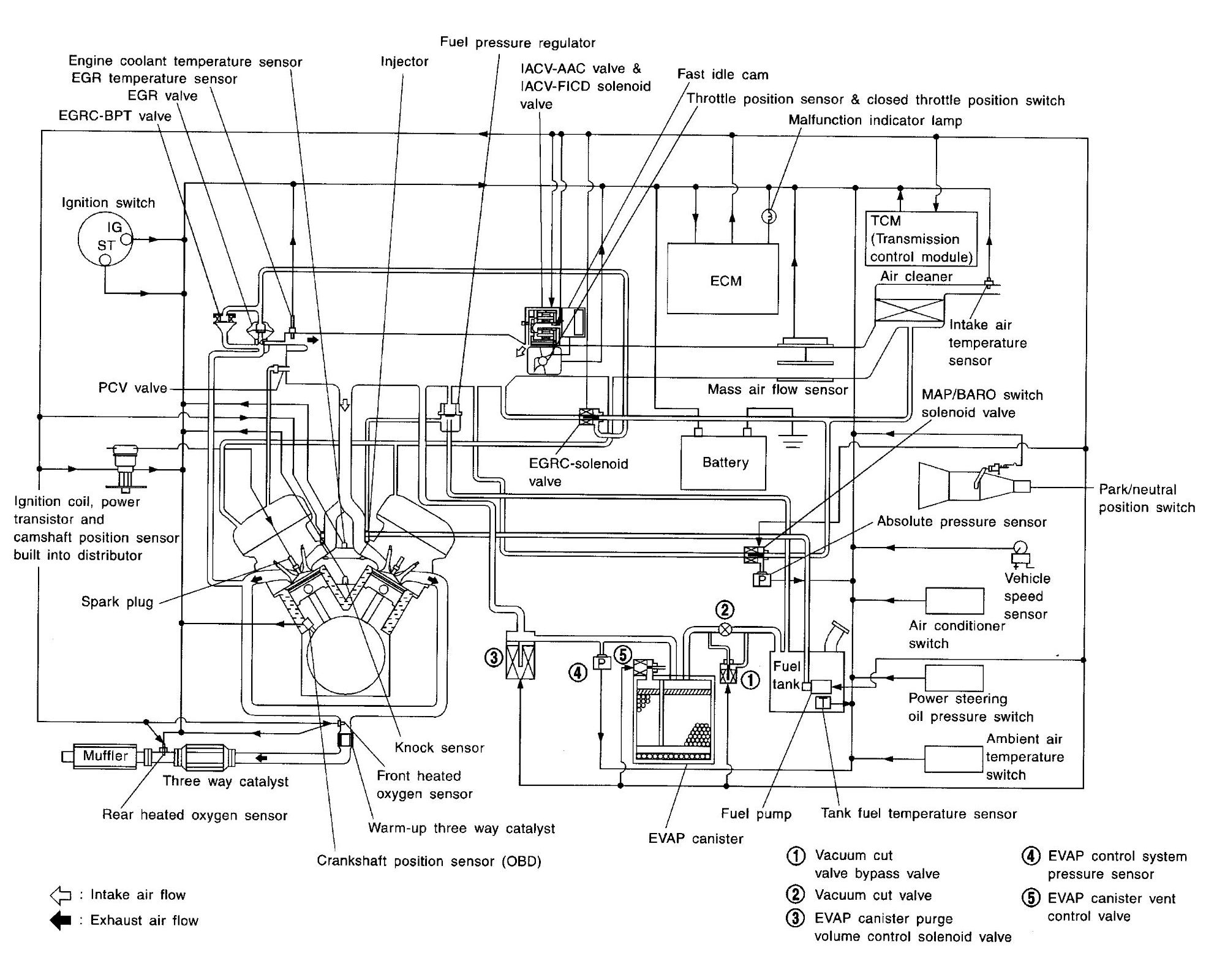
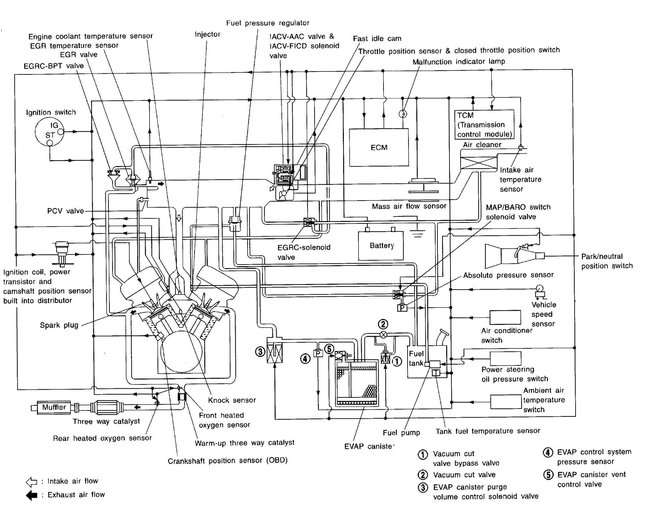
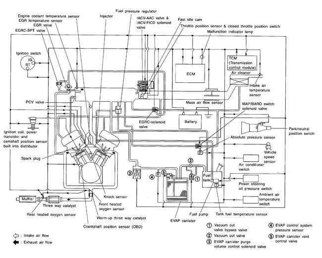
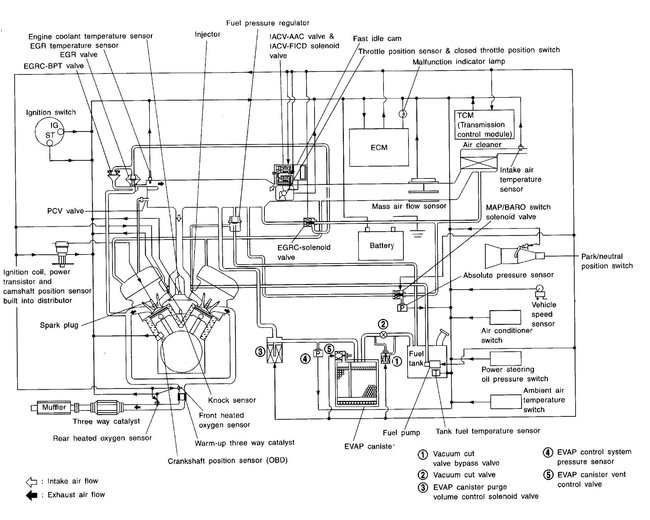
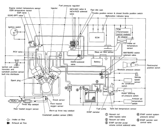
These are the diagrams Nissan has. First is for the Federal emissions second is the California version. Check the data sticker to be sure which yours is.
Was this
answer
helpful?
Yes
No
Sunday, January 27th, 2019 AT 2:35 PM
Tiny
MIKETKACH
  • MEMBER
  • 19 POSTS
I have a 2004 Volvo v40 I believe. It shut off on us and now it seems to have 0 compression in all four cylinders. We were getting a variable valve timing code before this happened. What can cause this? When we turn it over it seems like it turns really easy. Almost like the starter is not engaged. We confirmed that the pistons are turning over. Really stumped. Your expertise is needed and appreciated.
Thanks
Was this
answer
helpful?
Yes
No
Sunday, February 24th, 2019 AT 9:20 AM
Tiny
STEVE W.
  • MECHANIC
  • 15,697 POSTS
MIKETKACH, Please use the link to ask this as a new question. That way more people see it.
https://www.2carpros.com/questions/new

In order for the site to properly index questions we need to keep each question thread one issue/car make, model separate. Thank you for understanding.

Was this
answer
helpful?
Yes
No
Sunday, February 24th, 2019 AT 10:16 AM

Please login or register to post a reply.