Friday, June 19th, 2009 AT 7:44 PM
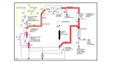
Car was running/ driving stuttered and died. Engine won't crank. No click, no noise, nothing. Lights work, no drop in voltage when turning key. Tried park position, neutral position. No difference when tried to jump. Checked Fuses in engine compartment, all look good. Starting system seems dead. Any ideas?



