Where is the reverse lamp switch located?

Tiny
MR. RKT
  • MEMBER
  • 2007 DODGE RAM
  • 6.7L
  • 4WD
  • MANUAL
  • 150,000 MILES
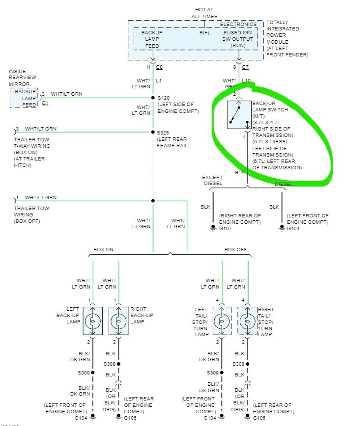
Need a pictorial drawing of where the reverse lamp switch is located on the G56 transmission?
Friday, February 3rd, 2023 AT 12:10 AM

1 Reply

Tiny
STEVE W.
  • MECHANIC
  • 15,676 POSTS
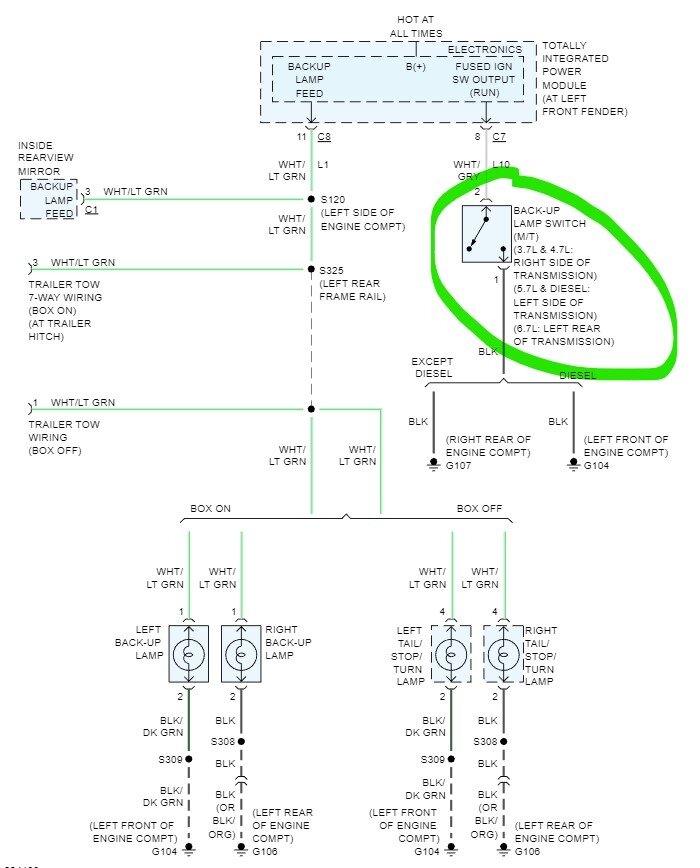
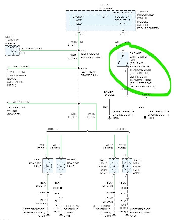
Here you go, from under the truck go to the 4X4 adapter housing between the T-Case and the transmission. Look on the top left (drivers) side and you will find the 2-pin connector for it there. It will have a White w gray stripe and a black wire coming out of the connector. A very easy test if you think the switch is bad is to simply bridge the two contacts or run a wire from the White gray wire to ground. That is all the switch does to tell the TIPM to turn on the reverse lights. That is also an issue if you don't have reverse lights as the switch is the only part that is easily replaced. So if you have no reverse lights and shorting the connector or the wire doesn't turn them on then you will want to go to the TIPM and find that White gray wire at pin 8 in connector 7 and try shorting it there, if you still get no lights then you are either replacing the TIPM or designing a bypass using a relay external to the TIPM. If you discover you need to replace the TIPM it isn't that difficult, just annoying and expensive just to get one item working.
Was this
answer
helpful?
Yes
No
-1
Friday, February 3rd, 2023 AT 10:02 AM

Please login or register to post a reply.