Sunday, April 1st, 2018 AT 4:17 PM
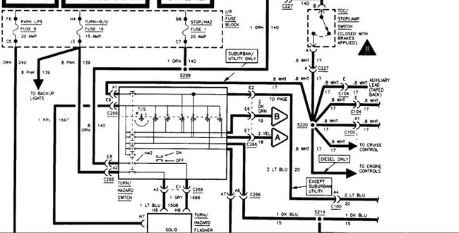
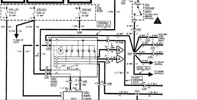
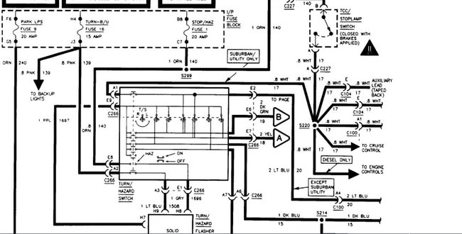
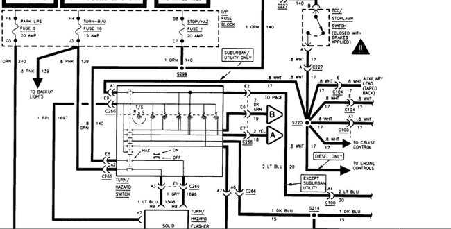
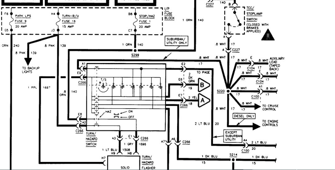
My windshield wipers only work on high my my brake lights do not come on at all and my hazards do not work. I checked all the fuses and they were good. My lights have corrosion on one side of my truck. I talked to people they say it is the turn signal switch. So I replaced and still no hazards and no brake lights and my windshield wipers still only work on high. Anybody got a idea what it could be?

