Relay problem?

Tiny
AMERICANPI
  • MEMBER
  • 1987 DODGE DAKOTA
  • 3.9L
  • 6 CYL
  • 2WD
  • AUTOMATIC
  • 200,000 MILES
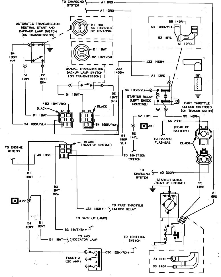
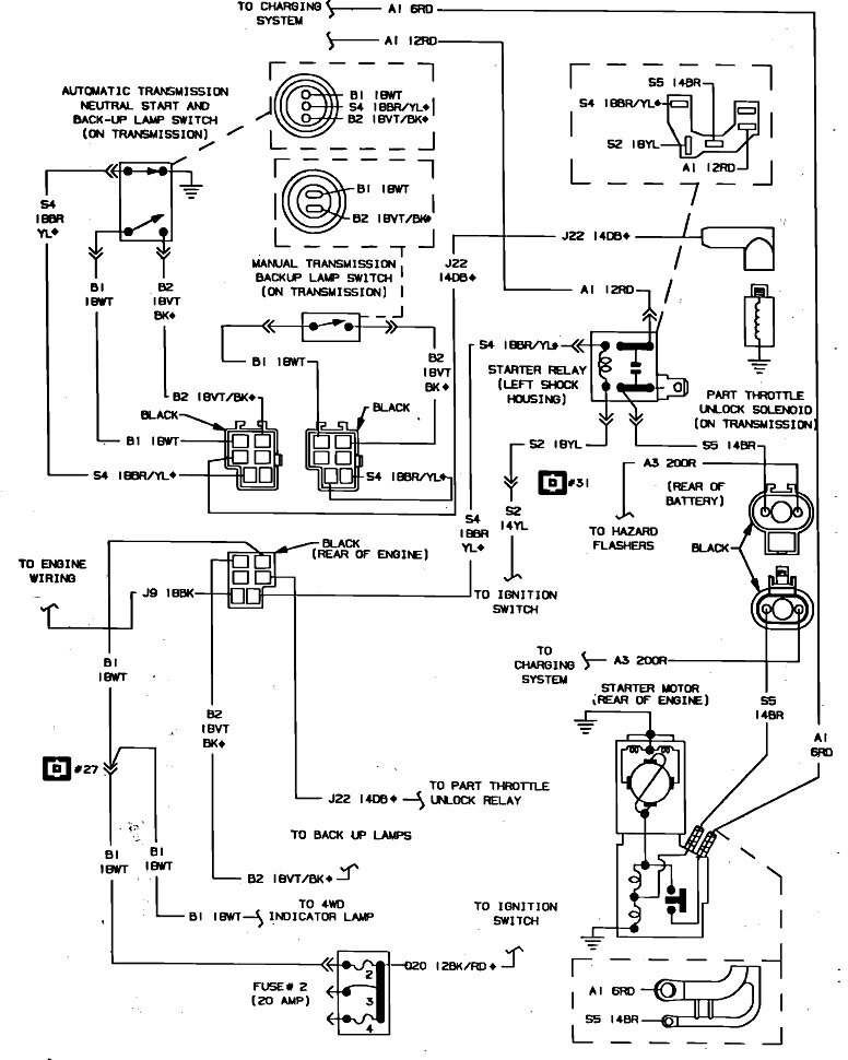
I had to bad relays a starter relay in a relay that I can't find a part number for but it's a four-terminal rectangle from left to right its 1 sideways terminal and then a set of 3 terminals. The motor clicks with no start I replaced the two bad relays with an Sr 118 and a ar-152 relay from Napa the motor still just has a clicking sound no change in diagnostic. I can't find a wiring diagram that includes starter relay and the 4 terminal relays included if there's any way that you could help that be great attached are the two original relays that were removed.
Tuesday, December 24th, 2024 AT 11:09 AM

16 Replies

Tiny
CARADIODOC
  • MECHANIC
  • 34,463 POSTS
Is that clicking the light click of a relay or the rather loud single clunk from the starter solenoid? Do you have a test light, and possibly a helper to turn the ignition switch?

There's no second relay in the starter circuit. To find it, I need to verify which ignition system you have. There should be an Engine Computer bolted to the air filter housing. Is that what you have?
Was this
answer
helpful?
Yes
No
Tuesday, December 24th, 2024 AT 11:21 AM
Tiny
AMERICANPI
  • MEMBER
  • 9 POSTS
That's is my relay.
Was this
answer
helpful?
Yes
No
Tuesday, December 24th, 2024 AT 11:43 AM
Tiny
CARADIODOC
  • MECHANIC
  • 34,463 POSTS
I saw that, but it isn't the starter relay. Are you hearing a light click of a relay or a loud clunk from the starter?

The other relay, (the one on the left), is the starter relay.
Was this
answer
helpful?
Yes
No
Tuesday, December 24th, 2024 AT 11:49 AM
Tiny
CARADIODOC
  • MECHANIC
  • 34,463 POSTS
To help speed things along, here's some tests to begin with so we can figure out which circuit needs to be diagnosed. You can use a digital voltmeter, but for this type of problem, a test light is faster and can be more accurate. Either of these tools can be found at Harbor Freight Tools, Walmart, or any hardware store. If you need help using them, first check out these articles:

https://www.2carpros.com/articles/how-to-use-a-test-light-circuit-tester

https://www.2carpros.com/articles/how-to-use-a-voltmeter

I can help you set up the voltmeter. The one shown in the article has an auto-ranging feature. That's an expensive option you don't need, so don't panic if your meter is different. The preferred test light is an inexpensive one with just a small incandescent light bulb inside. It doesn't have to be one of the newer ones with a built-in voltmeter.

The ground clip for the test light should be attached to a paint and rust-free point on the engine for these first tests, not to the battery's negative post or the body sheet metal. There's two terminals on the starter. Start with the smaller one. It will have a brown wire attached to it. Touch the test light's probe to that terminal. The test light will not light up yet. Now have a helper turn the ignition switch to "crank". Does the test light turn on full brightness? If it does, you should be hearing that single, loud clunk from the starter. If so, the starter solenoid has burned or arced internal contacts, or there's a corroded connection on the positive battery cable. There's other tests for that.

If the test light does not light up in "crank" mode, it's the starter relay circuit we need to look at.
Was this
answer
helpful?
Yes
No
Tuesday, December 24th, 2024 AT 12:20 PM
Tiny
AMERICANPI
  • MEMBER
  • 9 POSTS
I have a light bulb test, but I am having trouble finding the starter terminal that you are talking about.
Was this
answer
helpful?
Yes
No
Thursday, December 26th, 2024 AT 2:10 PM
Tiny
CARADIODOC
  • MECHANIC
  • 34,463 POSTS
There's only two on top of the starter. They're an inch apart. For the first test, check for 12 volts on the smaller terminal. It should only be there when the ignition switch is in the "crank" position.

Are you hearing a loud single clunk from the starter or a much lighter click from the starter relay?
Was this
answer
helpful?
Yes
No
Thursday, December 26th, 2024 AT 2:23 PM
Tiny
AMERICANPI
  • MEMBER
  • 9 POSTS
So clip the tester to the starter on the driver side underneath the motor. Where do I clip?
Was this
answer
helpful?
Yes
No
Thursday, December 26th, 2024 AT 6:35 PM
Tiny
AMERICANPI
  • MEMBER
  • 9 POSTS
When I clip the end to the negative battery post turn the engine key on and check the relay clip I only get a positive read on one of the starter relays and then there's another clip that I checked that has two out of three the single clip that is an orangish yellow wire that is negative with no power.
Was this
answer
helpful?
Yes
No
Thursday, December 26th, 2024 AT 6:39 PM
Tiny
CARADIODOC
  • MECHANIC
  • 34,463 POSTS
Why won't you tell me what sound you're hearing? Depending on whether it's the relay or the starter solenoid, there is a chance we can narrow this down very quickly.

If you're hearing the loud clunk from the starter, you can stop there, as everything else is working. If you only hear the light click of the starter relay, continue on.

The photo below shows the rear view of the starter. We're after the smaller terminal to the right, with the brown wire attached to it. That's the brown arrow in the photo.

Remember, I want the clip lead for the test light on the engine, not on the battery or body. Doing it this way will prevent possibly mistakenly overlooking a bad ground cable. Testing that will come later, if necessary.

If you find it's too hard to hold the test light on that terminal, you can switch the ends. Attach the clip lead to the terminal, then fish the test light up to where it's easier to touch it to a paint-free point on the engine. Have your helper turn the ignition switch to "crank". Does the test light turn on?
Was this
answer
helpful?
Yes
No
Friday, December 27th, 2024 AT 1:22 PM
Tiny
AMERICANPI
  • MEMBER
  • 9 POSTS
I get a positive read on the large terminal of the starter I hear a loud click of the starter getting energy and that's where the clicking noise is coming from.
Was this
answer
helpful?
Yes
No
Saturday, December 28th, 2024 AT 10:08 AM
Tiny
CARADIODOC
  • MECHANIC
  • 34,463 POSTS
Dandy. A loud clunk from the starter means we're done with all the rest of the circuitry. To be sure we're seeing the same thing, if you had put the test light on the smaller terminal, the test light should have lit up full brightness when the ignition switch was turned to "crank".

Remember, these tests are only valid if the test light is grounded to the engine, not to the battery.

From here on, it is okay to ground the test light to the battery's negative post if that is more convenient. Go back to the larger terminal on the starter and place the test light's probe on it. It's going to light up right away. What's important is what happens when the ignition switch is turned to "crank". During normal operation it will dim a little. If it goes out or very dim to where you can barely see it, that positive battery cable has a problem. To determine which end is loose or corroded, turn the head lights on and watch their brightness. If they stay bright in "crank" mode, the problem is at the end by the starter. If they go out, the positive battery cable clamp is suspect.

If the test light stays bright at that larger starter terminal, now we must have its ground clip on the battery's negative post, if you haven't moved it there already. Move the probe to the starter's aluminum front nose anywhere adjacent to the terminals. The light will be off. Now watch what happens when the ignition switch is turned to "crank". It should remain off. If it lights up even just a little, enough to see, there is a problem with the black battery cable. Watch the head light brightness. Here again, if they get dim, suspect the battery cable at the post. If they stay bright, the better suspect is the end that's bolted to the engine.

By the way, that reminds me of the first time I ran into this problem on a friend's car. He had the battery cable attached to an inner fender bolt. The engine is mounted on rubber mounts, so the only way for starter current to get back to the battery was through the throttle cable. I figured this out when that cable started smoking.

The negative battery cable has two wires in the cable clamp. The much smaller one bolts to the inner fender or body sheet metal. That's the return for current through the lights, computers, and the rest of the electrical system. The fatter cable must be attached to the engine or transmission. It has to handle the 150 amps for the starter motor.

So proper operation is the 12 volts never disappears on the larger starter terminal, and no voltage ever appears on the starter's housing. The head lights maintain normal brightness when trying to crank the engine, you hear the loud, single clunk from the starter each time the ignition switch is turned to "crank". If every one of those is what you find, the starter has burned contacts on the solenoid or it has badly worn brushes.

Neither of these is 100 percent, but for general clues, if you tap on the starter housing near its terminals, then it cranks the engine intermittently, suspect worn brushes. If you repeatedly turn the ignition switch between "crank" and "run", and every once in a while the starter does work properly, suspect the solenoid contact disc.

There's two pairs of brushes. Both are needed as they, in effect, result in two motors built into one assembly. That's needed to develop enough cranking power. If only one pair is still working, that is usually enough to jar the armature to make the second pair start working. To say that a different way, by the time worn brushes cause this symptom, they're pretty far gone and won't ever start working again.

For the burned solenoid contacts, I used to have very good results from turning the copper disc around. It's a copper washer, but for now, it's only arced away on one side. The other side looks like new. There are a pair of stationary contacts too, but in my experience, those do not burn away very often. When they do, one of them can be replaced separately. It is actually the head of the larger stud / terminal where you did the testing.

That copper disc spins or jiggles around each time you release the ignition switch. That's why it usually works intermittently for a few months before it causes a total failure. The starter will work intermittently when a less-arced section hits the contacts.

Unfortunately, another voltage test would pinpoint whether it's the contact disc or the brushes that are worn, but those are buried inside where we can't get to them. Instead we have to rely on a visual inspection. Once you see what new brushes look like, worn ones are easy to spot. If you want to turn the copper disc around, I'll see if I can find some photos, otherwise I'll have to do my best from memory to explain how to do it.

Of course the much easier and faster repair is to just replace the starter motor. Professionally rebuilt units are a much better value than they were 30 years ago.
Was this
answer
helpful?
Yes
No
Saturday, December 28th, 2024 AT 3:59 PM
Tiny
AMERICANPI
  • MEMBER
  • 9 POSTS
I hear a loud cluck there's no turnover and no light from the small terminal.
Was this
answer
helpful?
Yes
No
Sunday, December 29th, 2024 AT 10:11 AM
Tiny
AMERICANPI
  • MEMBER
  • 9 POSTS
All light tests check out I'm starting to think I bought the wrong relay the left is what I pulled off the right is the replacement. Any help?
Was this
answer
helpful?
Yes
No
Sunday, December 29th, 2024 AT 10:23 AM
Tiny
CARADIODOC
  • MECHANIC
  • 34,463 POSTS
We've already determined everything other than the starter is working, so there's no point in going back to the relay. You have an ignition switch, a neutral safety switch, the starter relay, and all the wiring and connectors in between. All of those have to be working to get the loud clunk from the starter. That clunk is the plunger in the solenoid pulling the starter's drive gear into engagement with the ring gear on the torque converter. As that happens, at the end of its travel, the copper disc makes the connection for the starter motor to run. That's what's not happening. The solution is to repair or replace the starter.

The relays in your photo are the same. Just the mounting bracket is different, so one is likely for a different application. Either one will work by just turning the connector around. Chrysler has always been known for very good parts interchangeability between models and years. This is a good example. While it might mount differently, the terminal layout being the same is what says the relay is the same.
Was this
answer
helpful?
Yes
No
Sunday, December 29th, 2024 AT 1:44 PM
Tiny
AMERICANPI
  • MEMBER
  • 9 POSTS
When on large terminal and cranked it dimmed a slight amount until the switch was turned off.
Was this
answer
helpful?
Yes
No
Tuesday, December 31st, 2024 AT 10:17 AM
Tiny
CARADIODOC
  • MECHANIC
  • 34,463 POSTS
What's the rest of the story? The dimming light tells me there is current flow through the positive battery cable, but is the starter spinning the engine?

How much the test light dims can be somewhat of a judgement call. The starter solenoid can draw over 15 amps when it clunks to engage. That can be enough to draw battery voltage down a little. This would be a good time to switch to the voltmeter.

Start by measuring the battery's voltage with everything turned off. If it's less than 12.6 volts, you might want to charge it at a slow rate for an hour or two. Next, turn the headlights on, then measure the battery's voltage again, but put the meter's probes right on the battery's posts. Remember that reading. Now move the meter probes to the battery cable clamps. You should get the same reading. If it's lower, one of those cable clamps has a less-than-perfect connection.

Ideally the voltage should remain above 12.4 volts. Now turn the headlights off. Go down to the starter and place one meter probe on the starter's housing or the engine block. Put the positive probe on that larger stud, not on the terminal at the end of the cable. You'll find the same voltage you found in the first battery test. Now watch what it drops to when a helper turns the ignition switch to "crank".

If the starter is working properly and it cranks the engine, that voltage must not drop below 9.6 volts. Any lower indicates a poor connection somewhere or the battery is partially discharged. Typically you'll find closer to around 10.5 to 11.0 volts. When the starter is not cranking the engine, but the solenoid does engage, expect to see that voltage stay up to at least 11.5 volts; more commonly 12.0 volts or more.

If you find the voltage at that larger terminal remains high enough, say 11.5 volts or more, we're back to where we were yesterday. Replace the starter.
Was this
answer
helpful?
Yes
No
Tuesday, December 31st, 2024 AT 11:48 AM

Please login or register to post a reply.