Thursday, May 9th, 2019 AT 8:26 AM
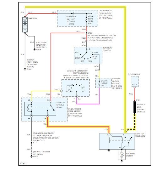
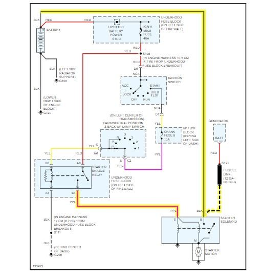
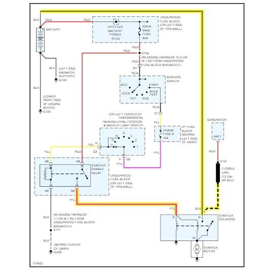
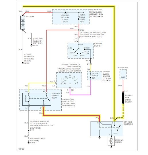
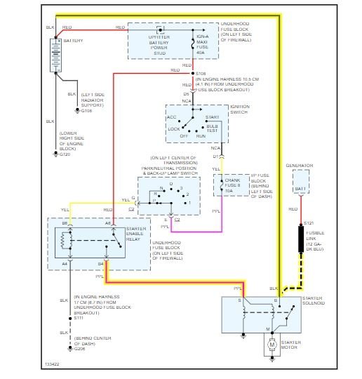
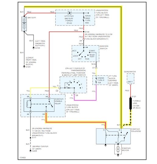
I have a replaced the whole system. I don't know how the cables go back on the starter. I have a 8 gauge black wire. And s smaller gauge red wire and and a purple. When I thought the big black one was the ground but battery blew sparks when I tried to connect it. I need to know where each wire goes correctly.





