Rear turn signals, hazards and reverse lights do not work?

Tiny
WOLFGRAM
  • MEMBER
  • 1991 FORD F-150
  • 5.0L
  • V8
  • 4WD
  • AUTOMATIC
  • 216,000 MILES
Taillights work as do the front turn signals and hazards. I replaced the rear signal bulbs and checked all of the fuses.
Thursday, October 19th, 2023 AT 6:18 PM

5 Replies

Tiny
JACOBANDNICKOLAS
  • MECHANIC
  • 110,192 POSTS
Hi,

Do the brake lights work? As far as the signals and hazards are concerned, there is a good chance one of two connectors is failing. The connectors take signal power to the rear light assemblies.

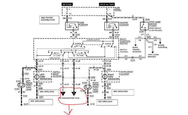
The connectors, C202 and C134 are located under the hood. See the descriptions below. I'm saying these connections because they are the only power supply for the signal lights. If the front ones work, the switch and power supply is present but not making its way to the rear.

Also, all taillights share a common ground, so if the parking lights and brake lights work, the ground should be good.

Take a look and let me know what you find. Also, let me know if the brake lights and parking lights both work.

Take care,

Joe

See pics below.
Was this
answer
helpful?
Yes
No
+1
Thursday, October 19th, 2023 AT 7:25 PM
Tiny
WOLFGRAM
  • MEMBER
  • 3 POSTS
The parking lights and brake lights do not work either. Still working on checking the connectors. Not exactly sure what I should be looking for in terms of issues that could be causing the problem.
Was this
answer
helpful?
Yes
No
Saturday, October 21st, 2023 AT 3:10 PM
Tiny
JACOBANDNICKOLAS
  • MECHANIC
  • 110,192 POSTS
Hi,

As far as the connectors are concerned, check to make sure none of the wires have been pulled out or damaged, check the condition of the connector pins, and make sure it is fully attached.

Now, I didn't realize nothing in the rear was working. All the rear lights have a common ground as I mentioned above. I didn't suspect this because I was thinking park lights and brake lights worked. Since nothing works, we need to go straight to the ground first.

Go to any of the light sockets. Locate the black wire at the connector and check it for continuity to ground. The ground (G100) is located at the lefthand front of the engine compartment, on the upper radiator support.

Here is a link you may find helpful:

https://www.2carpros.com/articles/how-to-check-wiring

Let me know what you find.

Joe

Was this
answer
helpful?
Yes
No
+1
Saturday, October 21st, 2023 AT 8:32 PM
Tiny
WOLFGRAM
  • MEMBER
  • 3 POSTS
Was a bad ground connection. Thanks for the help!
Was this
answer
helpful?
Yes
No
Monday, October 23rd, 2023 AT 8:58 AM
Tiny
KEN L
  • MASTER CERTIFIED MECHANIC
  • 55,090 POSTS
JACOBANDNICKOLAS is one of our best! Use 2CarPros anytime, we are here to help. Please tell a friend.
Was this
answer
helpful?
Yes
No
Monday, October 23rd, 2023 AT 12:32 PM

Please login or register to post a reply.