Rear lights and dash board lights not working

Tiny
ALVINA.HENRY
  • MEMBER
  • 2002 BUICK REGAL
  • 4WD
  • AUTOMATIC
  • 190,000 MILES
I checked my fuse box and everything is good. My brake lights and blinkers work just fine, but the rear lights and the license plates lights aren't working. Also the lights on my dashboard went out.
Wednesday, July 15th, 2020 AT 5:07 PM

1 Reply

Tiny
JACOBANDNICKOLAS
  • MECHANIC
  • 110,194 POSTS
Hi,

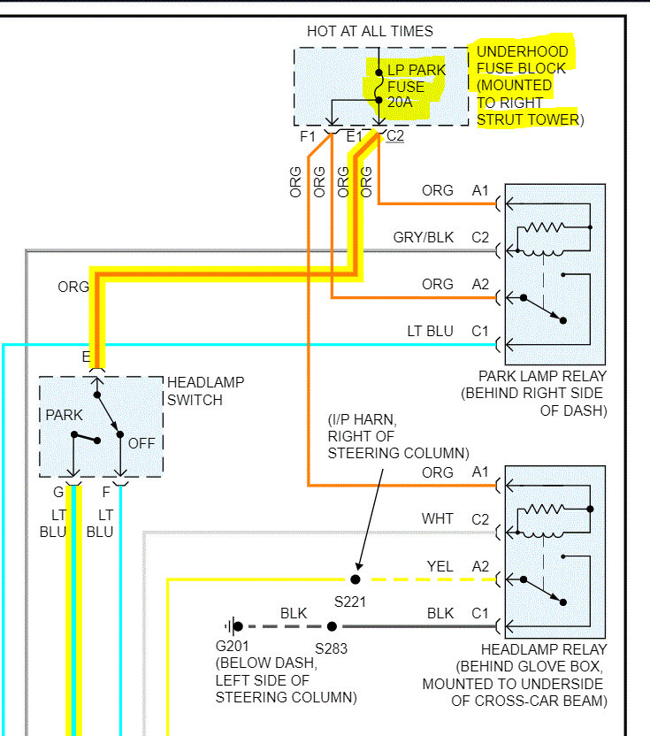
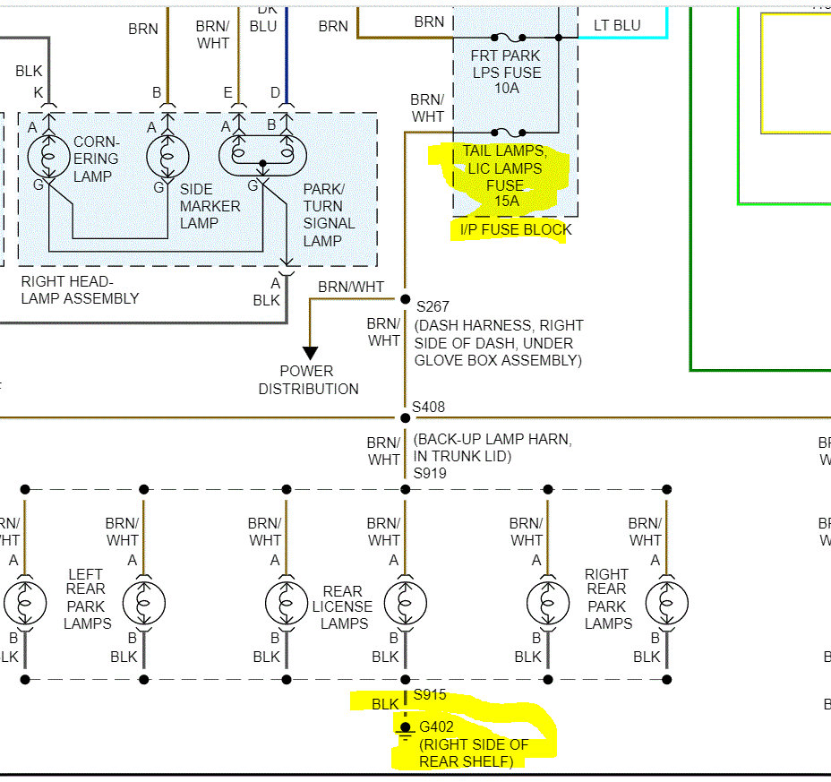
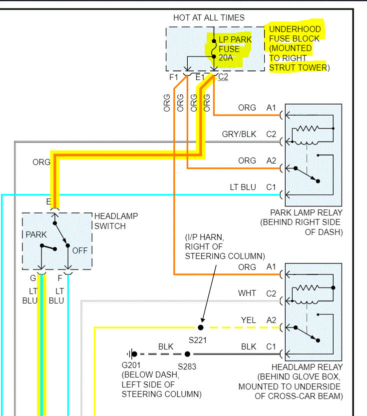
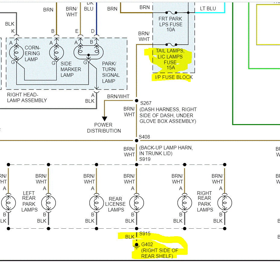
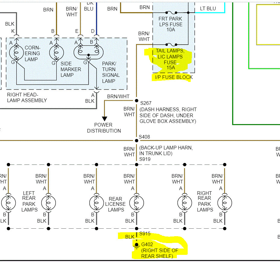
I realize you checked the fuses. However, there are two that specifically need checked. One is in the under hood fuse box and the other is in the vehicle fuse box. I attached two pics below of the wiring schematic. I need you to not only check the condition of the fuse, but also confirm there is power to the fuses.

Here is a link that explains how to do this procedure:

https://www.2carpros.com/articles/how-to-check-a-car-fuse

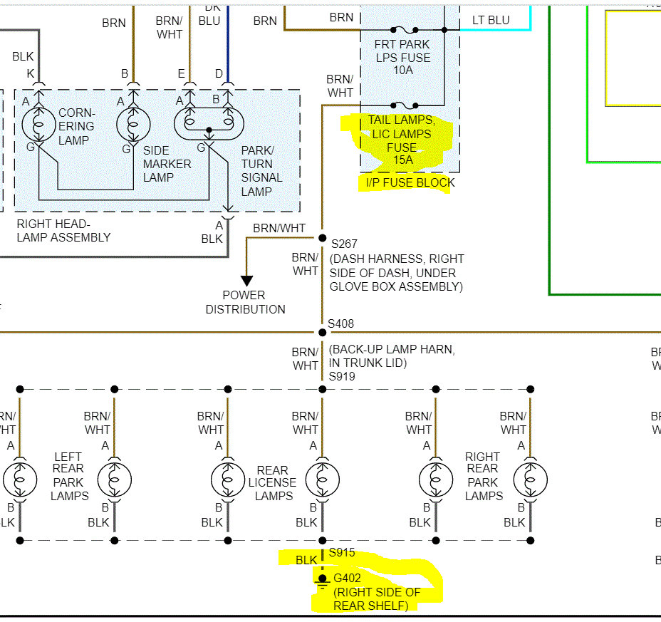
Next, if you look at pic 2, it shows that all the lights you mentioned on the exterior of the vehicle are grounded at the same place. I need you to remove one of the bulbs and confirm there is continuity to ground via the black wire or confirm there is power (12v) at the brown wire with a white tracer.

Do this and let me know what you find.

Joe
Was this
answer
helpful?
Yes
No
Wednesday, July 15th, 2020 AT 6:53 PM

Please login or register to post a reply.