Radio and interior lights do not turn on?

2001 LEXUS GS 300
180,000 MILES
Avatar
STEVEN619HURT
  • MEMBER
  • 14 POSTS
I was changing light on the interior to led and now the radio won't come on neither the lights. i checked the fuses they looked burnt out switched them out still wont work. What do you think it can be?
Nov 13, 2022 at 1:30 PM
Advertisement
Avatar
JACOBANDNICKOLAS
  • CAR REPAIR CONTRIBUTOR
  • 110,190 POSTS
Hi,

Have you reinstalled the original type of bulb? LED lighting requires low voltage when compared to a traditional incandescent bulb. When you start changing them, all kinds of things can act up.

Do me a favor. If you haven't already switched the bulb back, try that and see if they work. If there is still nothing, go back to the fuses. Check to see if there is power to and from the fuses involved. If there isn't power present, something under the hood may have failed preventing power to the interior fuse box.

Here is a link that you may find helpful:

https://www.2carpros.com/articles/how-to-check-a-car-fuse

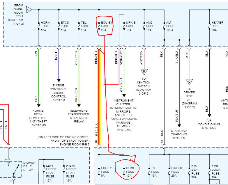
If the dome fuse in the passenger side fuse box has no power, open the hood and locate the ECU B1 fuse in the under-hood fuse box and check it as well. That is what powers to fuses you are dealing with. See pics below.

Let me know what you find.

Take care,

Joe

See pics below. Note: The last three pics are to help locate the different fuses. They have radio and dome lamp fuses all over the place. LOL
Nov 13, 2022 at 6:32 PM
Advertisement
Avatar
STEVEN619HURT
  • MEMBER
  • 14 POSTS
Will do thanks. I will keep you updated.
Nov 13, 2022 at 7:01 PM
Repair Safety Notice: This information is for general instructional purposes only. Vehicle repair can be dangerous. Verify all information, follow manufacturer service procedures, use proper tools and safety equipment, and consult a qualified repair shop when needed.