Radiator cooling fan not turning on

Tiny
MARK87
  • MEMBER
  • 2011 HYUNDAI I10
  • 1.1L
  • 4 CYL
  • 2WD
  • MANUAL
  • 120,000 MILES
The owner of the vehicle complained the radiator cooling fan not coming on, the previous mechanic claims that the temperature sensor was the problem, he changed the sensor still the problem remains. Therefore, I took 2 wires to connect the fan directly to the battery and it's turning nicely.

So, we can confirm that the temperature sensor is okay. Is it okay to crosswire the relay and check if the fan is turning? Any suggestions? Need a little help with troubleshooting?
Wednesday, February 2nd, 2022 AT 9:45 AM

4 Replies

Tiny
KASEKENNY
  • MECHANIC
  • 18,907 POSTS
Sorry for the delay.

Yes. It is ok to jump the relay to check the fan operation. If you can jump 12 volts to it then clearly the fan is fine.

So now it is a matter of finding out why the fan is not being commanded on.

So that means we should jump the relay from the power terminal to the control wire.

If it comes on, then we have a command/control side issue.

This means we need to find out why the PCM is not commanding the relay closed and if it is then maybe this is just a relay issue.

Here is a guide that will help us with this type of testing.

https://www.2carpros.com/articles/how-to-check-wiring

To check the PCM for grounding the relay, use your red meter lead to battery positive and then other to the terminal of the relay coming from the PCM.

Then see if the fact is commanded on by your meter showing 12 volts. If it does then the PCM is grounding the relay and more the likely the relay is the issue.

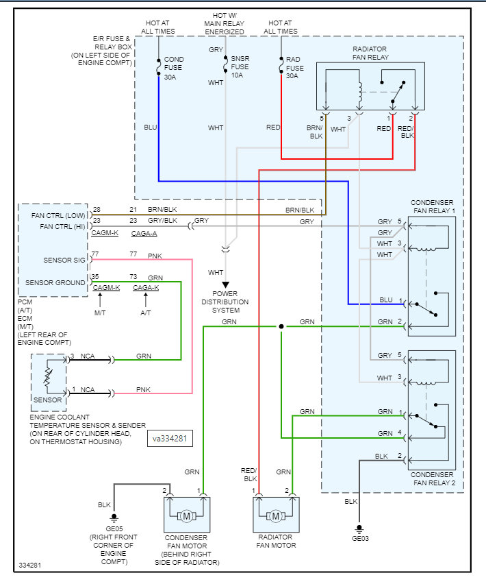
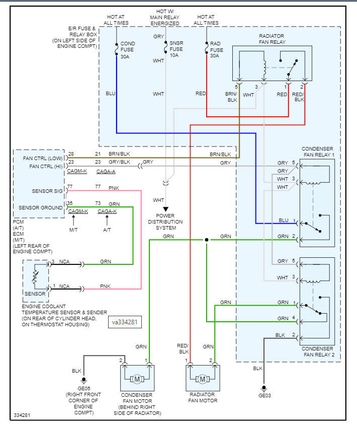
Please let me know if you have questions. Below is the wiring diagram of the USA version of this vehicle. it is not going to match directly but should be close.
Was this
answer
helpful?
Yes
No
Thursday, February 3rd, 2022 AT 2:28 PM
Tiny
MARK87
  • MEMBER
  • 61 POSTS
I found out that the wire connector going on the cooling fan was loose, I temporarily put a cable tie to secure the 2 connectors together and the cooling fan work perfect. So I advise the client to let a professional car electrician to change the connectors, everything works fine now.
Was this
answer
helpful?
Yes
No
Wednesday, June 1st, 2022 AT 7:04 PM
Tiny
KASEKENNY
  • MECHANIC
  • 18,907 POSTS
That is great info. So glad you found this. However, take a look at this video. It may help with replacing connectors if you want to try and do it for the customer.

https://www.youtube.com/watch?v=PxA5wczsCVo

Thanks again for the update.
Was this
answer
helpful?
Yes
No
Wednesday, June 1st, 2022 AT 7:52 PM
Tiny
MARK87
  • MEMBER
  • 61 POSTS
Many thanks again.
Was this
answer
helpful?
Yes
No
Saturday, June 4th, 2022 AT 10:45 AM

Please login or register to post a reply.