Radiator fan you could hear the fan on for about one minute?

Tiny
MARY LENGYEL
  • MEMBER
  • 1986 BUICK REGAL
  • V6
  • TURBO
  • 2WD
  • AUTOMATIC
  • 100,000 MILES
I have a 1986 Buick Grand National. I had to have a new radiator put in. Before when the car was shut off you could hear the fan on for about 1 min. Now with the new radiator we do not have that feature. Is there something they should have done or is there something we can do or is it not necessary?
Thanks for your help.
Thursday, June 8th, 2023 AT 3:55 PM

5 Replies

Tiny
KEN L
  • MASTER CERTIFIED MECHANIC
  • 55,527 POSTS
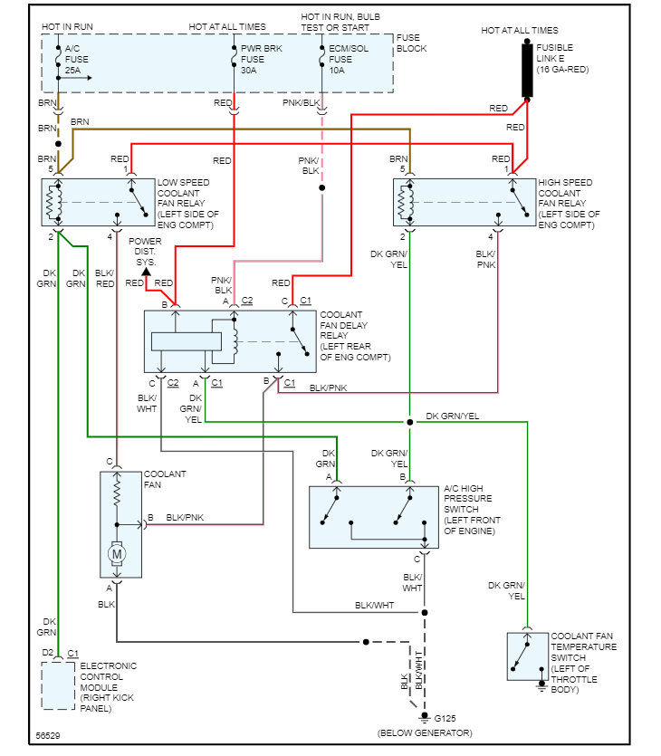
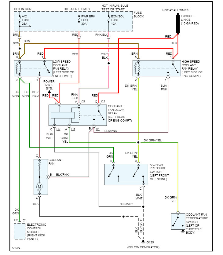
It could be the old radiator was clogged and the engine was running hot, which it is not doing anymore. They also may have left the ground off or blew a fuse, here is the cooling fan wiring diagrams and a guide to help us check for power at the fuses:

https://www.2carpros.com/articles/how-to-check-a-car-fuse

Check out the images (below). Please let us know what happens.
Was this
answer
helpful?
Yes
No
Friday, June 9th, 2023 AT 11:52 AM
Tiny
MARY LENGYEL
  • MEMBER
  • 14 POSTS
We purchased the car new and were told at that time that the fan would run a few minutes after the car was shut off because of the engine. Do I need to worry about getting this fixed or is that feature not necessary? Live in a very rural area and the shop is not close to us.
Thanks
Was this
answer
helpful?
Yes
No
Friday, June 9th, 2023 AT 12:15 PM
Tiny
KEN L
  • MASTER CERTIFIED MECHANIC
  • 55,527 POSTS
No problem, if the engine is not overheating and you are not losing coolant, I would not worry about it. If you have a problem, let us know and we are here to help.
Was this
answer
helpful?
Yes
No
Saturday, June 10th, 2023 AT 11:31 AM
Tiny
MARY LENGYEL
  • MEMBER
  • 14 POSTS
Thanks, the car is not overheating or losing coolant so I will leave it alone. Just want to say thank you for the help. Do you know of any online site that sells floor mats for this car?
Mary
Was this
answer
helpful?
Yes
No
Saturday, June 10th, 2023 AT 12:29 PM
Tiny
KEN L
  • MASTER CERTIFIED MECHANIC
  • 55,527 POSTS
I would try Amazon, check these out:

https://amzn.to/3Nnf35H

Use 2CarPros anytime, we are here to help. Please tell a friend.
Was this
answer
helpful?
Yes
No
Sunday, June 11th, 2023 AT 11:51 AM

Please login or register to post a reply.