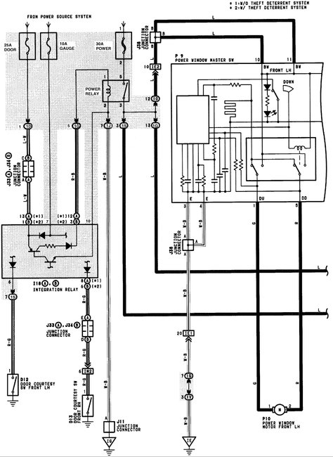
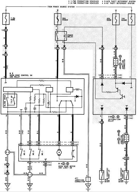
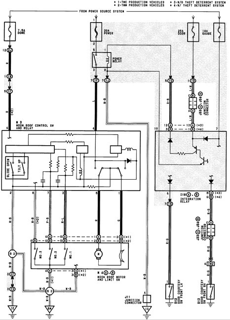
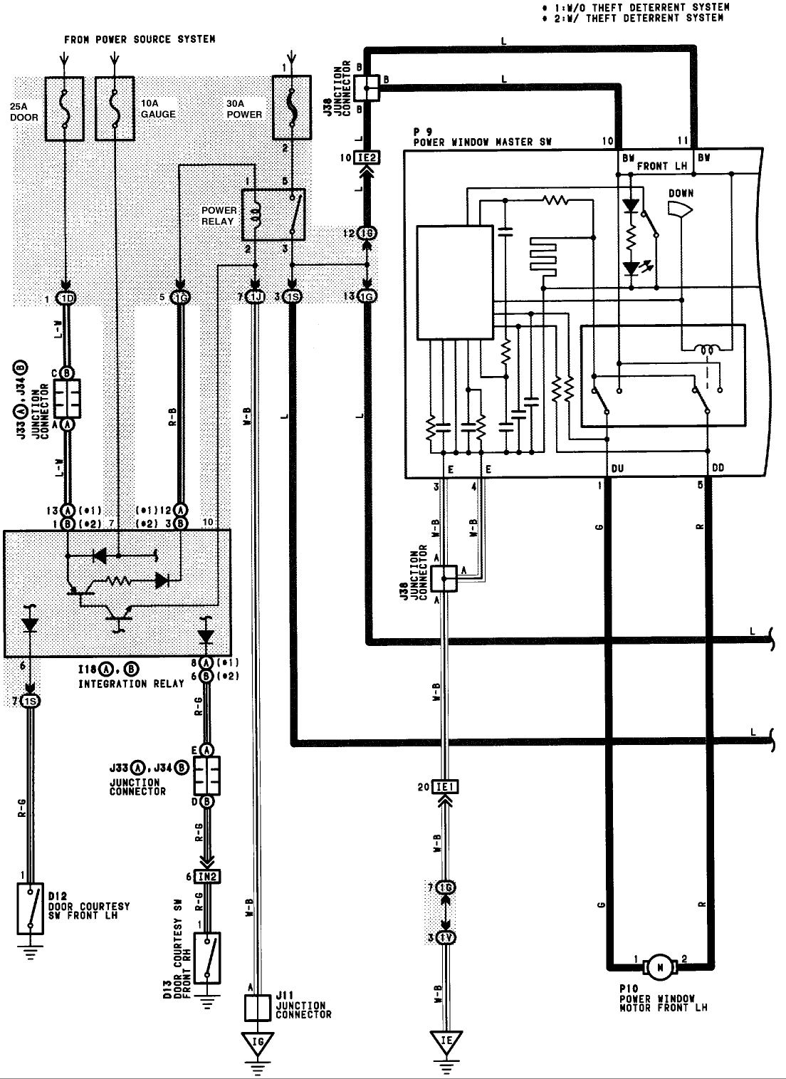
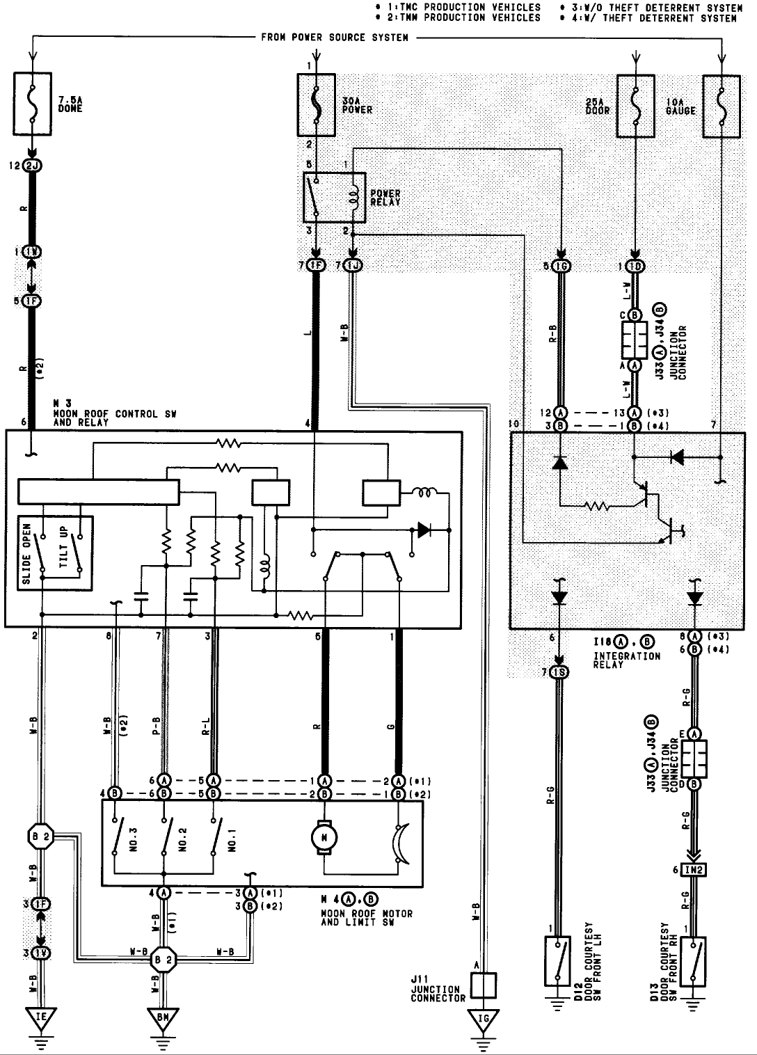
Wednesday, May 30th, 2018 AT 11:42 AM
We found a deceased mouse under the hood. We took the car to the car wash and after leaving car wash our power windows and sunroof would not work. We had somebody check to see if the mice eat on electric wires, there is no sign of anything being chewed up.


