Power drain

Tiny
KITKAT666
  • MEMBER
  • 1989 CADILLAC FLEETWOOD BROUGHAM
  • 174,000 MILES
Power drain, new battery and new alternator. Keeps draining power.
I do not know why. Please help. Thank you, Kat
Wednesday, October 25th, 2017 AT 10:49 AM

1 Reply

Tiny
STEVE W.
  • MECHANIC
  • 15,697 POSTS
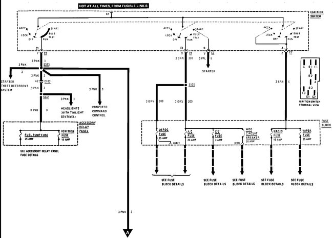
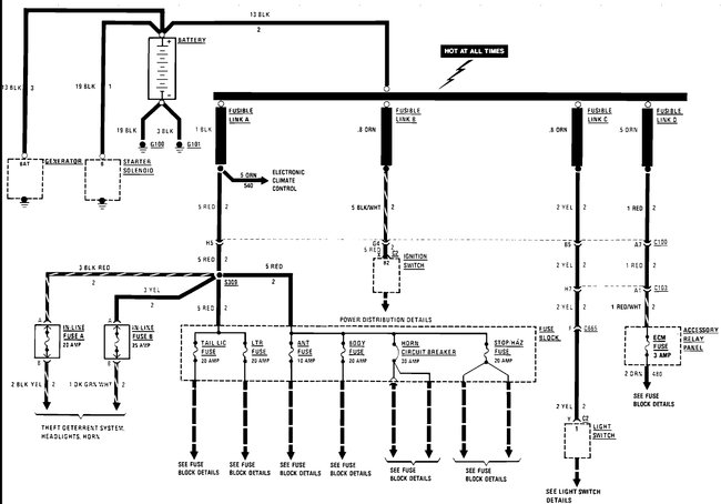
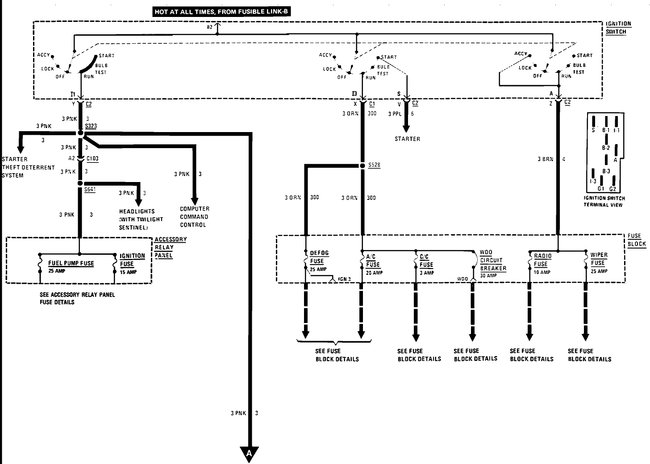
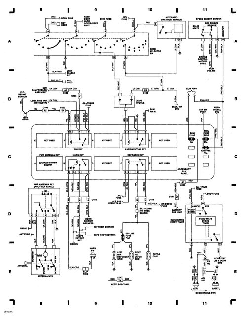
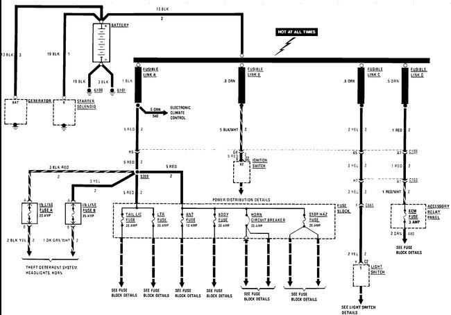
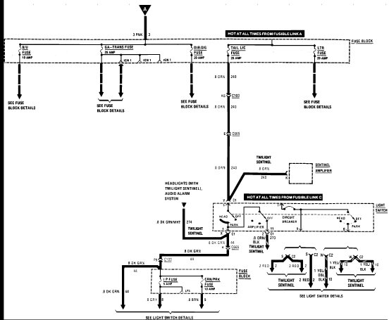
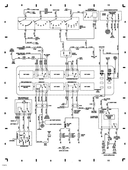
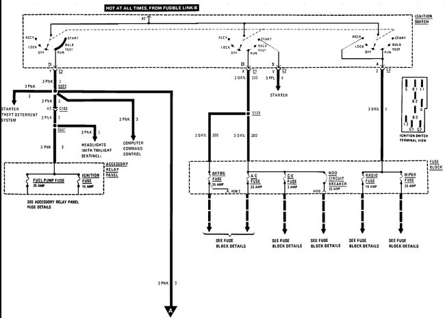
Could be anything from a stuck trunk light switch to a bad module.
As a first step go out at night and verify that no lights are on.
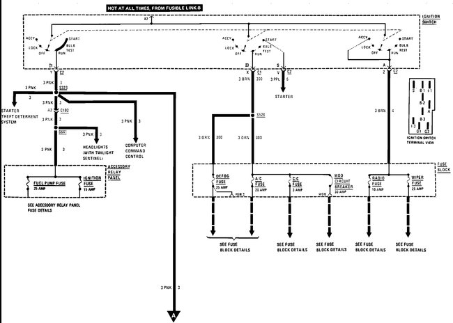
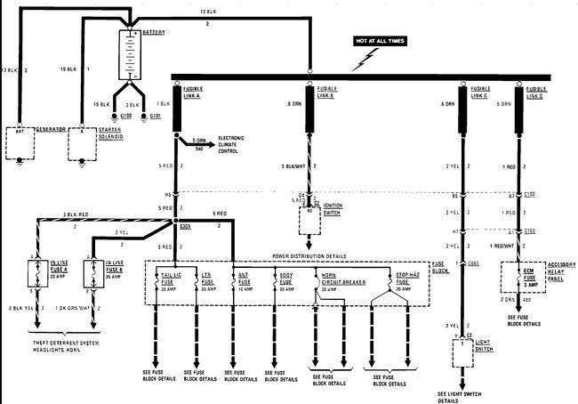
Next get a simple test light. Connect it between the battery positive terminal and the positive cable. With a draw it will light up. Now start removing fuses one at a time starting with the lower amperage ones first.
Pull a fuse and look at the light, is it still on or did it go out?
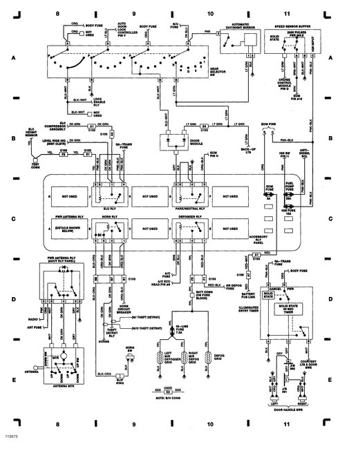
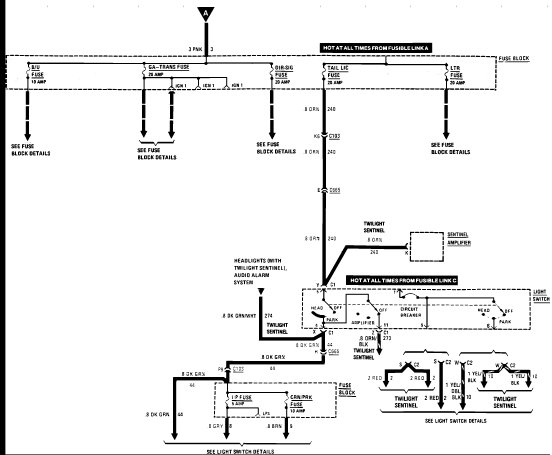
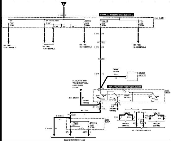
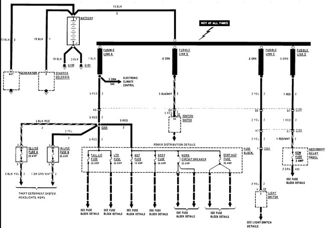
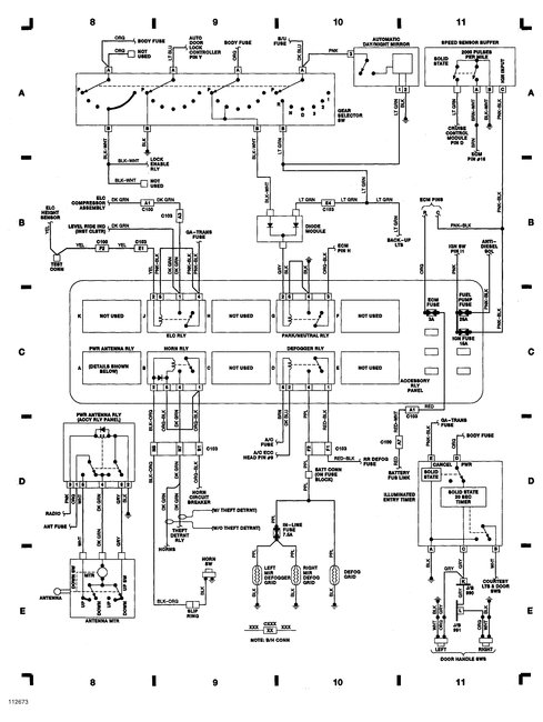
You will find that one or two fuses (some circuits use a fuse powered from a larger fuse) turn out the light. Then you can look at that circuit to find the problem. Many fuses will only have one label, but they may actually power multiple circuits. For instance the GA/transmission fuse, it actually powers eight different circuits, so if you pulled that fuse and the light goes out, you then need to test each of those branch circuits to find the drain.

That is why finding things like this can take a while. Just think how much more fun it is with the newer models where, instead of maybe fifteen fuses there are forty to fifty fuses in multiple fuse boxes and multiple control modules that can all be the problem. And it is getting more complex every year.
Was this
answer
helpful?
Yes
No
-1
Wednesday, October 25th, 2017 AT 12:33 PM

Please login or register to post a reply.