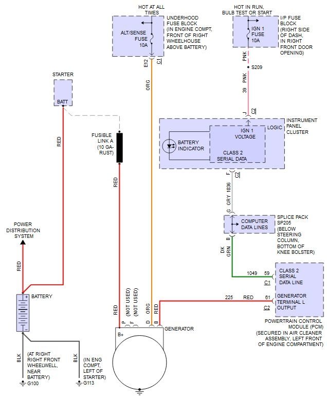
Friday, September 29th, 2017 AT 7:40 PM
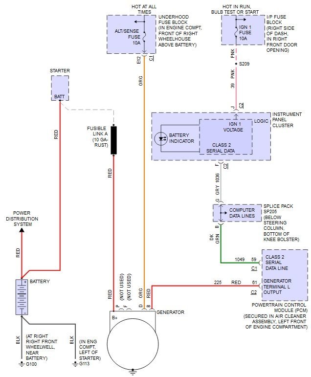
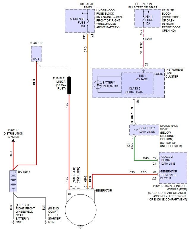
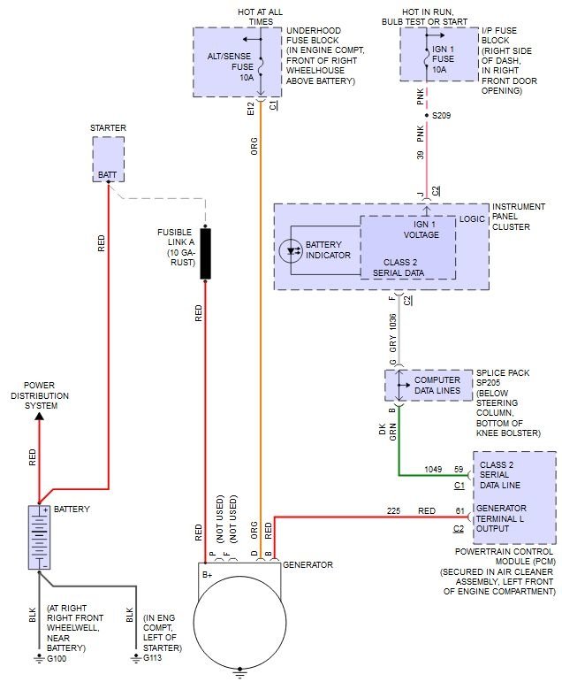
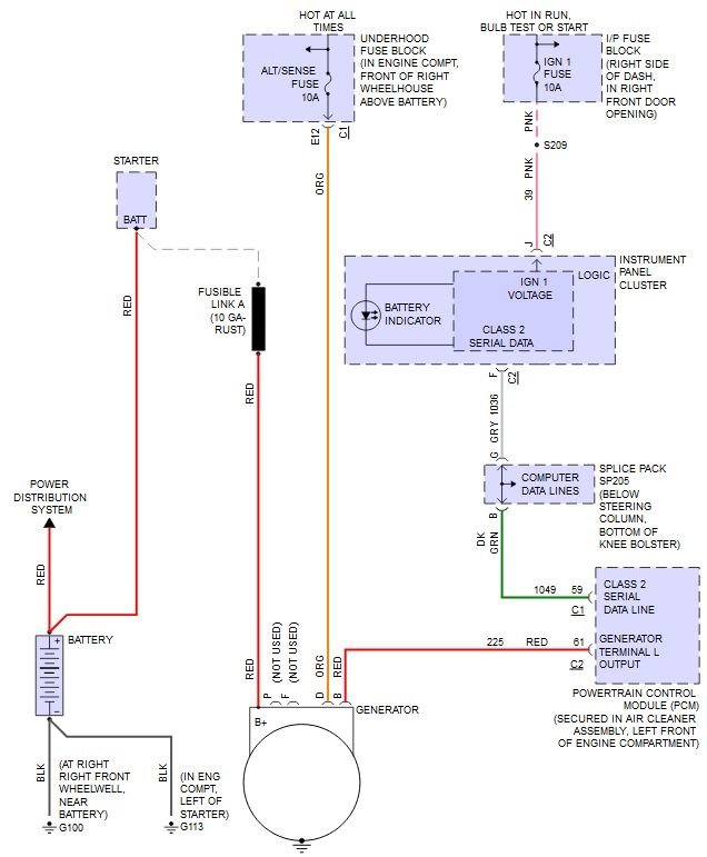
Just bought a this car. Went to put a new battery in, looked at the positive cable it was all chewed up and the copper is in peaces. I know I need to replace the wire. Does the wire run to the alternator, starter or to were from the battery? Need help!



