The key will not turn to start car?

Tiny
CAGLESCABIN
  • MEMBER
  • 2003 PONTIAC GRAND AM
  • 6 CYL
  • FWD
  • AUTOMATIC
  • 130,000 MILES
The key will not turn to start car. The shifter is in park but we can turn lights on and its shows its in drive.
Wednesday, February 24th, 2010 AT 12:58 PM

1 Reply

Tiny
KASEKENNY
  • MECHANIC
  • 18,907 POSTS
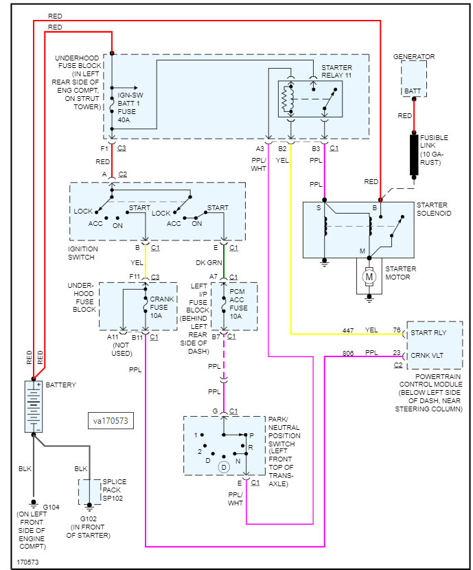
If the vehicle shows in drive even though it is in park, then this is the issue that we need to solve.

https://www.2carpros.com/articles/ignition-switch-wont-turn-stuck

We need to find out what the park neutral switch is doing because that is what tells the PCM if the vehicle is in park or not and if it is in park but not showing in park then this switch is failed.

I am attaching the process below on how to replace the switch is what I would suggest we start with.

Please run through this info and let me know what questions you have.

Thanks
Was this
answer
helpful?
Yes
No
Thursday, December 16th, 2021 AT 7:36 AM

Please login or register to post a reply.