Brake light switch?

Tiny
THAYER
  • MEMBER
  • 1995 PONTIAC GRAND AM
Where is and how to replace brake light switch.
Friday, September 4th, 2009 AT 10:33 AM

1 Reply

Tiny
KASEKENNY
  • MECHANIC
  • 18,907 POSTS
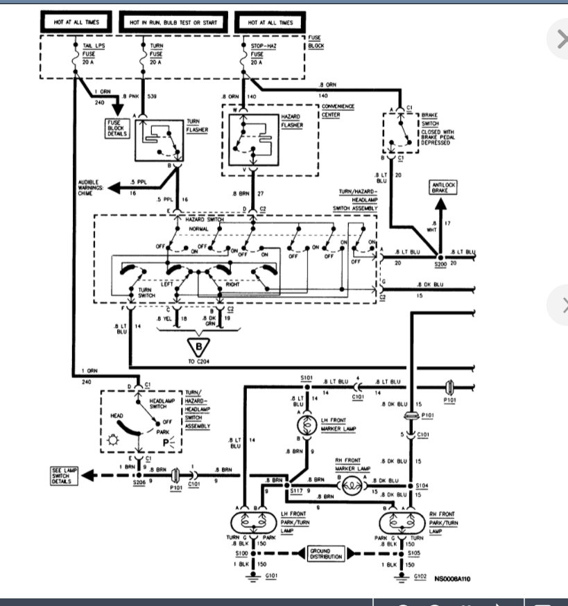
The brake light switch is on the brake pedal arm so if you follow it up from the pedal, you will see it, but you have to look up under the dash.

I am attaching the info below on the replacement process from the manual.

However, if you want to test the operation, we need to check voltage at the two wires on the switch.

Here is a guide that will help with this.

https://www.2carpros.com/articles/how-to-check-wiring

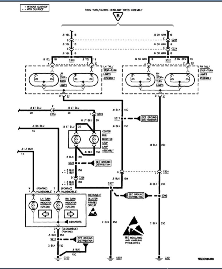
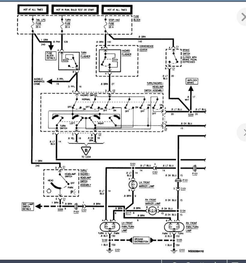
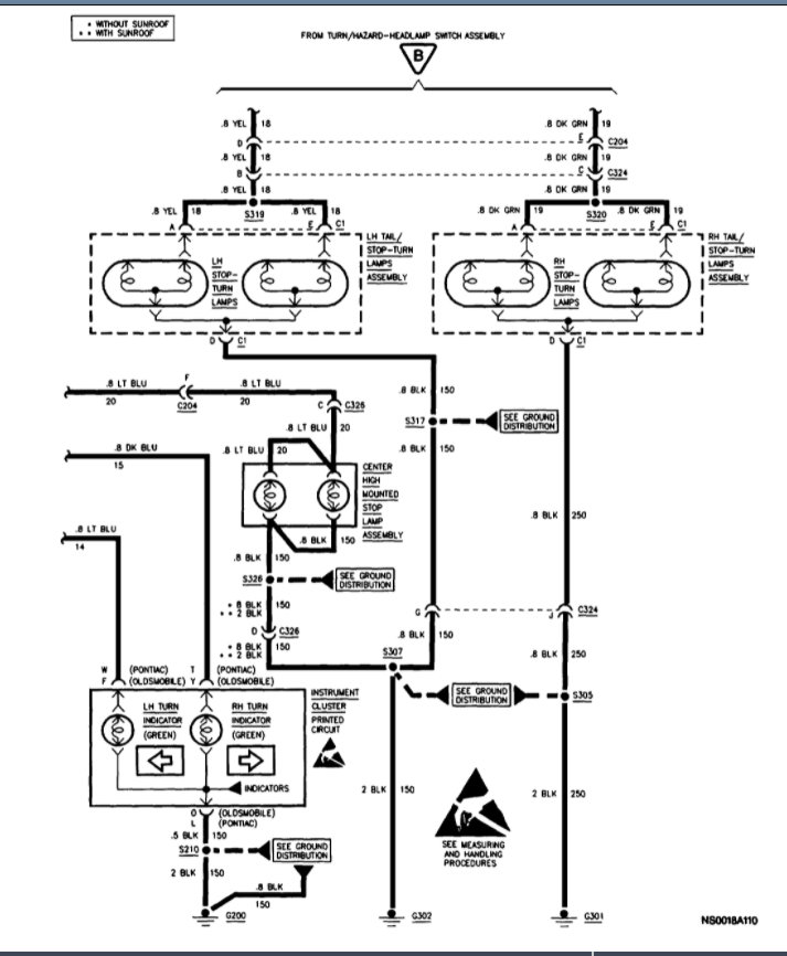
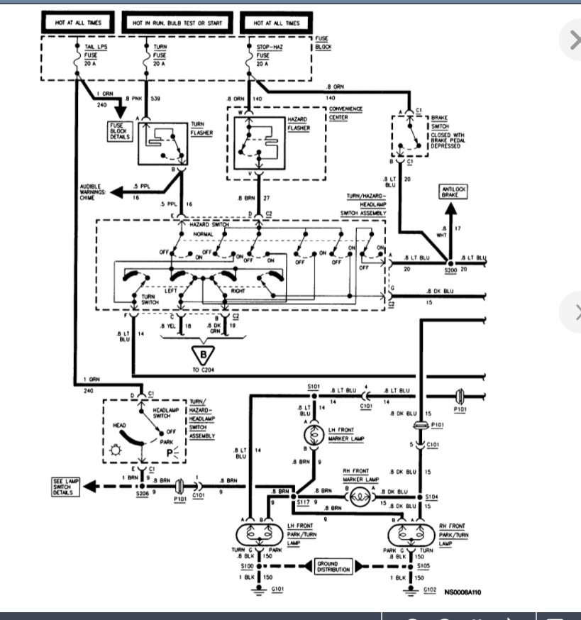
Below are also the wiring diagrams that will help as well.

Please run through this info and let us know what questions you have. Thanks
Was this
answer
helpful?
Yes
No
Monday, November 29th, 2021 AT 7:49 AM

Please login or register to post a reply.