1988 Plymouth Voyager inability of generator to charge batt

Tiny
LYNDA154
  • MEMBER
  • 1988 PLYMOUTH VOYAGER
Computer problem
1988 Plymouth Voyager 6 cyl Two Wheel Drive Automatic

Was told that this model had a problem with the computer that caused the generator to not charge up the battery. Can the computer be by-passed. I was also told that this could be caused by not being grounded.
Friday, March 20th, 2009 AT 7:15 PM

2 Replies

Tiny
BMRFIXIT
  • MECHANIC
  • 19,053 POSTS
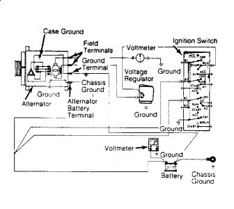
VOLTAGE REGULATOR
1.Turn ignition off. Connect a voltmeter between battery and ground. Connect positive lead of voltmeter to positive battery cable. Connect negative lead of voltmeter to a good chassis ground. Connect tachometer to engine.

2.Start engine and adjust engine speed to 1250 RPM with all lights and accessories turned off. Check voltmeter readings. Regulator is working properly if voltage readings match with those in the VOLTAGE REGULATOR SPECIFICATIONS table.

3.If voltage is above or below specifications, check for a good voltage regulator ground. Voltage regulator ground is obtained through regulator case, mounting screws and sheet metal of vehicle.

4.Ground circuit should be checked for an open circuit. If an open circuit is found, clean all connections in voltage regulator ground circuit and retest.

5.Turn ignition off. Disconnect voltage regulator connector. Ensure terminals of connector are not spread open to cause an open or intermittent connection.

NOTE: DO NOT start engine or distort terminals with voltmeter test leads.

6.Turn ignition on. Check for battery voltage at voltage regulator connector Blue and Green terminals. Turn ignition off. If battery voltage is not present, check Blue and Green wiring for an open circuit.

7.If all tests check out satisfactory, replace regulator and repeat test. Remove voltmeter and tachometer.


https://www.2carpros.com/forum/automotive_pictures/99387_Graphic1_265.jpg

Was this
answer
helpful?
Yes
No
Friday, March 20th, 2009 AT 8:42 PM
Tiny
CARADIODOC
  • MECHANIC
  • 34,465 POSTS
That previous answer is probably the best one I've seen in weeks except it pertains to older rear wheel drive vehicles. Your voltage regulator is located in the engine computer and takes advantage of all the things the computer knows. My daily driver is an '88 Grand Caravan. I also have an '89 and a '95 with the same system but different alternators.

It is very rare for the voltage regulator in the engine computer to give trouble, but if it does, you can install the electronic regulator shown in the previous repair description. It has temperature compensation built in, but it can't modify the charge rate for things like wide-open-throttle and engine overheating. Also, the computer monitors the voltage regulator for proper operation. If there is no current flow, it will set a fault code for "Field Circuit Not Switching Properly" and will turn on the "Check Engine" light.

The perceived charging problem is expected to cause low system voltage which affects the fuel pump, injectors, and possibly some sensor readings. Any of these things, or anything else that could affect emissions must turn the Check Engine light on. Although the external regulator will run your alternator just fine, you will always have the Check Engine light on, so you'll never know if a different problem shows up.

To verify the engine computer is the problem, have your mechanic look at the dark green wire in the corner of the 14-pin computer plug. The best is to back-probe the terminal with a paper clip. If the connector is molded around the wires, some people will pierce the insulation to take readings. This is never an acceptable practice, but if it is done, the hole must be sealed to prevent corrosion. If the voltage regulator is indeed defective, grounding the dark green wire will cause the alternator to go to full charge. The headlights can be used to verify system voltage has gone up. Do not raise engine speed higher than idle to prevent system voltage from going so high it burns out light bulbs and other parts of the computer.

If the system voltage does not go up when the dark green wire is grounded, the problem is before the regulator, most likely worn brushes in the alternator or corroded pins in a connector. For help diagnosing this system, go to my web site:

randysrepairshop. Com

and use the pages for:

Testing the Chrysler / Nippendenso '87-'02 Alternator

You might have a large Bosch alternator, but the testing procedures are the same as for the smaller Nippendenso unit. The web site is still under construction and there's a glitch preventing me from uploading my own pictures, but the text describes how to test these systems.

I have a spare computer for my van, but the original one is still in there after 206,500 miles. These are also readily available in the salvage yards. If the regulator is defective, I'd recommend replacing the computer because it's easier and faster than modifying the system.

Caradiodoc
caradiodoc@verizon. Net
Was this
answer
helpful?
Yes
No
Saturday, March 21st, 2009 AT 4:05 AM

Please login or register to post a reply.