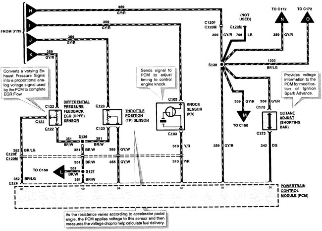
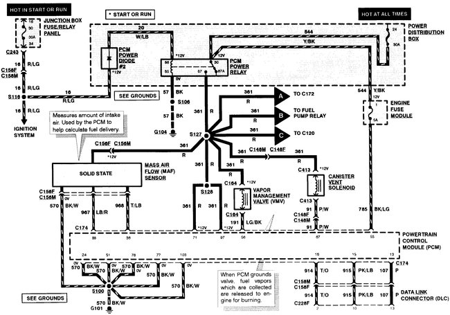
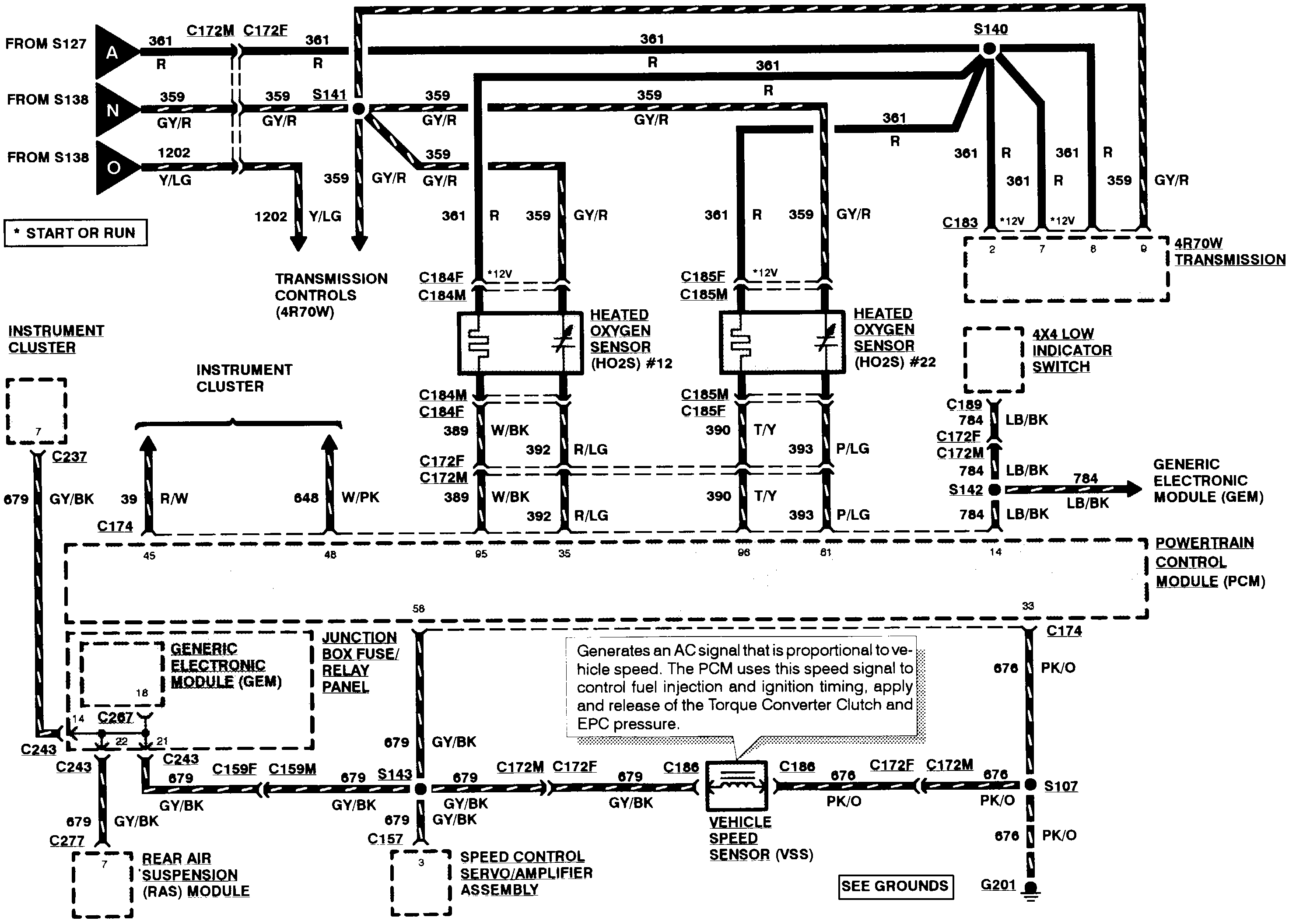
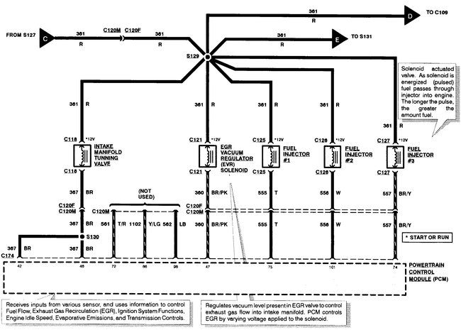
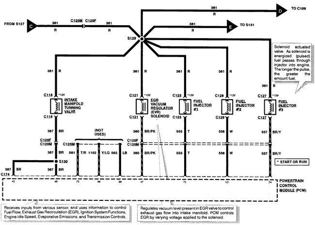
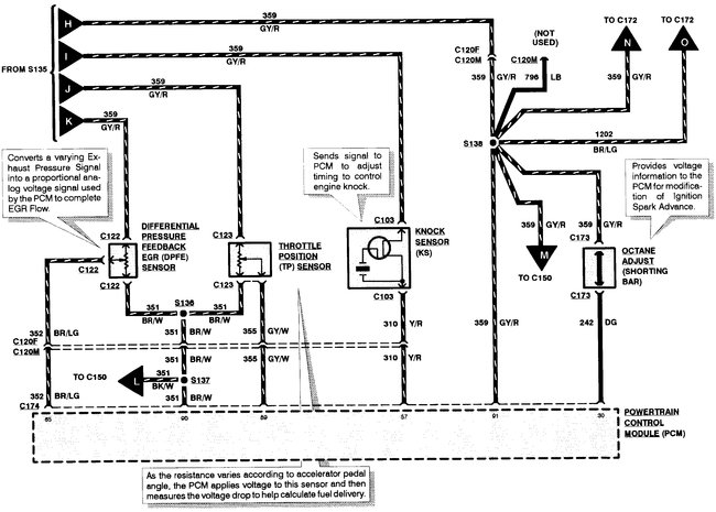
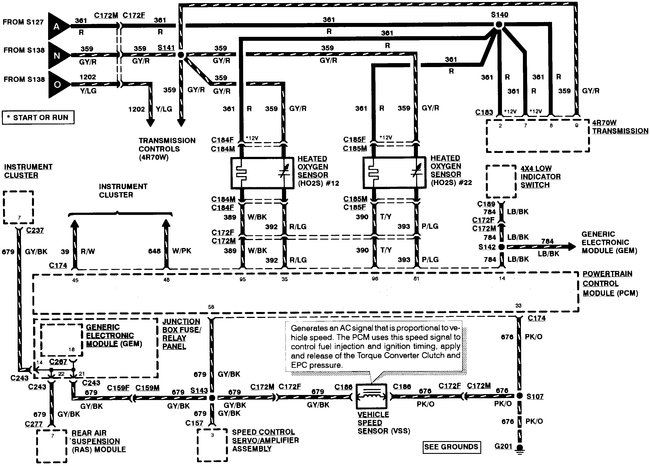
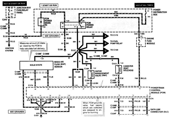
PCM electrical schematics

Tiny
SCRIBNERMJ
  • MEMBER
  • 1997 FORD F-150
  • 4.2L
  • V6
  • 2WD
  • MANUAL
  • 150,000 MILES
I read a post on this site that included the PCM circuit schematic for 1997 v8 with automatic transmission.
Can someone recommend a link to a schematic for the PCM circuit for a v6 4.2 with a standard transmission?
Thursday, August 15th, 2019 AT 7:32 AM

3 Replies

Tiny
BMDOUBLE
  • MECHANIC
  • 1,139 POSTS
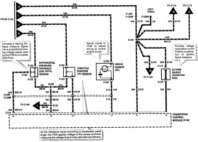
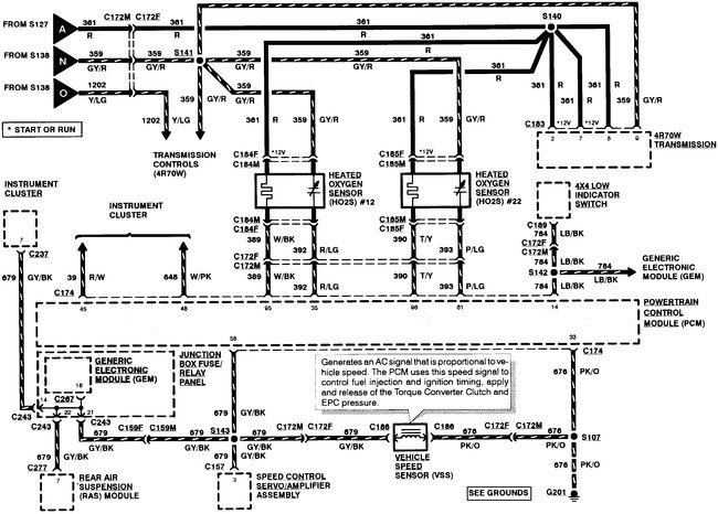
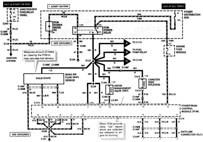
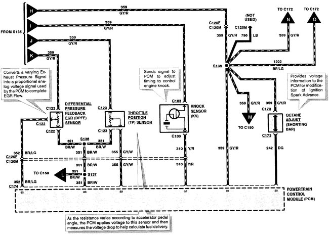
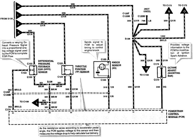
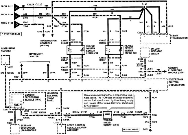
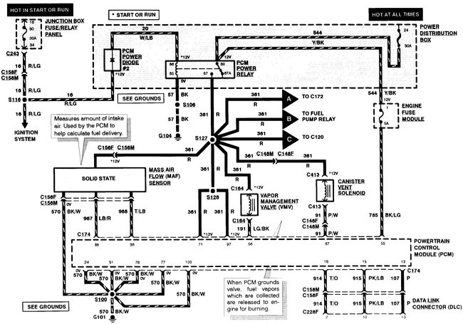
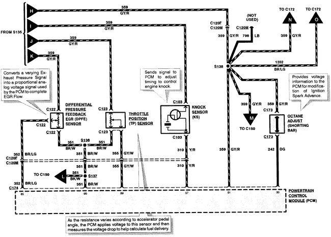
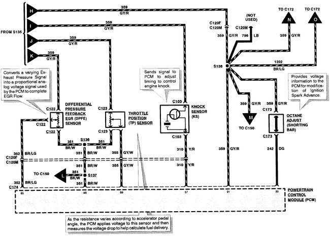
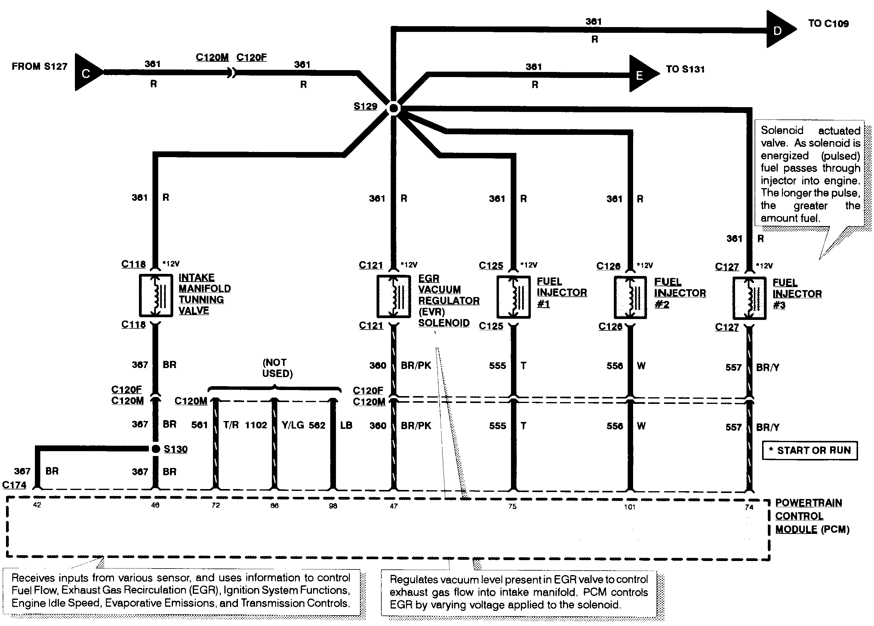
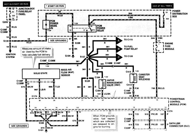
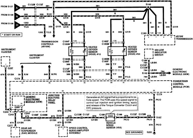
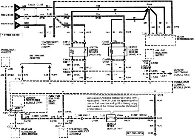
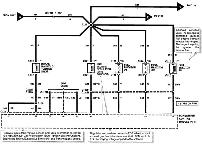
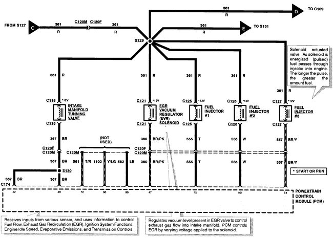
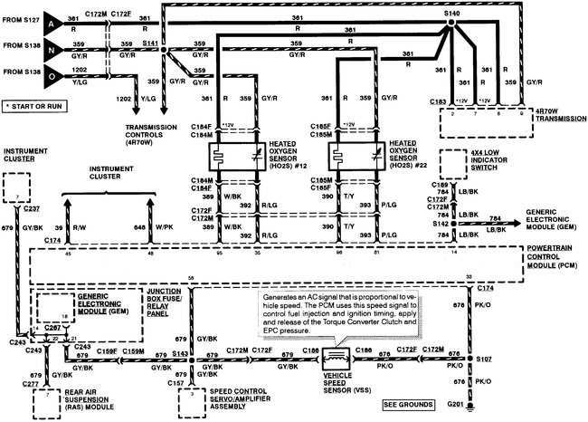
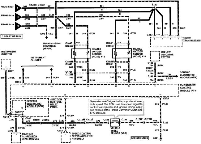
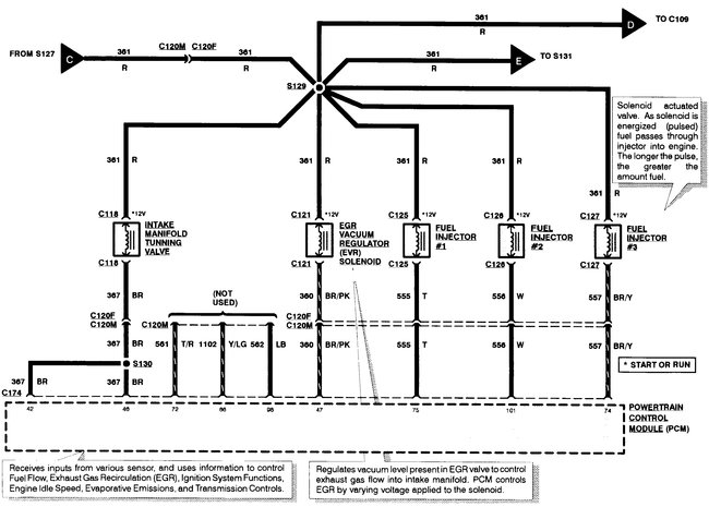
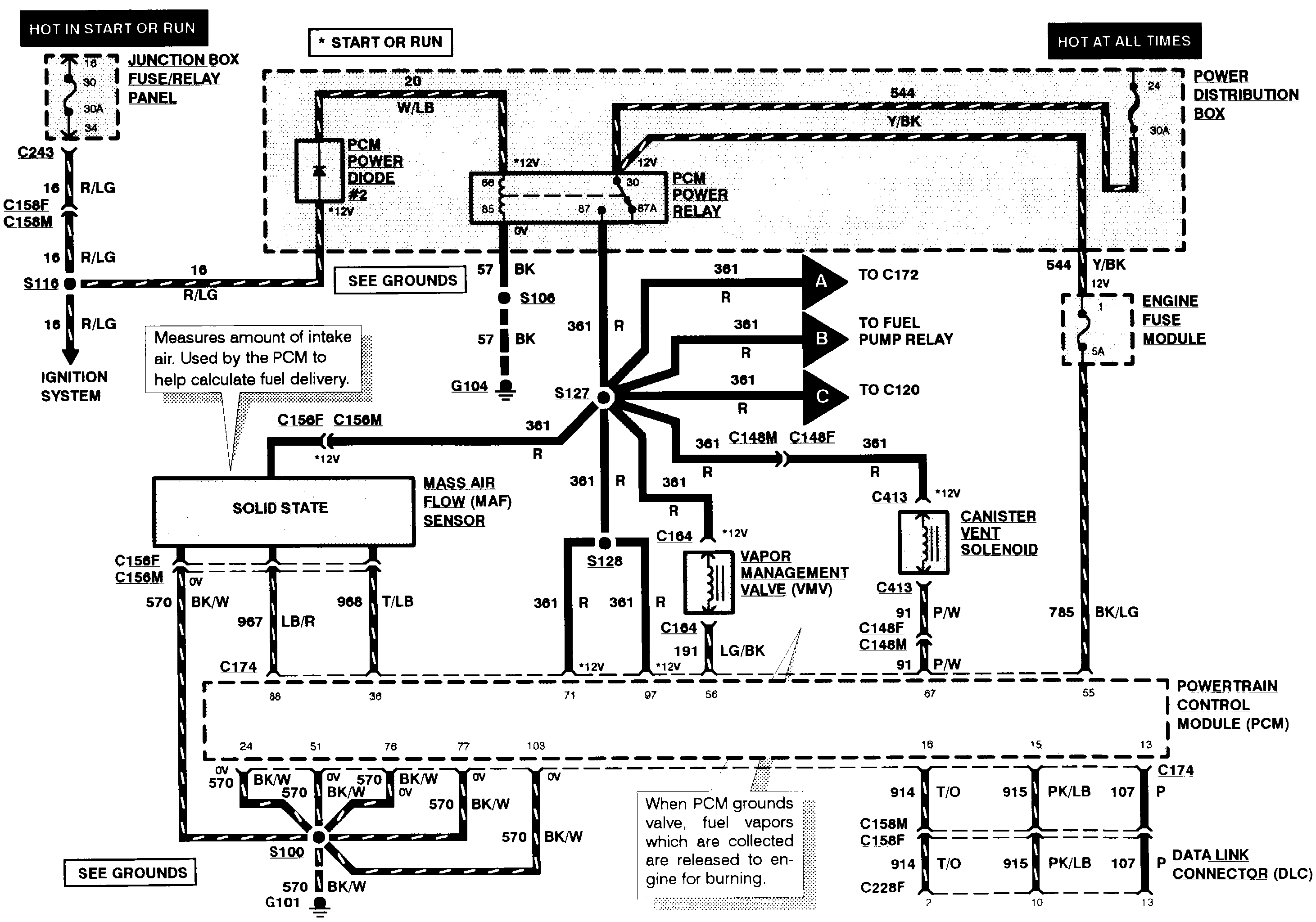
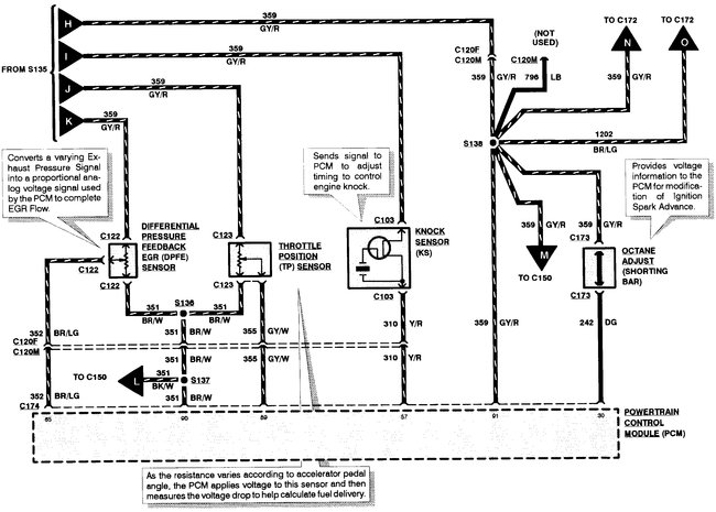
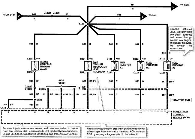
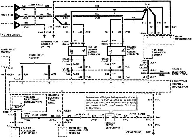
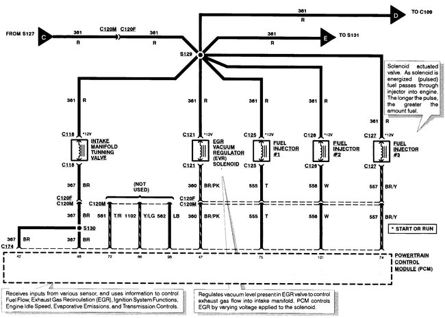
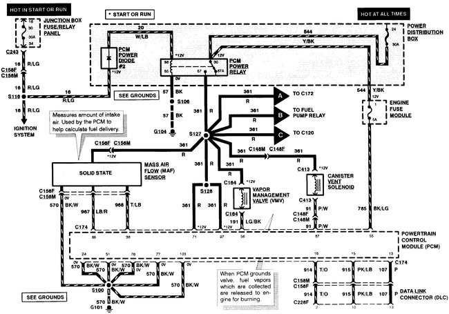
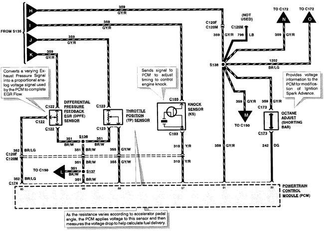
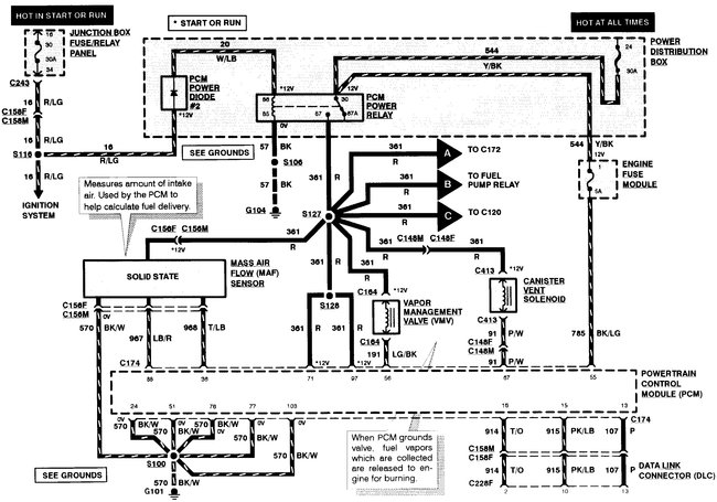
There isn't a standard or automatic powertrain controls schematic, only 1 for both. I'll give you the 7 pages that are available.
Was this
answer
helpful?
Yes
No
+1
Thursday, August 15th, 2019 AT 10:21 AM
Tiny
SCRIBNERMJ
  • MEMBER
  • 2 POSTS
Thank you for that!
Here is the link that I originally found on your site: https://www.2carpros.com/questions/ford-f-150-1997-ford-f-150-blown-pcm-fuse
That one in that link specifically details for an 8 cylinder automatic transmission so I just assumed there would be different prints for a 6 cylinder standard transmission.
Between the two different prints, I should have enough to go on I presume. At least to the point where if I'm going to be able to figure it out I should have enough information.
Was this
answer
helpful?
Yes
No
Friday, August 16th, 2019 AT 4:29 AM
Tiny
BMDOUBLE
  • MECHANIC
  • 1,139 POSTS
Okay, excellent! You’re very welcome!
Was this
answer
helpful?
Yes
No
Friday, August 16th, 2019 AT 5:45 AM

Please login or register to post a reply.