Passenger headlight ow beam is about 50%?

Tiny
FNAELECTRIC
  • MEMBER
  • 2006 FORD E-SERIES VAN
  • 4.6L
  • V8
  • 110,000 MILES
I have a 2006 E250. The passenger headlight low beam is about 50% when I turn on high beam it's almost goes out completely. I've changed the headlight switch, and still same thing. High beam indicator light in cab works and driver side does as it's supposed it. Ive put new ground wire to headlight from frame. No fuses under driver side are blown. I'm stumped. Am I missing a relay somewhere? Is wire broken(not from what I've seen)? Only control I know for sure is headlight switch, and fuse 31 under driver side dash.
Thursday, December 11th, 2025 AT 9:35 AM

3 Replies

Tiny
CARADIODOC
  • MECHANIC
  • 34,470 POSTS
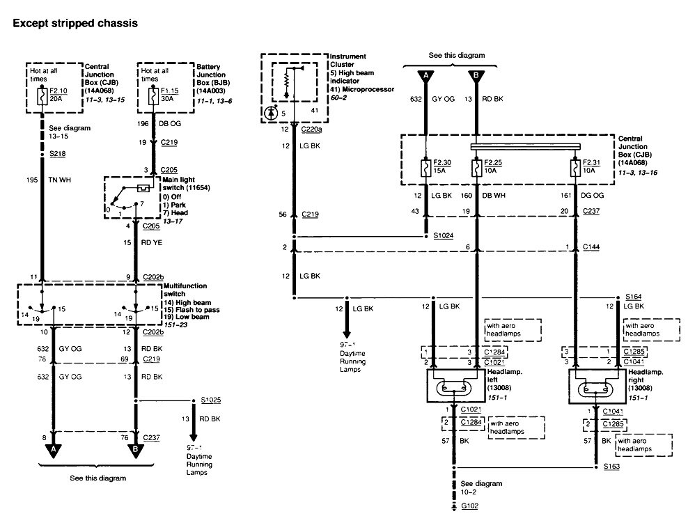
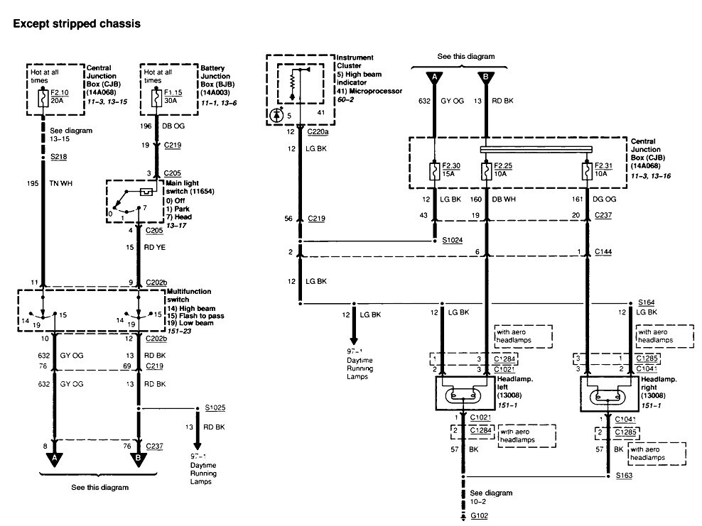
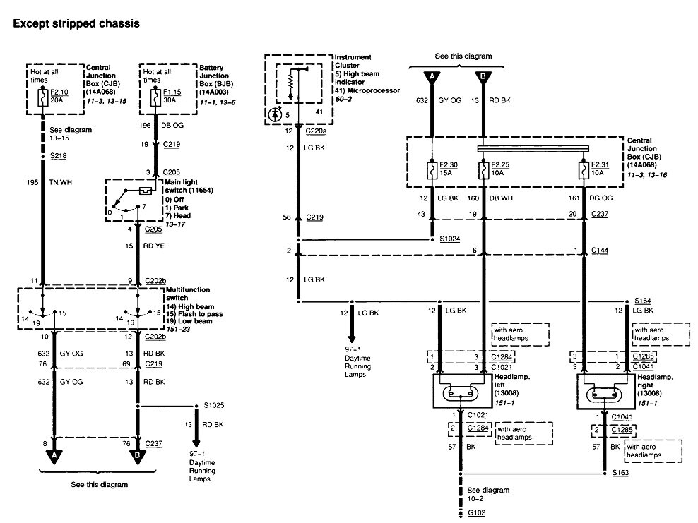
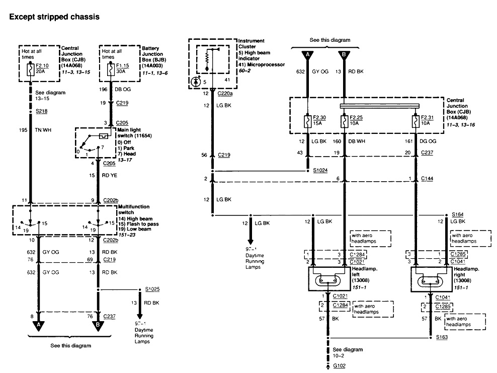
This IS the classic symptom of a broken ground circuit. A fast way to verify this is to unplug the left headlamp bulb. If the right side has a bad ground, that bulb will go out completely.

When using a jumper wire, as you likely did, to check the ground circuit, the problems I've made are: 1, the clip lead doesn't make a good connection to the bumper or bolt head under the hood, and 2, I put the other end of the jumper wire into the back side of the bulb's connector. That only bypasses the ground wire, not the connection between the socket terminal and the bulb's terminal. Instead, touch the jumper wire right to a slightly exposed part of the bulb's terminal. For the ground side, I've had the worst luck using the frame as they're coated with paint, rust, rustproofing, or dirt. The best places for me have been the battery's negative cable, and any silver screw heads bolted to metal braces under the dash.

Another way to verify a bad ground is to measure the voltages on all the bulb's terminals. Here again, this should be done on the bulb, not by back-probing alongside the wires in the socket. If you find some voltage on all the terminals, none of them are grounded.

Often wiggling the connector will make the headlight flash bright intermittently. Depending on the bulb style used in your van, it's not unheard of for a terminal to break loose from the bulb. Those can usually be removed and resoldered to the bulb.

Both headlight bulbs' ground wires are spliced together, then a single wire goes to ground. That final ground is not a suspect, as in rusted off at that terminal, because that would cause the left side to be dim or off too. Unless the right side ground wire was chewed off by a mouse or damaged some other way, it's much more likely the cause of this problem is right at the connector for the right bulb.

Let me know what you find and with what type of test.
Was this
answer
helpful?
Yes
No
Thursday, December 11th, 2025 AT 1:32 PM
Tiny
FNAELECTRIC
  • MEMBER
  • 2 POSTS
Thanks I'll have to check right side. I know when I tried last I went with jumper from ground of battery to light, but I did it in summer time thinking I'll get to it when I have chance and forgot about it till last week driving home and it was dark. I'll let you know in next day or too.
Was this
answer
helpful?
Yes
No
Thursday, December 11th, 2025 AT 3:02 PM
Tiny
CARADIODOC
  • MECHANIC
  • 34,470 POSTS
Dany. I'm here for a few hours about this time every day.
Was this
answer
helpful?
Yes
No
Thursday, December 11th, 2025 AT 4:01 PM

Please login or register to post a reply.