Tuesday, December 29th, 2020 AT 8:07 PM
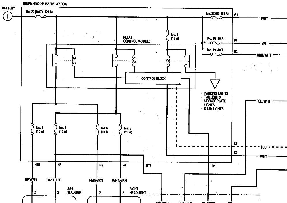
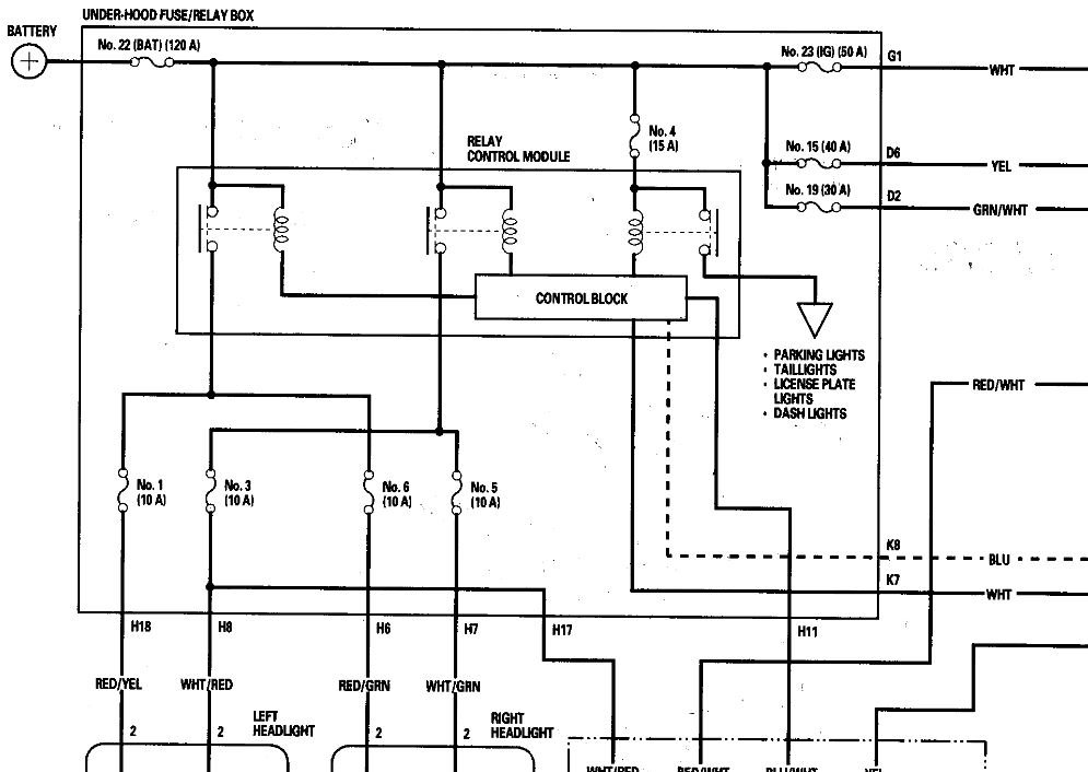
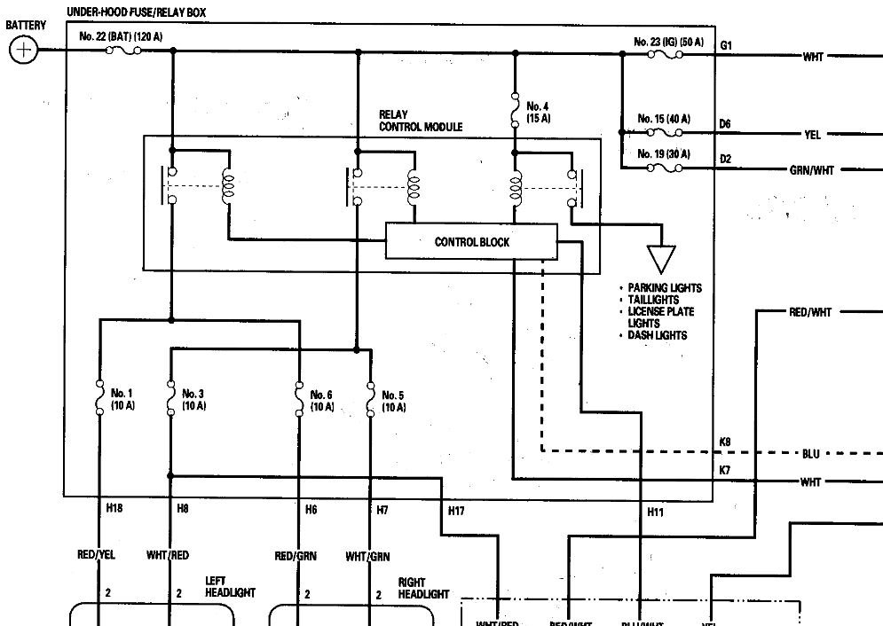
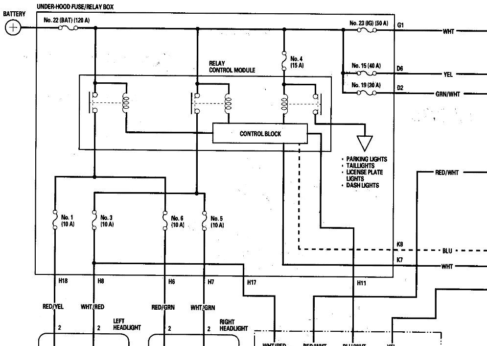
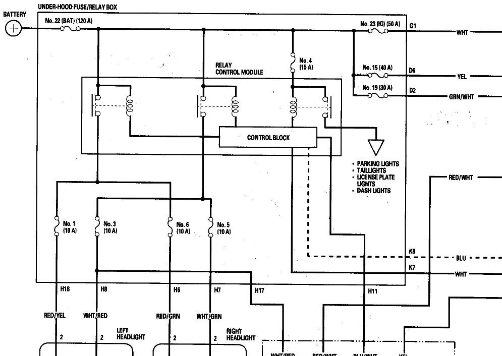
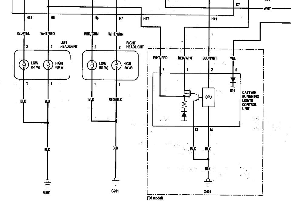
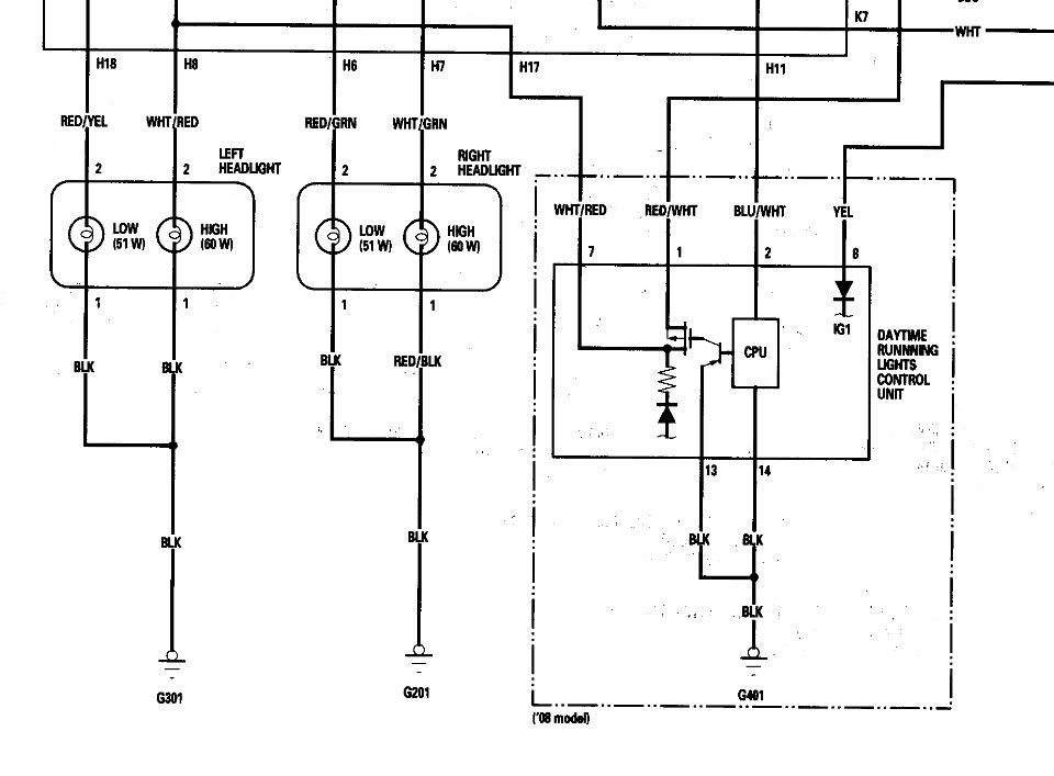
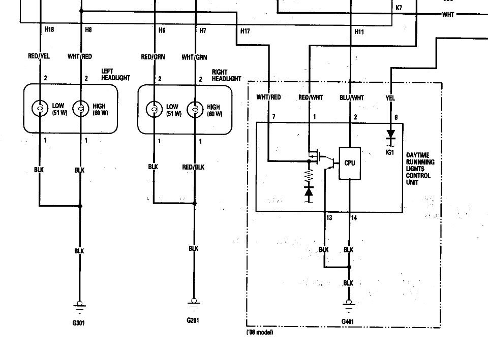
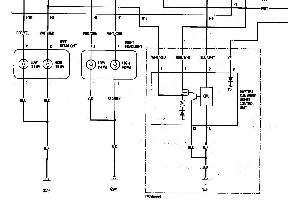
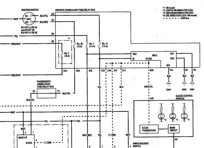
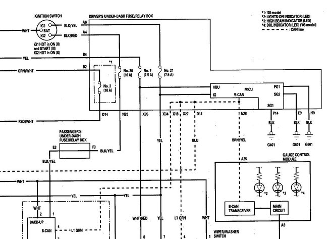
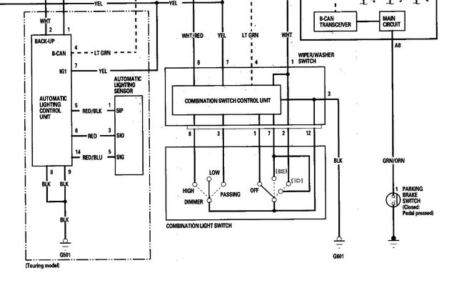
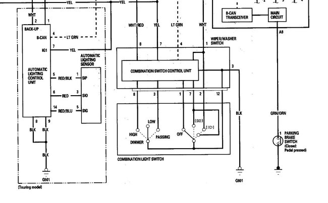
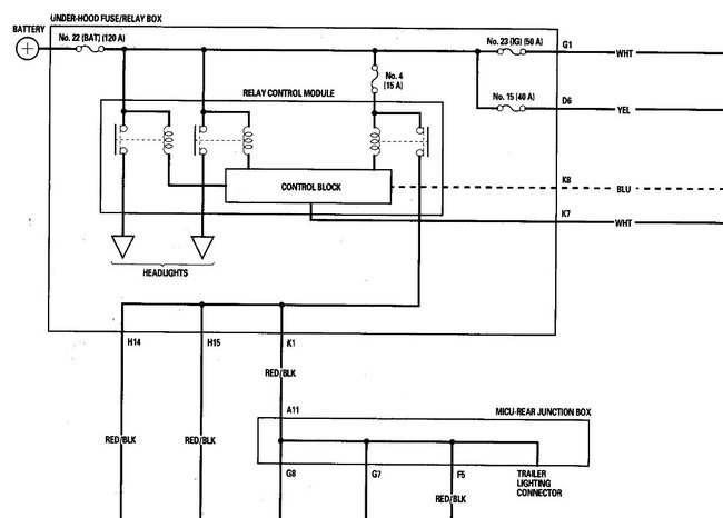
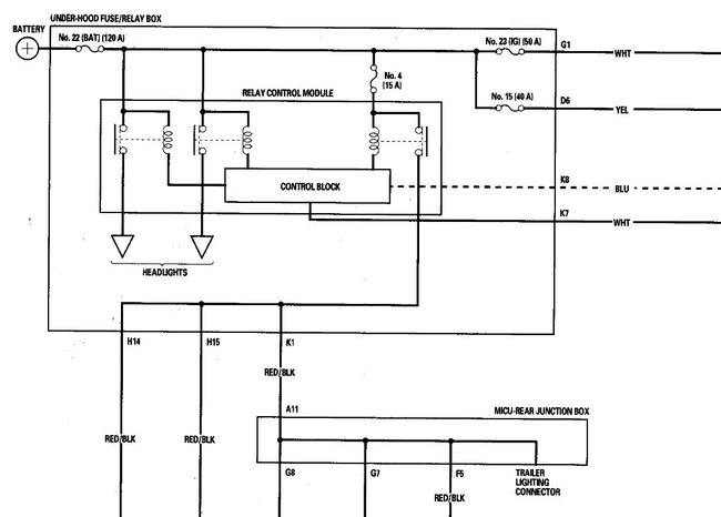
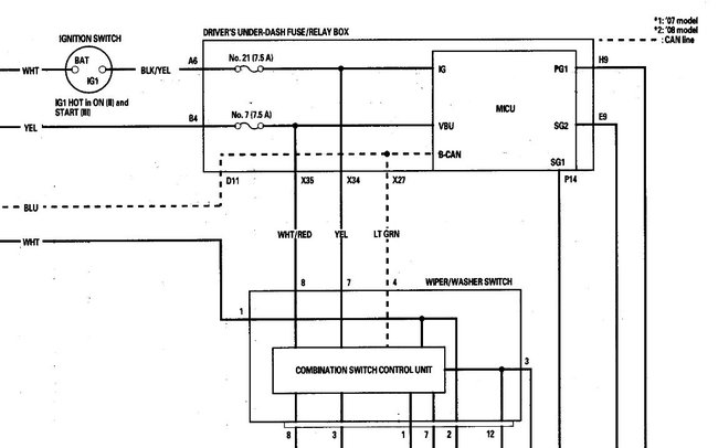
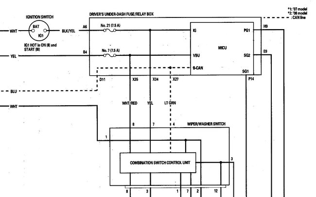
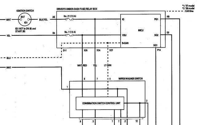
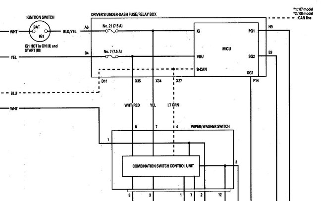
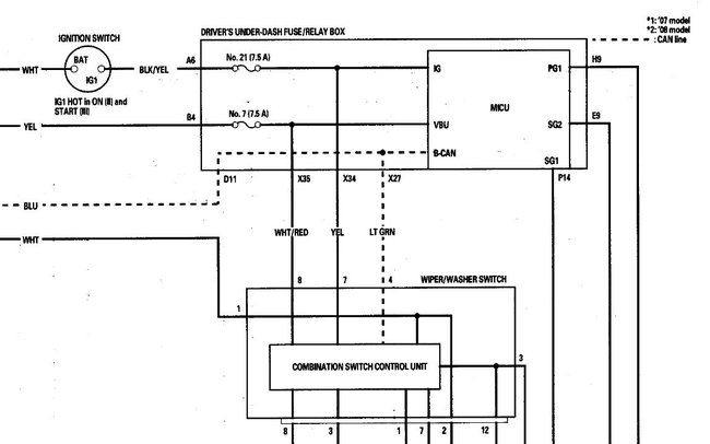
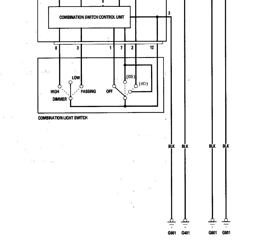
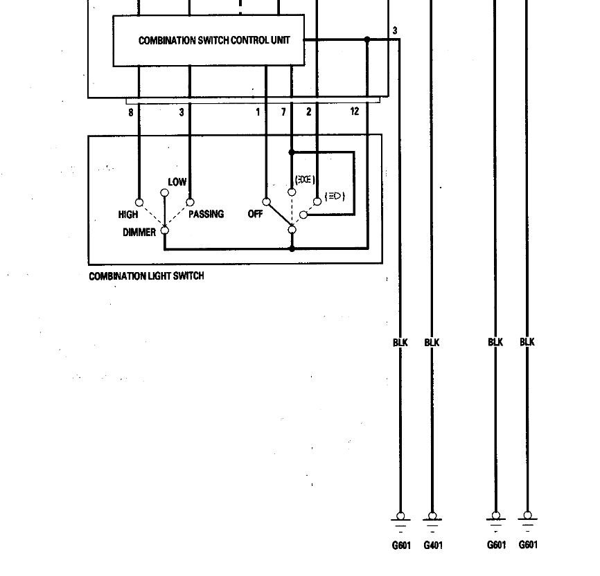
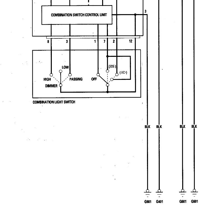
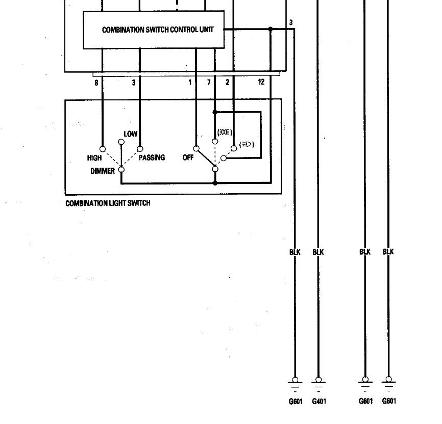
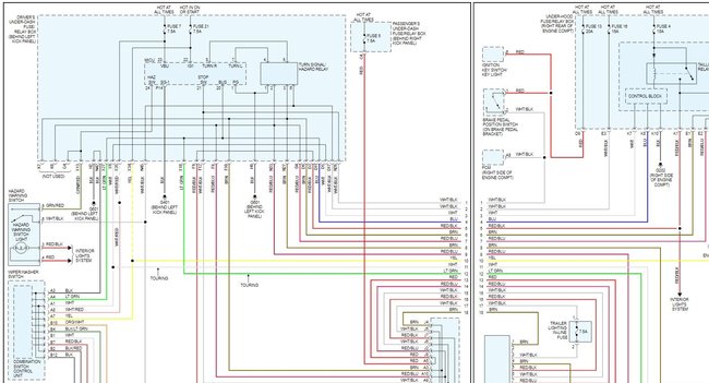
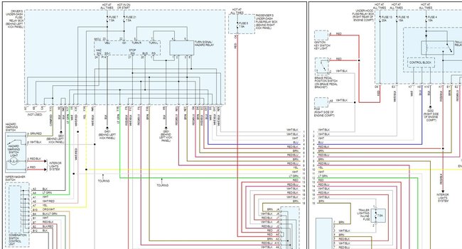
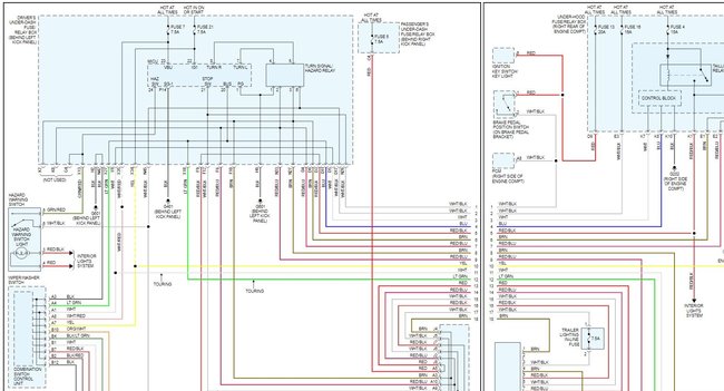
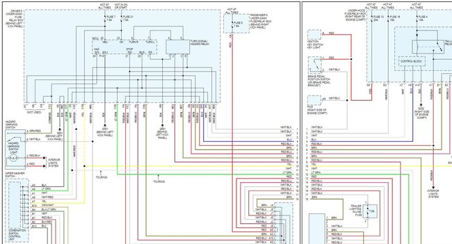
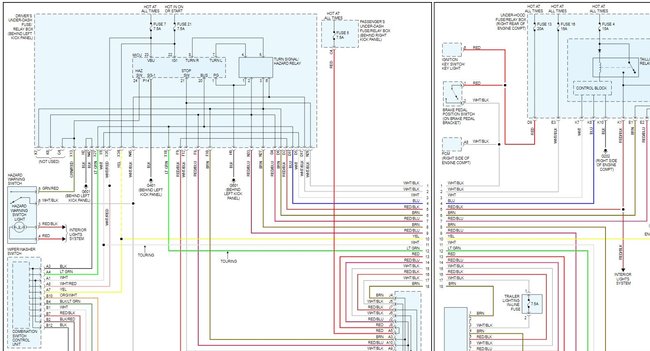
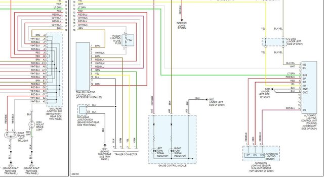
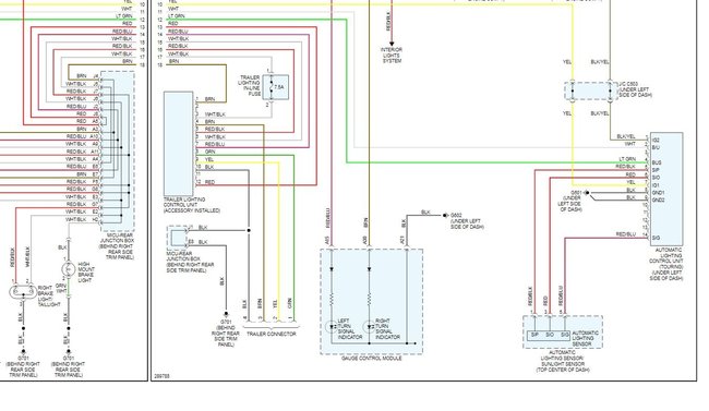
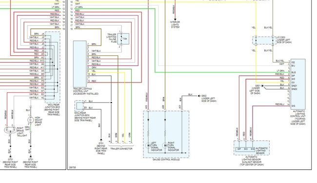
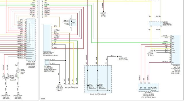
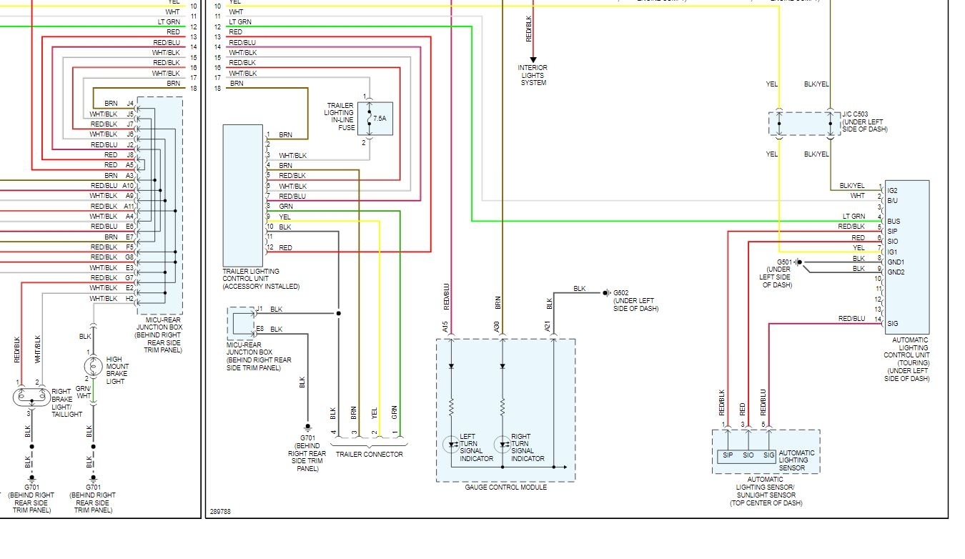
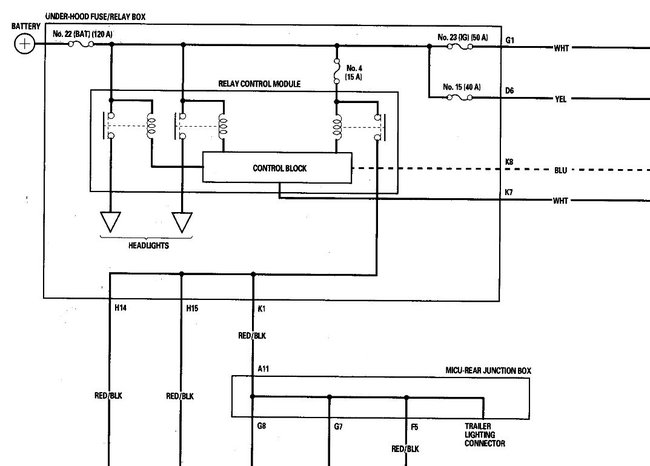
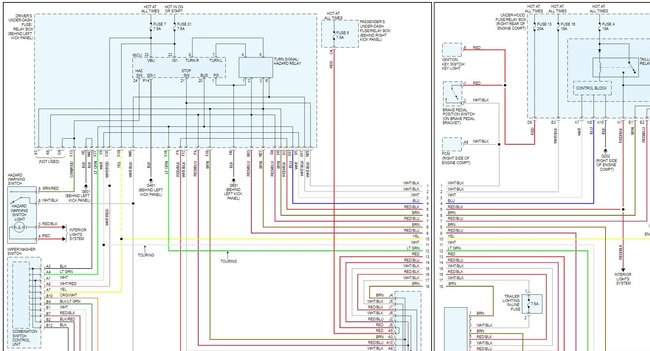
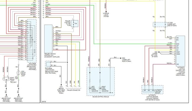
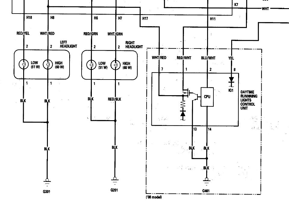
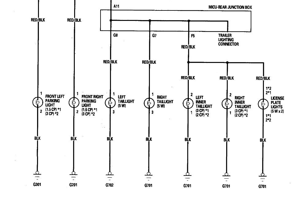
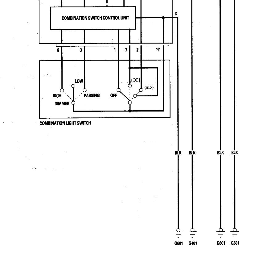
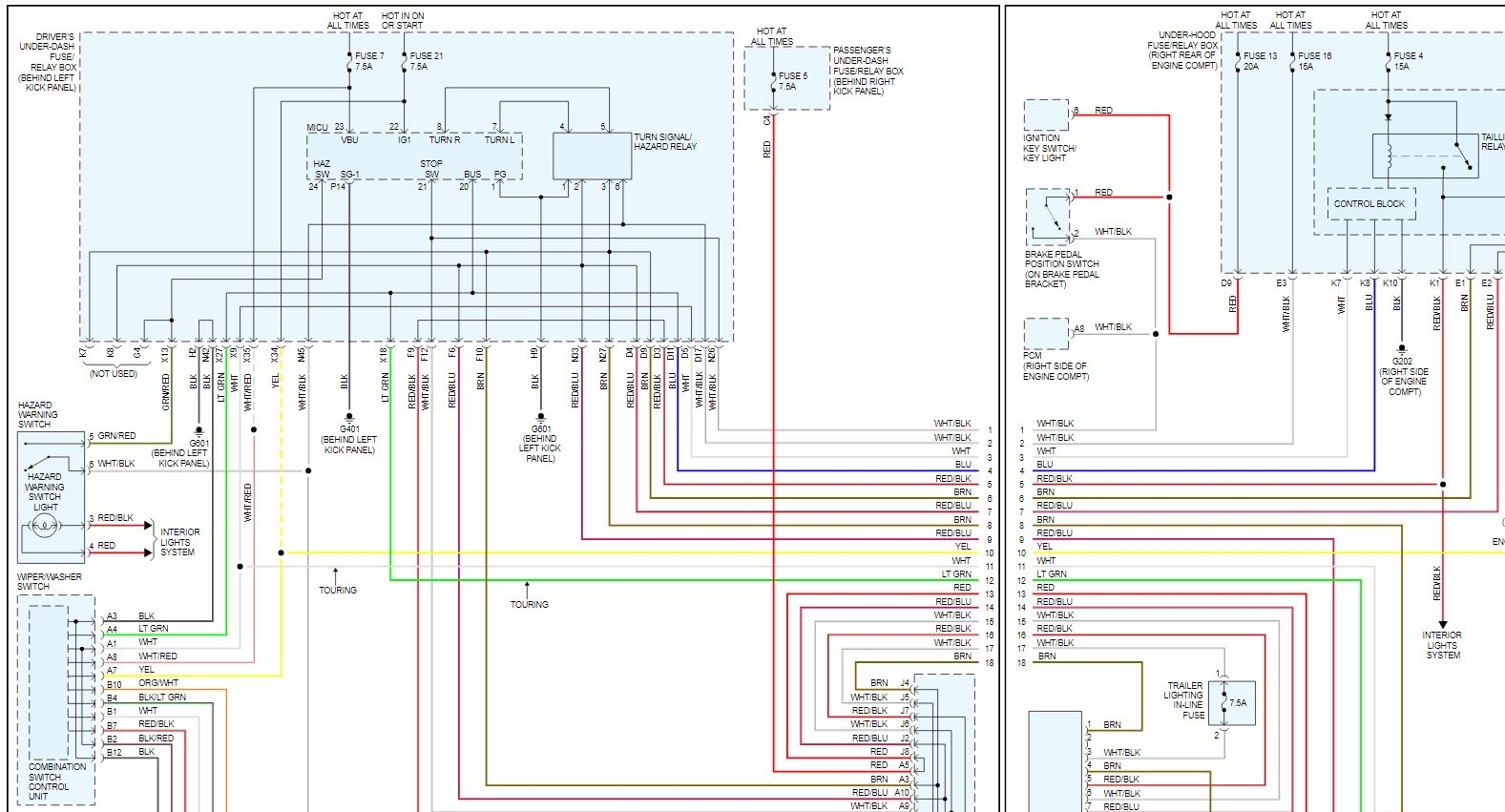
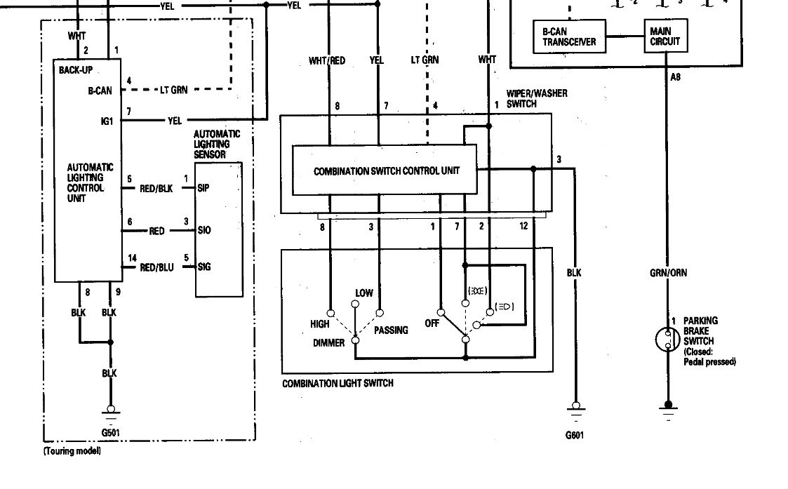
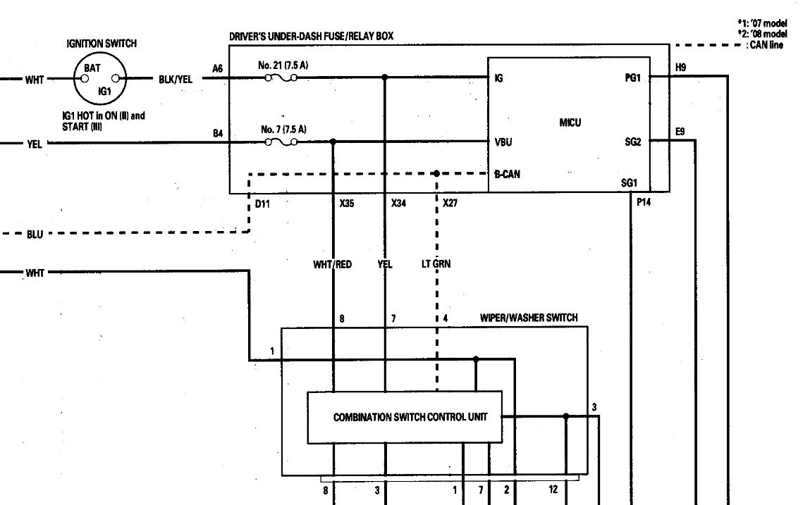
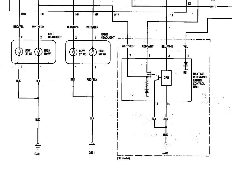
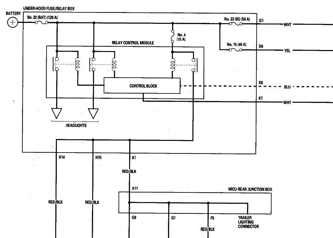
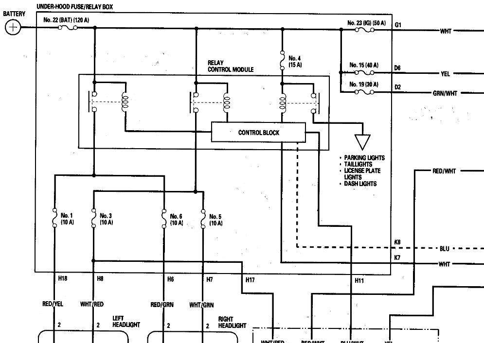
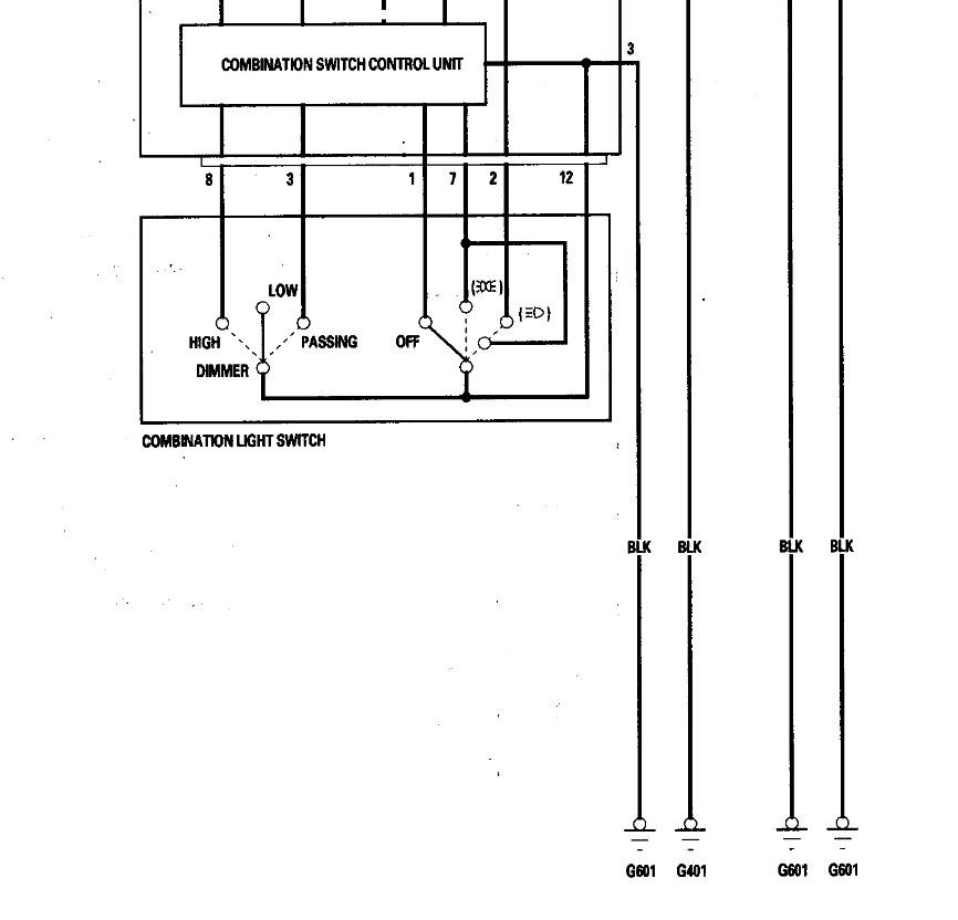
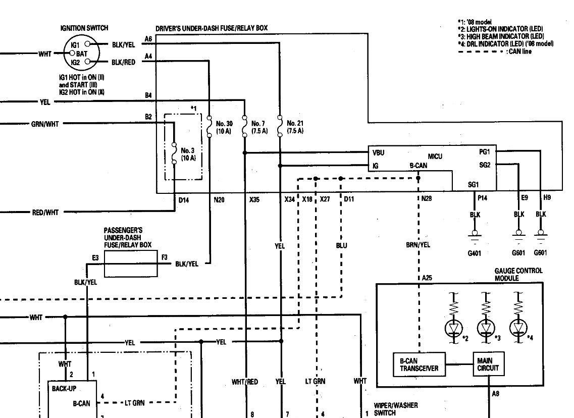
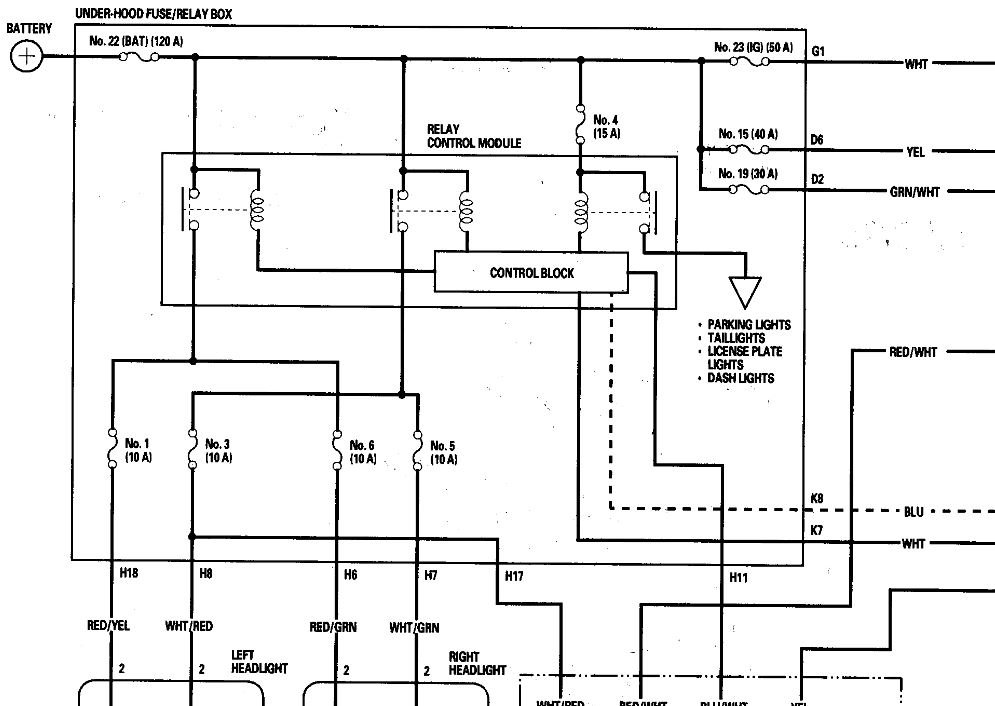
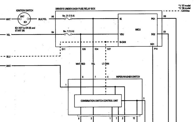
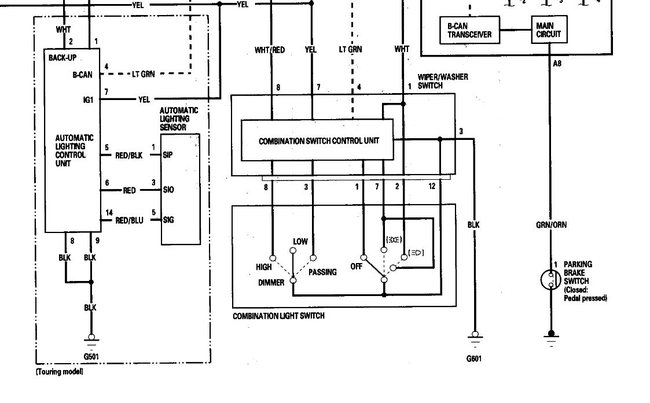
Hi, I have had a persistent parasitic drain on the my van listed above (2008 Odyssey 5DR EX-L RES), draining the battery within a day or two. I have narrowed the issue down to which circuit it's on, when I pull the #4 Small Lights 15A fuse from the under hood fuse box, the draw drops to something reasonable around 35mA. So I believe the issue is somewhere on that circuit. But I don't have the applicable wiring diagram(s) and haven't been able to find them online. Also I can't seem to find the location of the associated Tail Light Relay that seems to be referenced frequently online. If you have access to the diagrams, location of the Relay that this fuse protects and/or pointers in locating the source of the draw, I would be quite grateful. Thank you!















