Code P0456 very small EVAP leak

Tiny
SALVILLAGRAN
  • MEMBER
  • 2012 MAZDA 3
  • 4 CYL
  • AUTOMATIC
  • 136,000 MILES
Hello! I have a permanent P0456 code on my car lsited above. Replaced the fuel cap and purge valve solenoid. Cleared codes. Drive multiple cycles. All monitors are completing but code is still stored. No check engine light on until gas level drops 1/4 from Last cleared.
Did a visual inspection of fuel, evap and vacuum lines. No visual signs of fuel leak or even a fuel scent present. Can you offer some tips on tracing? I need to get this car smogged and had failed once already. Thank you for your help!
Thursday, July 2nd, 2020 AT 12:10 AM

1 Reply

Tiny
ASEMASTER6371
  • MECHANIC
  • 52,796 POSTS
Good morning,

This code is always tough to diagnose.

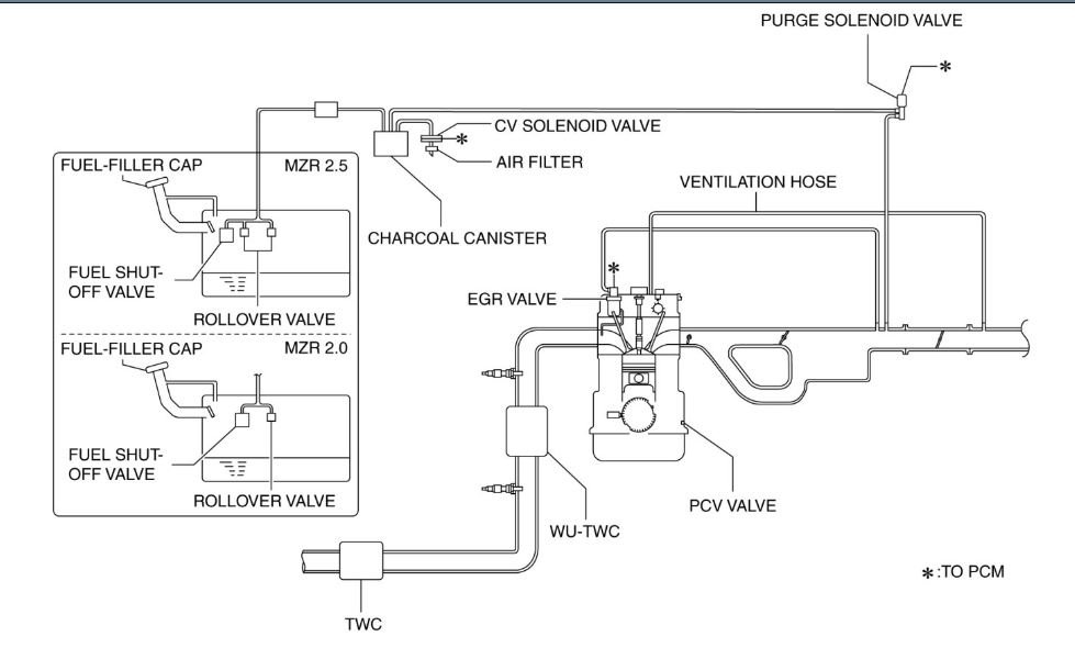
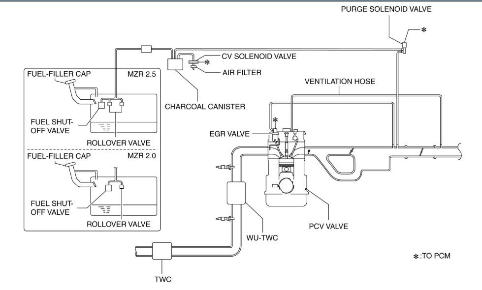
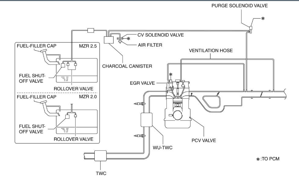
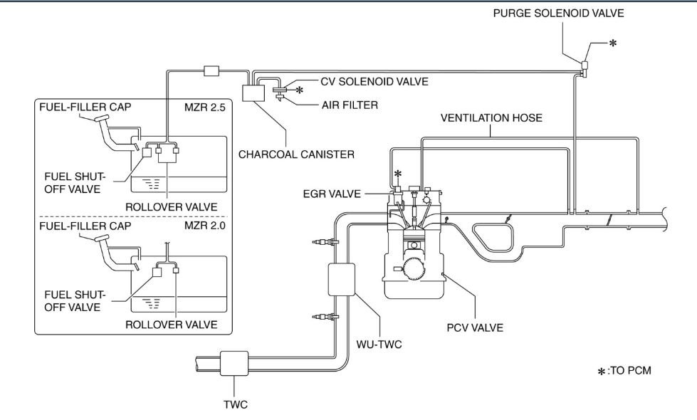
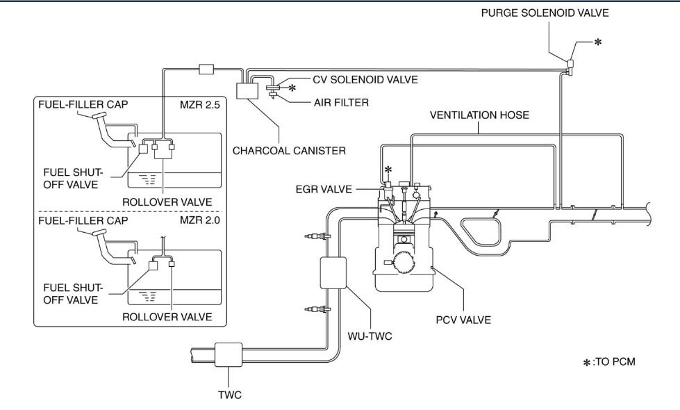
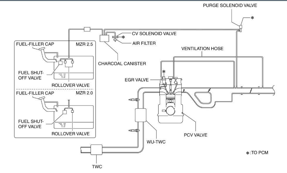
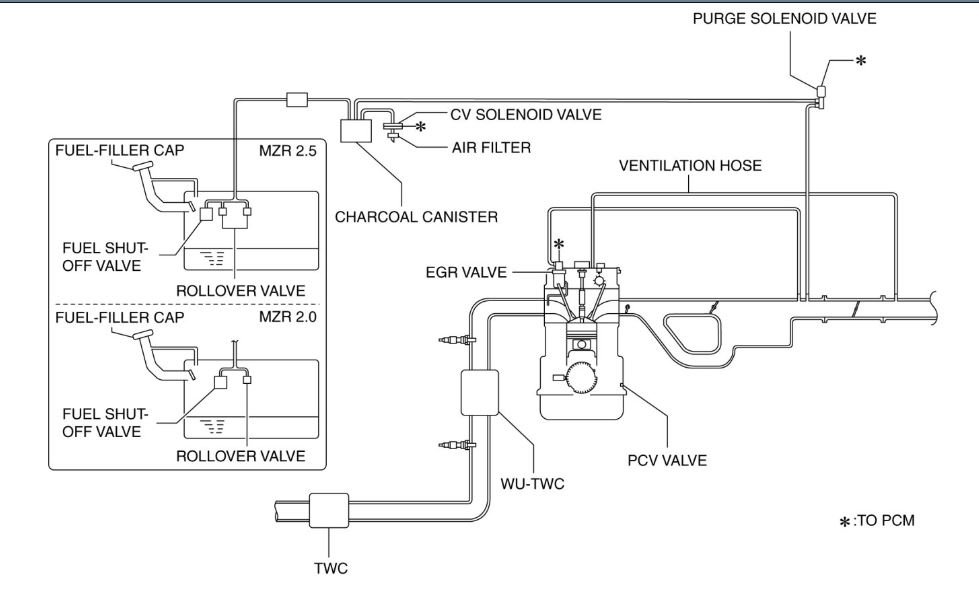
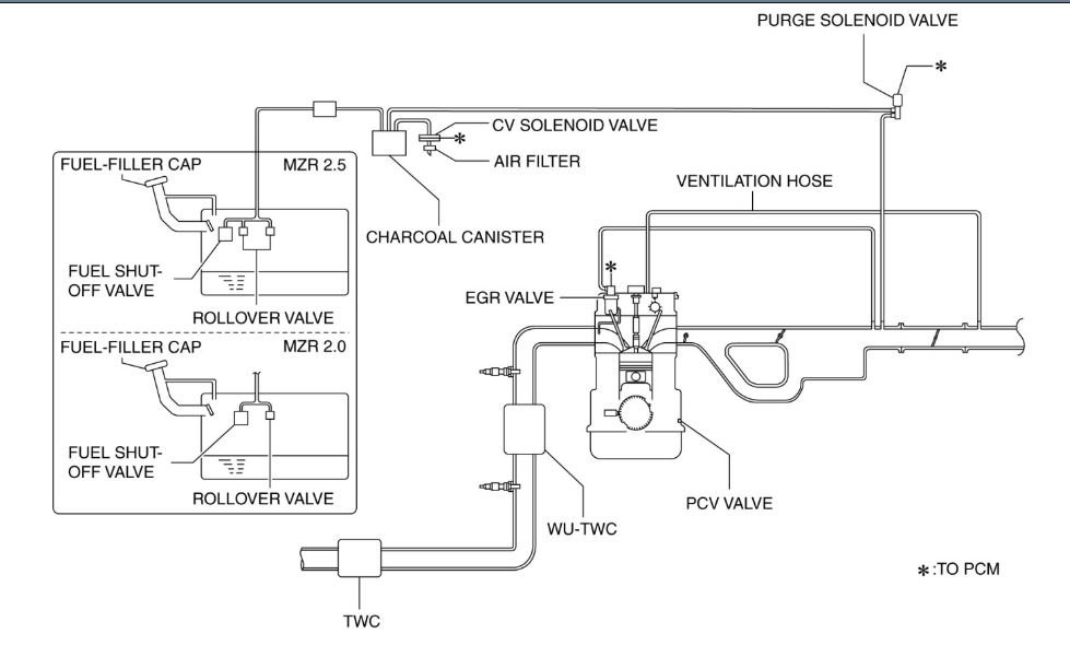
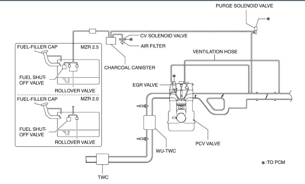
You will need a smoke machine and an advanced scan tool to manually open and close the purge valve and the vent valve for proper operation. This is something not normally done by people without the proper equipment. The leak rate is small enough that visual testing is not good enough.

Check your gas cap as I attached a TSB for you about that setting a code. If you replace the cap, use one from the manufacturer as aftermarkets are cheap but do not always work.

https://www.2carpros.com/articles/evap-system-code-repair

https://www.2carpros.com/articles/how-emission-control-systems-work

Roy

Bulletin No: 01-014/14

Last Issued: 06/10/2014

Subject: CHECK ENGINE LIGHT ON WITH DTC P0456

APPLICABLE MODEL(S)/VINS

2011-2013 Mazda3

2007-2014 CX-9

DESCRIPTION

Some vehicles may exhibit the check engine light on with DTC P0456 stored in the PCM memory.

P0456: EVAP system leak detected (very small leak)

The concern is most likely the result of the customer not getting the fuel cap completely closed after fueling the vehicle. This causes a small fuel vapor leak and turns DTC P0456 on.

Customers having this concern should have their vehicle repaired using the following repair procedure.

REPAIR PROCEDURE

1.Verify the customer concern (and that DTC P0456 is stored in the PCM memory).

2.Perform the workshop manual diagnosis procedures for DTC P0456.

If a leak is detected, repair it according to the instructions on MS3 online or the Workshop Manual.

If no leak is detected, the most probable cause is the fuel cap was not completely sealed (B).

Was this
answer
helpful?
Yes
No
Thursday, July 2nd, 2020 AT 3:38 AM

Please login or register to post a reply.