Overheating and fan not working

Tiny
NATTY1980
  • MEMBER
  • 2005 KIA SEDONA
  • 2.9L
  • V6
  • AUTOMATIC
  • 116,000 MILES
Hi, I bought my vehicle yesterday, whilst driving it back home temperature gauge went to hot and lost all power. After letting it cool the power was restored, then a couple of minutes later it did it again. Checked the water coolant and it's losing water from the radiator in 2 places so I know I need to replace the radiator, but the fan was not working. Checked the fan manually and it is working, but why is it not kicking in when driving? Also no error code or eml light is coming on. Any help would be appreciated.
Thursday, July 1st, 2021 AT 3:00 AM

1 Reply

Tiny
JACOBANDNICKOLAS
  • MECHANIC
  • 110,192 POSTS
Hi,

If the fan motors are good, it could be a fuse, relay, or the temperature sensor. Let's start by checking fuses and the relays.

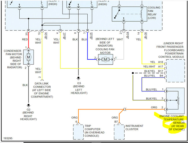
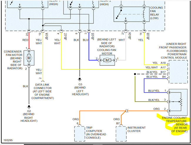
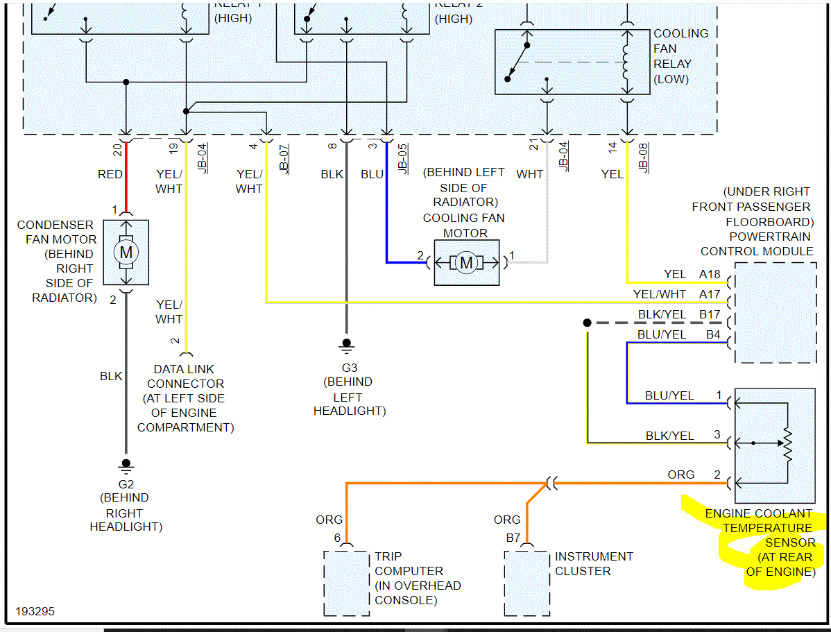
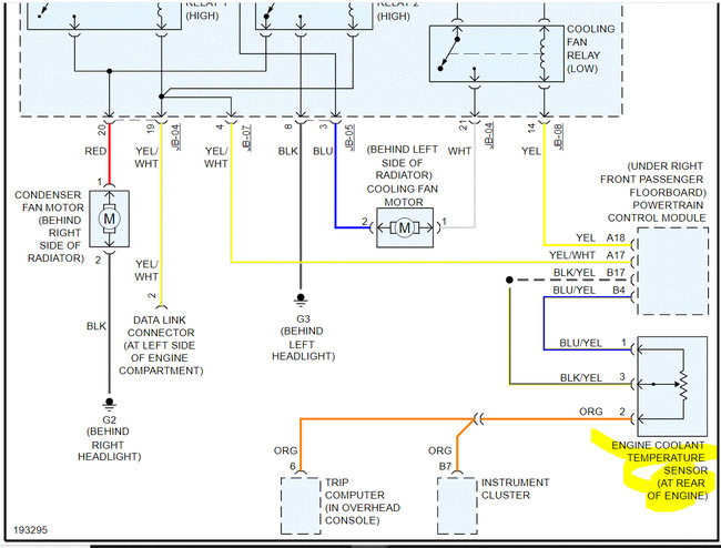
If you look below, I attached two pics. In pic 1, I highlighted two fuses. I need you to not only check the fuse but also check to make sure there is power to and from them.

Here is a link you may find helpful:

https://www.2carpros.com/articles/how-to-check-a-car-fuse

If the fuses are good and have power, then locate the relay low. That is a low speed relay for the fan. There are others, but I want to start with that one. If there is another relay with the same part number, switch them to see if it comes on. Note that it won't turn on until the coolant temperature reaches approximately 205 degrees F.

If there isn't a relay to switch, here is a link that shows how to test a relay:

https://www.2carpros.com/articles/how-to-check-an-electrical-relay-and-wiring-control-circuit

I found a layout of the underhood fuse box, but it is of poor quality. I highlighted what I believe is the fuse/relay. Hopefully, there will be a legend on the fuse box lid or in the owner's manual. See pic 3.

Also, regarding the radiator, here is a link that shows in general how it's replaced. You can use this as a guide.

https://www.2carpros.com/articles/how-to-replace-a-car-radiator

The last two pics below are the directions specific to your vehicle for radiator replacement.

Let me know what you find.

Take care,

Joe

See pics below.
Was this
answer
helpful?
Yes
No
Thursday, July 1st, 2021 AT 10:14 PM

Please login or register to post a reply.