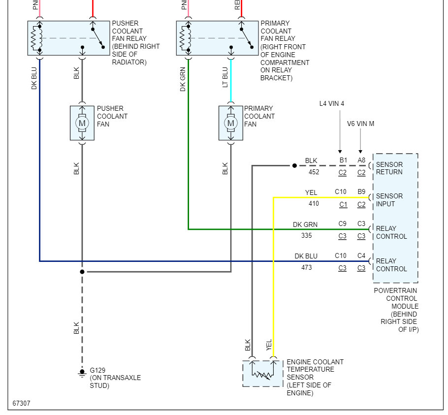
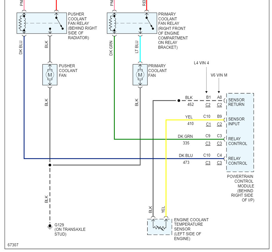
Check all the fuses below if okay -test the relays. Try this power the fan motor direct from the battery if it comes on-test the coolant temperature sensor if okay could be a problem with the computer control of the relays-


Friday, April 10th, 2009 AT 9:48 AM