Monday, September 14th, 2009 AT 1:16 PM
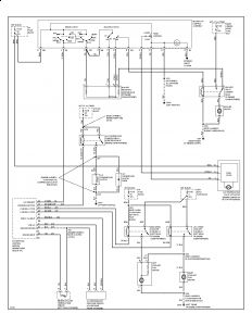
I can not turn on my rear defrost, air conditioning, or my fan. I have checked all fuse under the hood, inside on drivers side and inside on passengers side.



