Thursday, November 4th, 2021 AT 1:00 PM
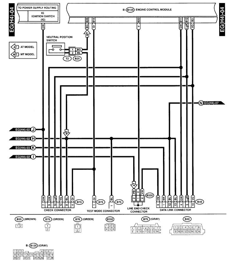
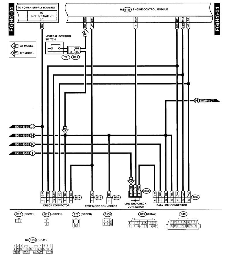
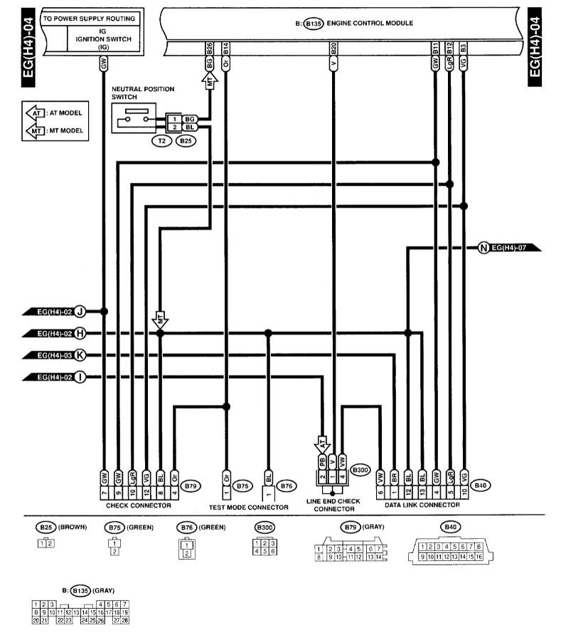
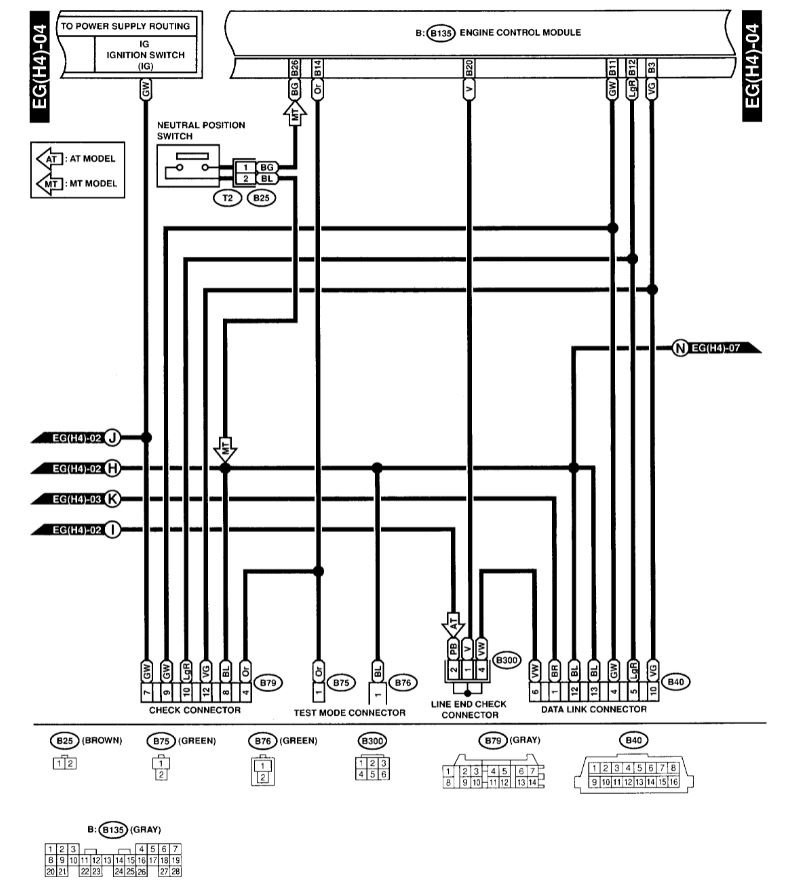
I have done a number of repairs on my vehicle, including replacing the Catalytic Converter and both my O2 sensors. However, I cannot pass the emissions testing because their readers cannot communicate with my computer. All other readers have no issues connecting to my computer, only the ones from the emissions testing facility. It has been explained that the emissions facility relies on the cars' power to run their machinery, but that doesn't explain why every mechanic can communicate but their machines cannot. All my fuses look good, and I have been tested at multiple facilities and multiple machines within the same facilities. I am at a loss. Car is mechanically sound. I have not tested pin 16 on the plug, but that shouldn't be the issue if other readers can connect, right?





