OBD2 no power?

Tiny
JE63FF
  • MEMBER
  • 1997 HONDA ACCORD
  • 2.2L
  • 4 CYL
  • 2WD
  • AUTOMATIC
  • 200,000 MILES
What fuse do I check?
Sunday, March 2nd, 2025 AT 11:14 AM

1 Reply

Tiny
STEVE W.
  • MECHANIC
  • 15,671 POSTS
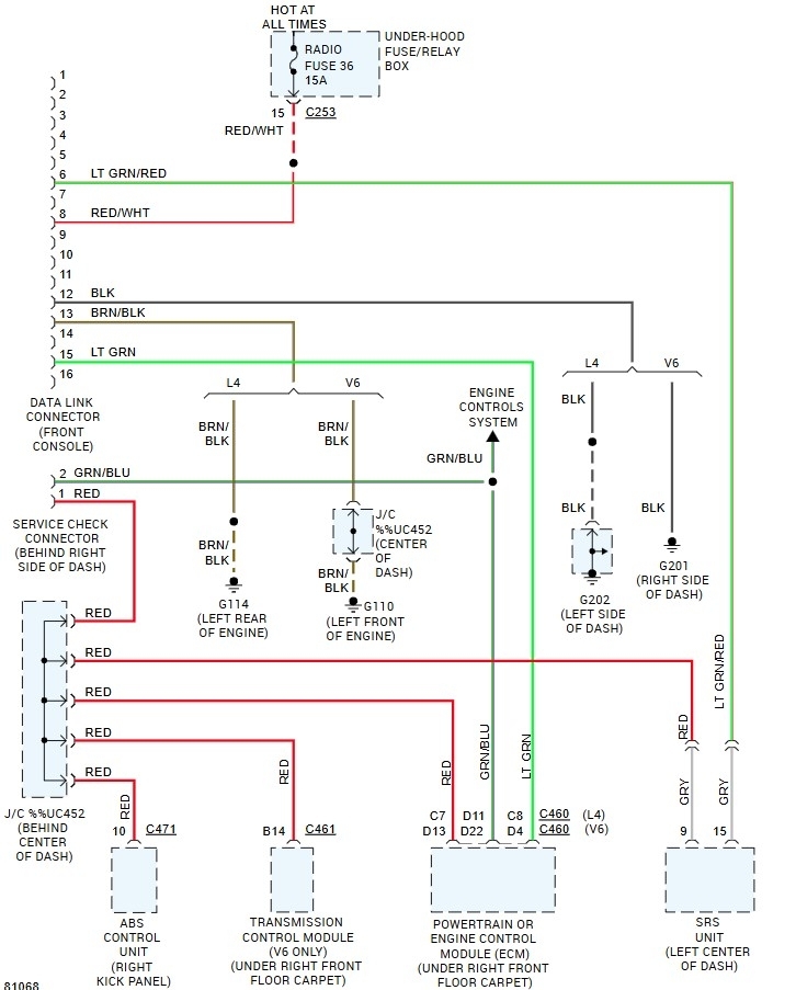
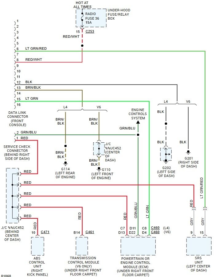
It's likely not a bad fuse. Honda didn't fully implement the OBD standard on the imported cars in 97. Instead, they had power going to pin 8 while the standard was on pin 16. So many items that plug into the connector won't have power. These are the wiring in your car showing power on pin 8 with the second image is the OBD standard. To adapt the port to the standard you can bridge pin 8 to pin 16 which is right across from it. The easy way to do that is to use a pin to release the tab on the connector pin in hole 8 and then install it into hole 16. It's easy to verify that the power is there if you use a test light and connect it to a ground then touch the tip to pin 8 and you should see power.
Was this
answer
helpful?
Yes
No
+1
Sunday, March 2nd, 2025 AT 12:18 PM

Please login or register to post a reply.