OBD port location

Tiny
SETTERGRENH
  • MEMBER
  • 2000 HYUNDAI ACCENT
  • 175,000 MILES
Where is the OBD port located? I looked everywhere and cannot find it!
Friday, May 18th, 2018 AT 7:16 PM

5 Replies

Tiny
CARADIODOC
  • MECHANIC
  • 34,489 POSTS
For all 1996 and newer U.S. Models, it is standardized and it is supposed to be near or right under the steering column. Looks like they tried to hide it from you, but we are smarter than the engineers! Here is the picture showing its location.
Was this
answer
helpful?
Yes
No
Friday, May 18th, 2018 AT 7:57 PM
Tiny
SETTERGRENH
  • MEMBER
  • 80 POSTS
Mine looks nothing like the picture. I have searched the whole area and cannot find it. Does it even have a OBD port?
Was this
answer
helpful?
Yes
No
Friday, May 18th, 2018 AT 8:01 PM
Tiny
CARADIODOC
  • MECHANIC
  • 34,489 POSTS
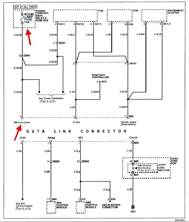
So, you are going to make this difficult! :-) Here is part of a circuit drawing I stumbled upon that shows the Data Link Connector, but there are things shown here that are under the hood, inside the car, and at the rear. There is no connectors shown so there is no way to know where things are unless you just know.

What I can add is I have read on occasion of people finding these connectors near the center console, and even under the hood yet on some early 1996 models. Be aware these are supposed to be easily available in case they are used for emissions testing in some areas of the country. Test operators will not put up with having to disassemble a customer's car to perform the required tests.

A visit to the dealership might be in order, but first I would peek under the driver's seat, and I would look if the glove box can be unsnapped to let it hang down, then look behind and above the opening. Also, look for a plastic panel that can be snapped off the front of the center console, on either side, right about beside your foot. That is a common place to find other diagnostic connectors for the Airbag Computer and Anti-Lock Brake Computer.
Was this
answer
helpful?
Yes
No
Friday, May 18th, 2018 AT 8:31 PM
Tiny
SETTERGRENH
  • MEMBER
  • 80 POSTS
Okay, I finally found the OBD port. Plugged it in turned the key and nothing. It did not come on. Any ideas what is going on? Is there a fuse or something I should check? Thank you!
Was this
answer
helpful?
Yes
No
Saturday, May 19th, 2018 AT 1:07 PM
Tiny
CARADIODOC
  • MECHANIC
  • 34,489 POSTS
Boy, that last diagram was pretty much useless. Sorry about that.

Where did you find the plug?

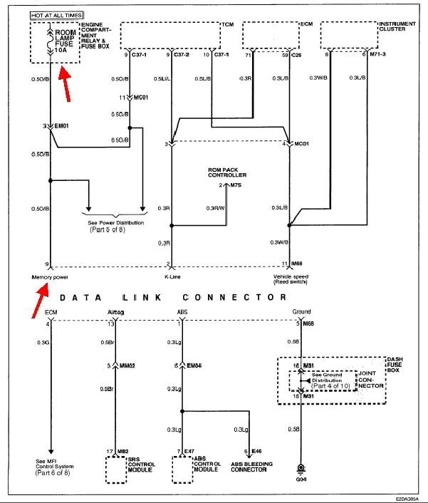
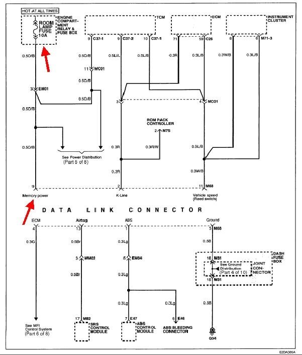
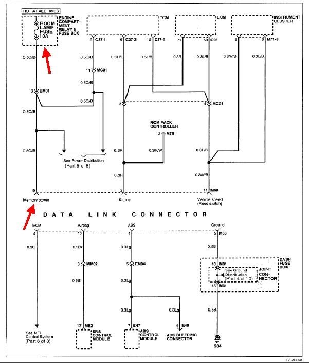
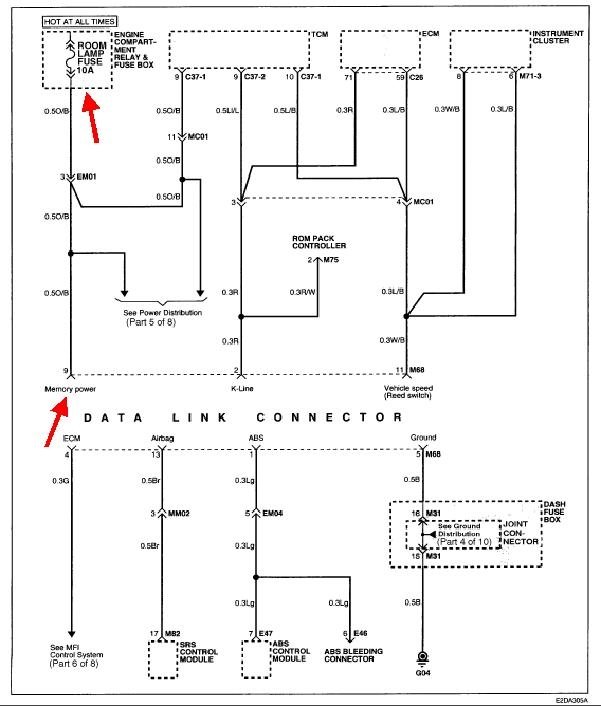
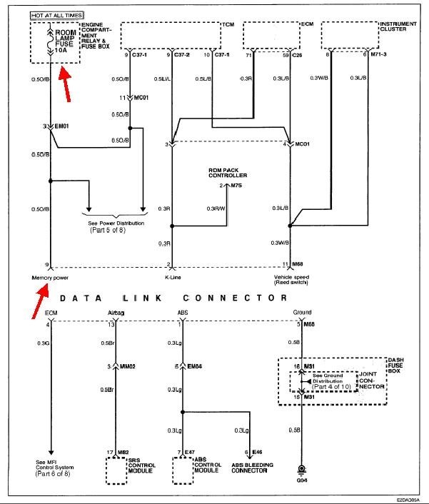
I found this diagram of the Data Link wiring. It shows power to the plug comes from the interior lights fuse, a 10-amp, in the under-hood fuse box. That feeds the transmission computer too, so if it is blown, you should be having shifting problems.

There are two other things to consider. The first is the ground circuit, terminal #5. Check that one for continuity to ground. The second is while these terminals were supposed to be standardized among all car brands and models, there were some terminals left open for use as seen fit by the manufacturers, and there have been some cases where they did not follow the standard. To add to the confusion, I found the diagram showing the connector terminals, and this one lists the ground as terminal #4, not #5. In the first diagram, terminal #9 is shown as the power terminal, and in the second drawing, terminal 16 is the power terminal. Check both of them for twelve volts.

Most of this confusion is handled by the adapters and/or special cables used with the really expensive scanners. They will tell you on the display when you are not using the right parts, and which ones you should be using. Those are self-powered to get started, then, once the right adapter and "personality key" is plugged in, they switch to being powered through the data link connector. If you are using a simple fault code reader, including most of the higher-cost ones, those do not have the self powered feature, or they use a separate cable that connects to the battery's positive post or plug into the cigarette lighter. If your reader has no provisions for that, there will need to be some type of adapter plug available, or you can visit any auto parts store to have the codes read and see if their reader powers up. If there is a common problem with compatibility, they will have run into it before and they should have a better answer.

The communication wires still should match the plug on the code reader, even if these diagrams are wrong. Mistakes on the diagrams are optional, but they seem to be included quite often to keep our lives interesting.
Was this
answer
helpful?
Yes
No
Saturday, May 19th, 2018 AT 7:34 PM

Please login or register to post a reply.