O2 sensor codes

Tiny
CHAD M
  • MEMBER
  • 2006 JEEP WRANGLER
  • 4.0L
  • 6 CYL
  • 4WD
  • MANUAL
  • 120,000 MILES
After having all four oxygen sensors professionally replaced as well as catalytic converters two months ago vehicle is now throwing trouble codes for All 4 O2 sensors.
Monday, December 14th, 2020 AT 5:16 AM

10 Replies

Tiny
KTECH
  • MECHANIC
  • 57 POSTS
Take it back to the shop, they will probably start by deleting the codes and seeing if they pop back up.
Was this
answer
helpful?
Yes
No
-2
Monday, December 14th, 2020 AT 7:10 AM
Tiny
CHAD M
  • MEMBER
  • 6 POSTS
Thank you. I'm going to start there. It has been 2 months since complete exhaust, all 3 catalytic converters and new 02 sensors. Which I thought was cause of codes in first place since they were gone since the work.
Was this
answer
helpful?
Yes
No
Monday, December 14th, 2020 AT 7:17 AM
Tiny
CARADIODOC
  • MECHANIC
  • 34,462 POSTS
Please list the exact fault code numbers if you can. There's well over two dozen that relate to the oxygen sensors, and they mean very different things. In addition, there are other fault codes that relate to defects that require properly-working O2 sensors to be detected. For those, replacing sensors doesn't solve anything.

I should mention too that fault codes never say to replace a part or that one is bad. They only indicate the circuit or system that needs further diagnosis, or the unacceptable operating condition. When a sensor or other part is referenced in a fault code, it is actually the cause of that code about half of the time. First we have to rule out wiring and connector terminal problems, and mechanical problems associated with that part. Also, if there were multiple fault codes for different O2 sensors at the same time, the cause is more likely to be something else they have in common. That can include their internal heater circuit, the ground circuit, or fuel / air mixture problems.

Once you know the exact fault code numbers, you can go here:

https://www.2carpros.com/trouble_codes/obd2/p0200

to see the definitions, or Ktech can interpret them for you. I'll stand by in case you need my wondrous wisdom.
Was this
answer
helpful?
Yes
No
+1
Tuesday, December 15th, 2020 AT 8:52 AM
Tiny
CHAD M
  • MEMBER
  • 6 POSTS
Thank you very much for the response. The exact codes it was throwing were 0031, 0 0 3 7, 0 0 5 1 and 0057.
Was this
answer
helpful?
Yes
No
Wednesday, December 16th, 2020 AT 2:55 AM
Tiny
CHAD M
  • MEMBER
  • 6 POSTS
We purchased the vehicle new. I've stayed on top of wall periodic maintenance as well as any other issue that's come up in its like time. The only other sensor that has been replaced was throttle position sensor.
Was this
answer
helpful?
Yes
No
Wednesday, December 16th, 2020 AT 2:57 AM
Tiny
CARADIODOC
  • MECHANIC
  • 34,462 POSTS
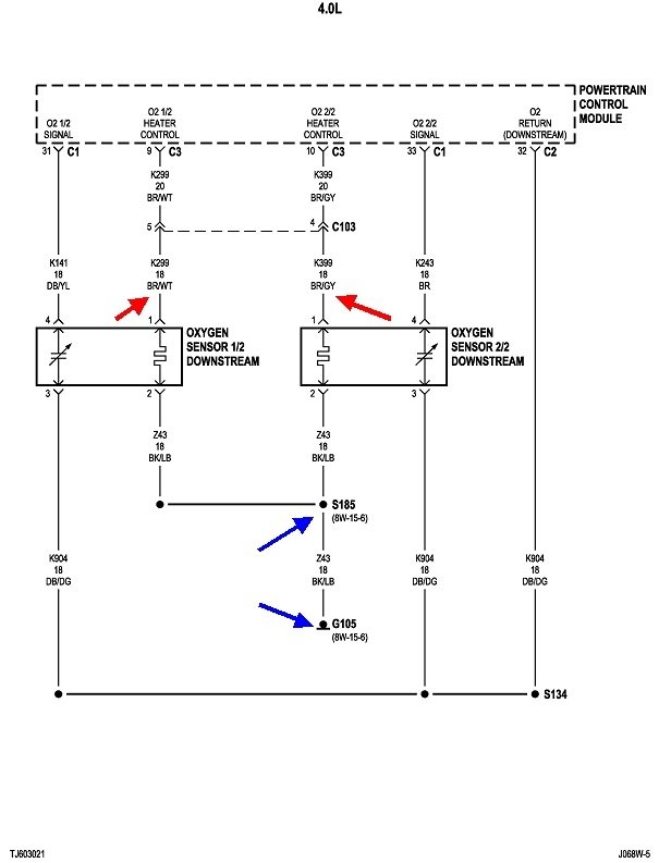
Those are all related to the oxygen sensor heater circuits for the four sensors.

P0031-O2 SENSOR 1/1 HEATER CIRCUIT LOW
P0037-O2 SENSOR 1/2 HEATER CIRCUIT LOW
P0051-O2 SENSOR 2/1 HEATER CIRCUIT LOW
P0057-O2 SENSOR 2/2 HEATER CIRCUIT LOW

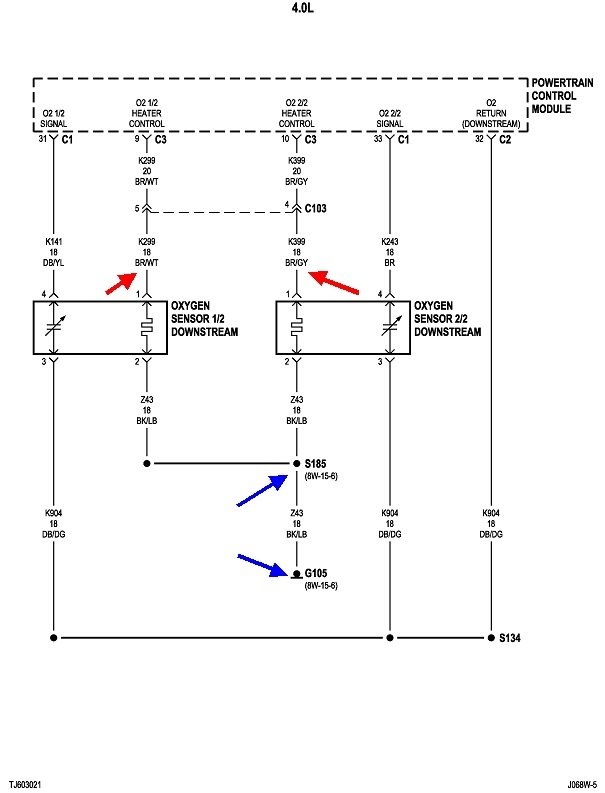
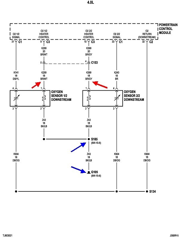
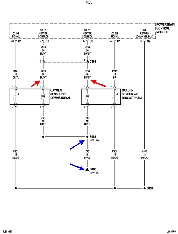
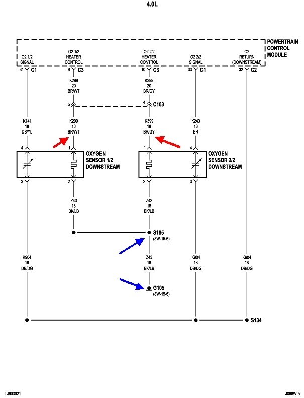
Individually, each of these can be caused by a defective sensor, or the heater circuit wire going to it is cut. When you have all four showing up at the same time, it is just about impossible to have four failed sensors all at once. This is where the items they have in common are the best suspects. These first two diagrams show the two front sensors and the two rear sensors. The four red arrows show the four individual heater circuits. Those are how the computer can monitor the operation of each one. Even the ground wires are separate, until they reach the splices S184 and S185. From there, they go to ground G105. Its location is shown in the third drawing.

Even that ground can't be the cause of these codes. There are dozens of other circuits that go to the same ground, and those apparently are working. That leaves two cut wires, between the pairs of blue arrows, or the Engine Computer itself. The exception would be since there's so many wires going to that point, they are likely to use multiple terminals, and two of them may have been overlooked after being removed for some other service.

What I would suggest is going to one of the O2 sensors that's easiest to reach, unplug it, then measure the continuity from terminal 2 to ground. The fastest way to identify terminal 2 is it will go to a black wire with a light blue or light green stripe.

For the benefit of others researching this topic, here's a link to an article about wiring testing, if needed:

https://www.2carpros.com/articles/how-to-check-wiring
Was this
answer
helpful?
Yes
No
+2
Wednesday, December 16th, 2020 AT 12:33 PM
Tiny
CHAD M
  • MEMBER
  • 6 POSTS
Thank you very much.
Was this
answer
helpful?
Yes
No
Friday, December 18th, 2020 AT 4:34 AM
Tiny
CARADIODOC
  • MECHANIC
  • 34,462 POSTS
Please keep us updated on what you find, and the solution. That might help others with the same problem. We'll be here if you need more help.
Was this
answer
helpful?
Yes
No
Friday, December 18th, 2020 AT 1:36 PM
Tiny
CHAD M
  • MEMBER
  • 6 POSTS
Will do, thanks again.
Was this
answer
helpful?
Yes
No
Saturday, December 19th, 2020 AT 3:43 AM
Tiny
KEN L
  • MASTER CERTIFIED MECHANIC
  • 55,260 POSTS
CARADIODOC is one of our best. Please let us know what happens.
Was this
answer
helpful?
Yes
No
Tuesday, December 22nd, 2020 AT 4:41 PM

Please login or register to post a reply.