Saturday, October 14th, 2023 AT 2:37 PM
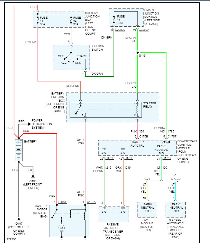
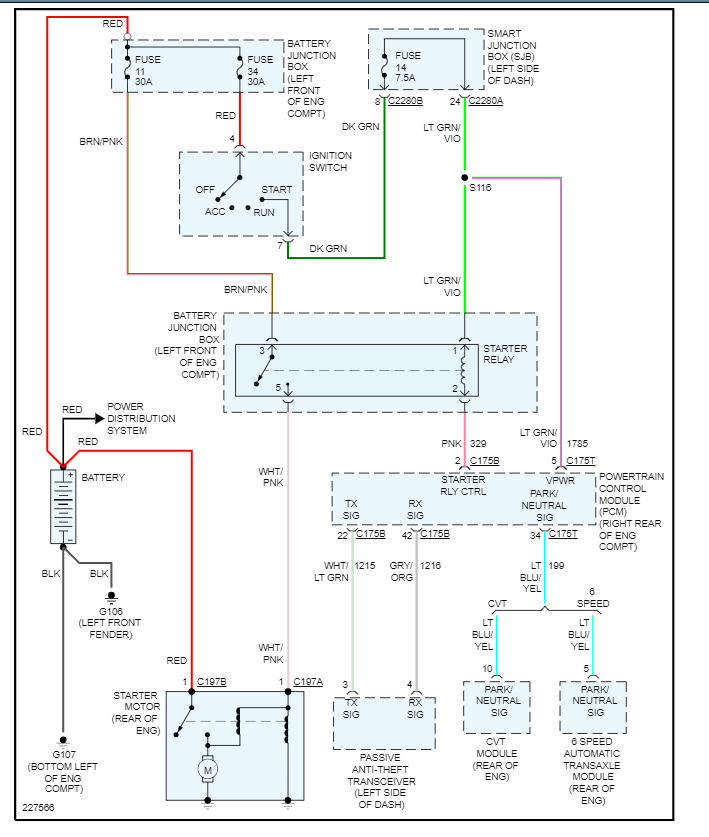
My car will not start when I turn it over there's no click no nothing, I've checked all the fuses or replaced all the fuses batteries good I'm getting battery amperage back but still doesn't start if I cross the start a relay under the hood it'll start though.






