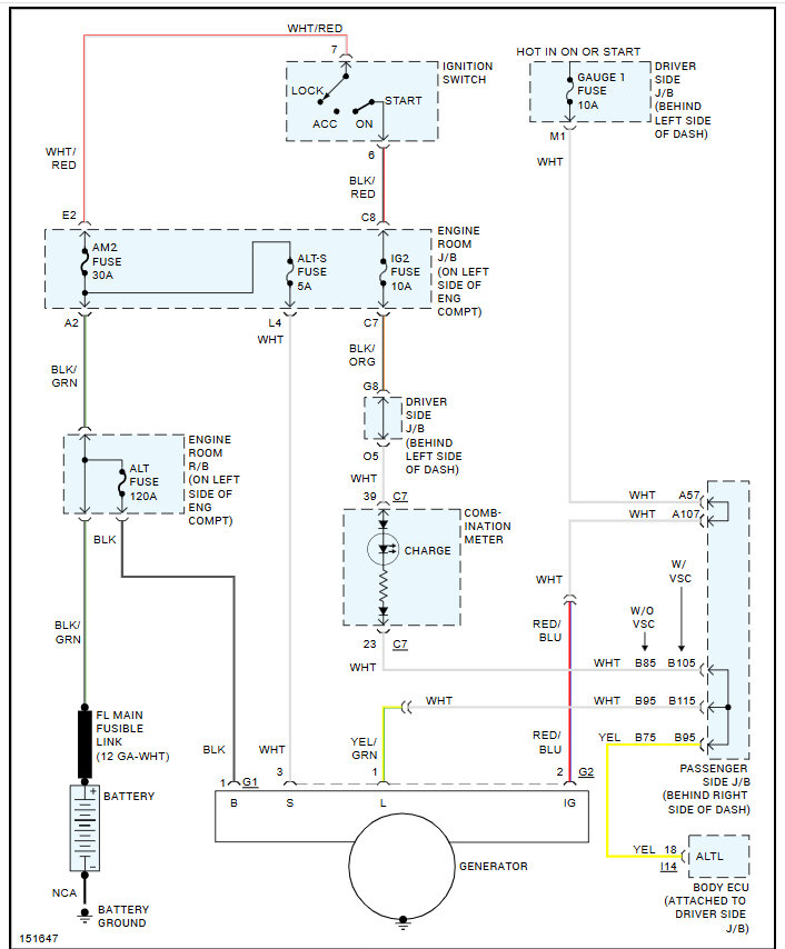
Tuesday, February 25th, 2025 AT 7:44 PM
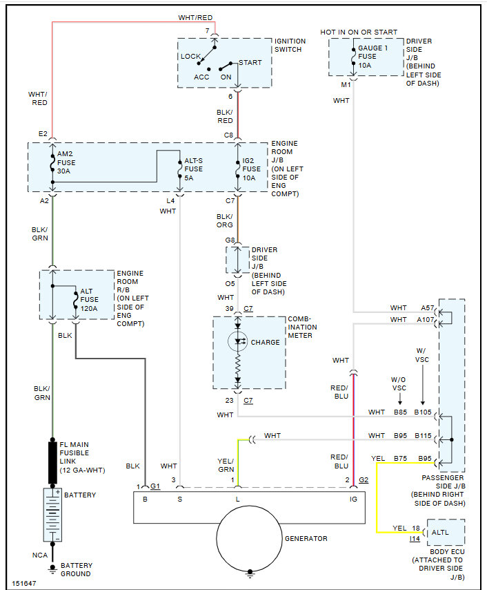
I was losing power going down road so order another alternator, but it still loses power under load it seems to start and idle good at first but then if you turn on enough things started losing power. I'm pretty sure I got the manual tensioner right there is good tension on the belt I'm not sure what to check next.





