No WTS (Wait to start) light

Tiny
ARCTICNETWORK
  • MEMBER
  • 2001 FORD F-350
  • 7.3L
  • V8
  • 4WD
  • AUTOMATIC
  • 300,000 MILES
Hi, just started to have this problem. It wouldn’t start one night then started that next morning and now, it started the other day and I drove it to the gas station back and did fine. It will try and crank over but nothing. The glow plugs aren’t heating up and I do not know what else to do. I’ve checked all fused and secured my grounds on my battery and firewall tight to remove any corruption.
Thanks for all help ahead!

Best regards, Mason
Tuesday, May 7th, 2019 AT 10:02 AM

3 Replies

Tiny
ASEMASTER6371
  • MECHANIC
  • 52,796 POSTS
Good afternoon,

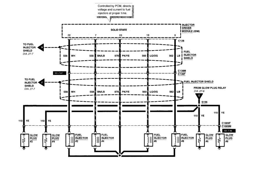
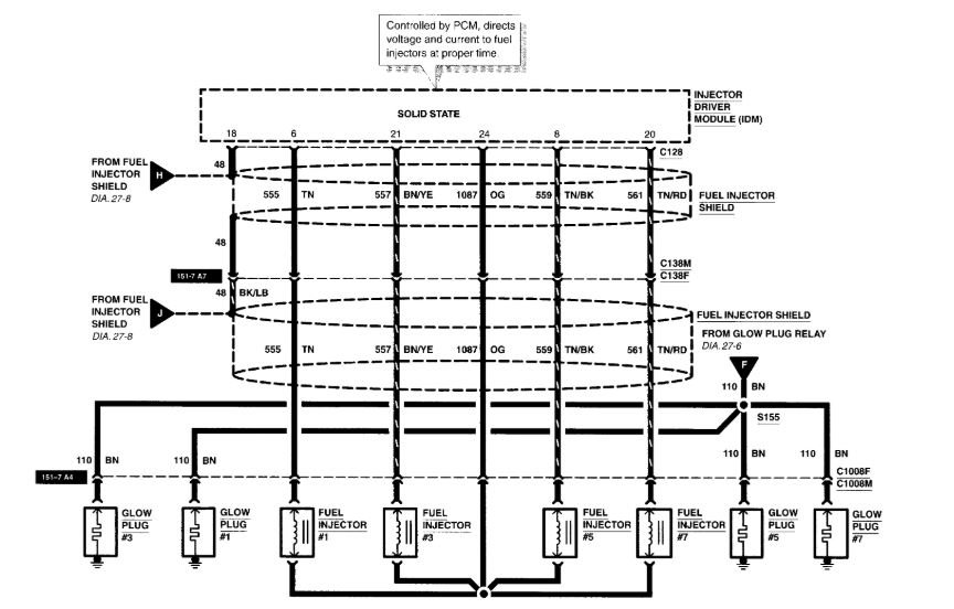
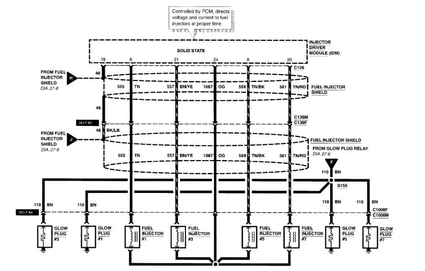
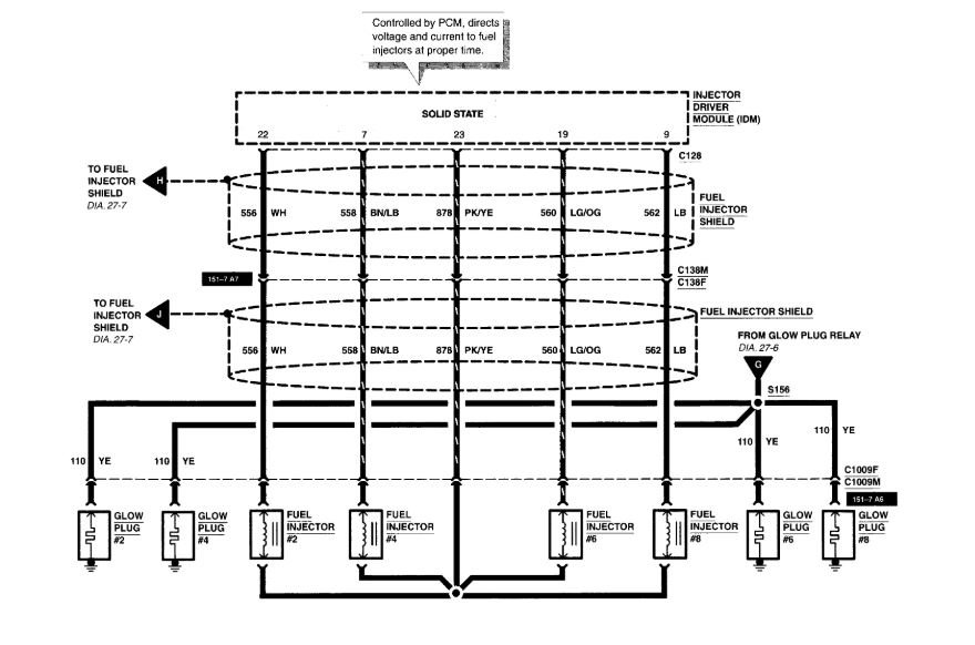
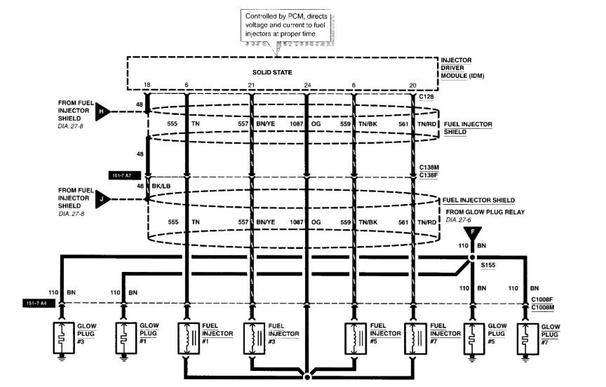
The most common issue revolves around the valve cover gaskets. The electrical runs through the gasket to the glow plugs. When it shorts out, it fails the controller for the glow plugs.

Roy
Was this
answer
helpful?
Yes
No
Tuesday, May 7th, 2019 AT 10:16 AM
Tiny
ARCTICNETWORK
  • MEMBER
  • 2 POSTS
It just starts I do not know why but I have it running under my barn now. Where would the VCG be located?
Was this
answer
helpful?
Yes
No
Tuesday, May 7th, 2019 AT 10:24 AM
Tiny
ASEMASTER6371
  • MECHANIC
  • 52,796 POSTS
Under the valve covers on both sides.
Was this
answer
helpful?
Yes
No
Tuesday, May 7th, 2019 AT 1:14 PM

Please login or register to post a reply.