Battery indicator light

Tiny
BOB-E2882
  • MEMBER
  • 2005 FORD F-350
  • 6.0L
  • V8
  • TURBO
  • 4WD
  • AUTOMATIC
  • 65,000 MILES
I have an 05 ford f350 6.0 diesel. The battery indicator light does not work, all other lights work. The alternator is good and I replaced the regulator to be sure it wasn't sticking at times. It does not charge and if You leave the cables connected it will completely kill the batteries. I have checked the fuses and all are good. I'm to the point I don't know what to check. Any help will be deeply appreciated.

Thanks
Monday, May 5th, 2014 AT 9:04 AM

8 Replies

Tiny
HMAC300
  • MECHANIC
  • 48,601 POSTS
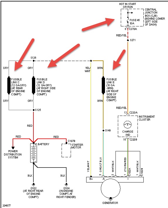
Check the items pointed out in pic these are fusible links and can break or nonly be held by one or two strands which is like doing the same thing. Then if battery still goes down do a draw test on it or have a mechanic do it. It is covered in how to repair battery item 9 on our site here however if you want to do it yourself. If this truck is used for plowing snow /salt spreading Ford has recommended the alternator be replaced with a 140 amp alternator. As the equiptment is to much for an extended period
Was this
answer
helpful?
Yes
No
+1
Monday, May 5th, 2014 AT 9:29 AM
Tiny
BOB-E2882
  • MEMBER
  • 2 POSTS
Thanks, I will check these and get back with You. The truck is not used for snow or salt spreading, its in south Ga.
Was this
answer
helpful?
Yes
No
Monday, May 5th, 2014 AT 10:07 AM
Tiny
VISION1231
  • MEMBER
  • 2 POSTS
  • 2001 FORD F-350
  • V8
  • 4WD
  • AUTOMATIC
  • 10,500 MILES
The battery light stays on after startup. Green light on battery, and cleaned terminals. Still there.?
Was this
answer
helpful?
Yes
No
Tuesday, December 17th, 2019 AT 3:53 PM (Merged)
Tiny
BLUELIGHTNIN6
  • MECHANIC
  • 16,542 POSTS
Have alternator tested and also ensure connections are clean and tight at alternator as well.

Thanks for using 2CarPros. Com!
Was this
answer
helpful?
Yes
No
Tuesday, December 17th, 2019 AT 3:53 PM (Merged)
Tiny
VISION1231
  • MEMBER
  • 2 POSTS
I will try that.
Was this
answer
helpful?
Yes
No
Tuesday, December 17th, 2019 AT 3:53 PM (Merged)
Tiny
EHOGDEN
  • MEMBER
  • 1 POST
  • 1999 FORD F-350
  • V8
  • 4WD
  • AUTOMATIC
  • 220,000 MILES
'99 Ford f350 7.3 ltr. Diesel, I recently replaced the alternator w/ a rebuilt, due to burn out of the original, I didn't replace the batteries at the time but the battery light came on approx. 5 miles down the road. Drove it for about 3 weeks and then it wouldn't start due to dead batteries, tested the alternator and it tested out at 15 volts, but not under load. Replaced the 2 batteries with new ones and now when I start the truck there is no low voltage warning light on. But after driving for 3-5 miles the battery/lowvoltage light comes on. Do you think it could be the rebuilt alternator not performing under load. Or what could it be?
Was this
answer
helpful?
Yes
No
Tuesday, December 17th, 2019 AT 3:53 PM (Merged)
Tiny
CARADIODOC
  • MECHANIC
  • 34,463 POSTS
When the light turns on, use an inexpensive digital voltmeter to measure battery voltage. It must be between 13.75 and 14.75, (engine running). If it is low OR high the light will be turned on. 15.0 volts is high but not excessive. Next, measure and record the voltages on the yellow, green / red, and white wires and holler back with your findings.

Caradiodoc
Was this
answer
helpful?
Yes
No
Tuesday, December 17th, 2019 AT 3:53 PM (Merged)
Tiny
BAILEYMNKY
  • MEMBER
  • 1 POST
I had this problem the alternator was bad got a motorcraft unit form Amazon for $143.00 fixed it.
Was this
answer
helpful?
Yes
No
Tuesday, December 17th, 2019 AT 3:53 PM (Merged)

Please login or register to post a reply.