Cranks no start

Tiny
DANNY.DUNKLEY
  • MEMBER
  • 1996 DODGE CARAVAN
  • 137,000 MILES
Engine cranks but does not start. Fuses are good. No power at ignition coil. There is power at the fuse box and all fuses are good. Flip flop relays around did not make a difference. 3.8 L engine.
Saturday, December 29th, 2018 AT 8:59 PM

8 Replies

Tiny
ASEMASTER6371
  • MECHANIC
  • 52,796 POSTS
Good morning,

What engine so I can get an accurate diagram for you?

https://www.2carpros.com/articles/car-cranks-but-wont-start

check all the fuses with a test light for power on both sides. it may be the ASD relay.

Roy
Was this
answer
helpful?
Yes
No
+1
Sunday, December 30th, 2018 AT 5:54 AM
Tiny
DANNY.DUNKLEY
  • MEMBER
  • 3 POSTS
Okay, like I said this is a 1996 Dodge Grand Caravan. I've already checked the fuses underneath the hood on both sides of the fuse I flip-flopped the relays around to make sure that it wasn't a specific relay and still nothing. I checked for the battery power at the wiring harness going to the ignition coil and there was no power. Where should I begin to look there are no engine codes even after cycling the key a dozen times or more?
Was this
answer
helpful?
Yes
No
Monday, December 31st, 2018 AT 10:48 AM
Tiny
DANNY.DUNKLEY
  • MEMBER
  • 3 POSTS
  • 1996 DODGE CARAVAN
  • 3.8L
  • V6
  • 2WD
  • AUTOMATIC
  • 137,000 MILES
Front wheel drive only van turns over but does not start. Checked all fuses moved relays around. I checked for battery power at the coil there is none. Where should I start to look?
Was this
answer
helpful?
Yes
No
Friday, January 4th, 2019 AT 5:01 PM (Merged)
Tiny
CARADIODOC
  • MECHANIC
  • 34,485 POSTS
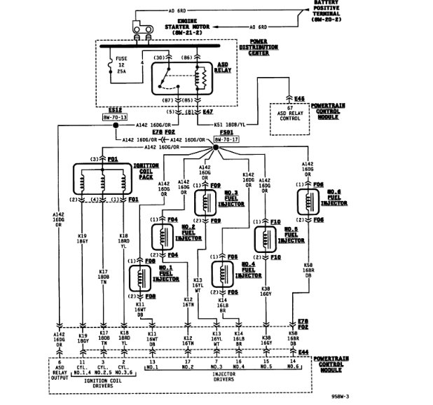
First you have to understand how these systems work. You had better not have voltage to the ignition coil unless the engine is rotating, (cranking or running). The coil pack, injectors, fuel pump or pump relay, alternator field, and oxygen sensor heaters all get 12 volts from the automatic shutdown, (ASD) relay, and that relay is turned on by the Engine Computer when it gets signal pulses from the crankshaft position sensor and the camshaft position sensor. In addition, the computer turns that relay on for one second when you turn on the ignition switch. You should hear the hum of the fuel pump for that one second.

There's two things you can start with. The first is to connect a test light to the dark green/orange wire at the ignition coil pack, any injector, or either smaller terminal on the back of the alternator. You can use a digital voltmeter for this instead, but most of them take too long to respond. You could miss something. With the test light, it should light up for one second when you turn on the ignition switch. In the unlikely event that is not happening, we'll have to go in a different direction.

What is important is if the light turns back on during cranking. Most commonly it will not, then those two sensor circuits become the suspects.

The second thing to do is to always start by reading and recording the diagnostic fault codes. Chrysler made doing that yourself much easier than any other manufacturer. Cycle the ignition switch from "off" to "run" three times within five seconds, leave it in "run", then watch the code numbers appear in the odometer display.

It is important to understand that fault codes never say to replace parts or that one is bad. When a sensor or other part is referenced in a fault code, that part is actually the cause of that code about half of the time. First we have to rule out wiring and connector terminal problems. In the case of the cam and crank sensors, however, they have a rather high failure rate on all brands of vehicles, so there is a good chance a fault code is caused by that sensor.

Once you know the fault code numbers, you can go here:

https://www.2carpros.com/trouble_codes/obd2

to see the definitions, or I can interpret them for you.

Another problem with setting fault codes for these two sensors is it takes some time for the missing signal to be detected. That means a code may not set just by cranking the engine. They will have a better chance of setting when a stalled engine is coasting to a stop. Often people erase fault codes thinking that is going to fix something, then, if they hadn't already been recorded, that valuable information has been lost.

When there are no fault codes related to the crank/no-start condition, you'll need a scanner to view live data and see what the Engine Computer is seeing related to these sensors. Both will be listed with something indicating whether or not their signals are showing up at the computer.

Be aware that if you remove either of these sensors, they have a critical air gap that must be maintained for proper operation and so they don't get broken by the parts rotating under them. The air gap for the original sensors was set with a thick paper spacer stuck on the end. The sensor is pushed in as far as it will go, then tightened down. That spacer's job is done now and it will slide off the first time the engine is cranked. If you remove one of these, you must use a new spacer to set the air gap again.

Many aftermarket sensors use a thin molded plastic strip to set the air gap. Those wear down over time, so if you want to reinstall one of those, you're supposed to cut the remaining part of the plastic rib off, then use a paper spacer.
Was this
answer
helpful?
Yes
No
+1
Friday, January 4th, 2019 AT 5:01 PM (Merged)
Tiny
DANNY.DUNKLEY
  • MEMBER
  • 3 POSTS
  • 1996 DODGE CARAVAN
  • 3.8L
  • V6
  • 137,000 MILES
Still getting no spark, coil pack new, crank sensor new, camshaft sensor new. No fuel pressure. Replaced the auto shutdown relay, checked all the fuses are good and have power to both sides of each terminal,
I'm kind of running out of options. I'm stuck and don't know what to do next,
It appears that one or two of the relays in the fuse box closest to the headlight has some corrosion on it and appears some corrosion in the socket where the relays go into, is it possible I have a bad fuse box or would have more likely be a computer issue?
Was this
answer
helpful?
Yes
No
Friday, January 4th, 2019 AT 5:01 PM (Merged)
Tiny
ASEMASTER6371
  • MECHANIC
  • 52,796 POSTS
Good morning,

yes, it is very possible the PCM is the issue.

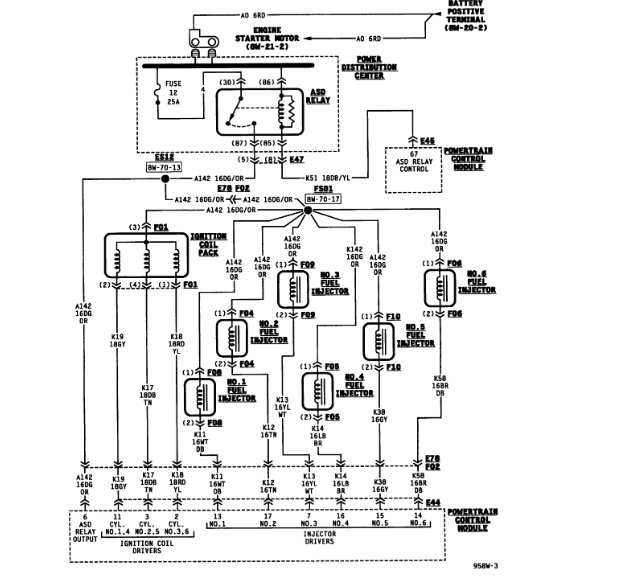
I attached a diagram of the crank and cam sensor. Please use a voltmeter and verify power to the terminals I circled to be sure there is power supplied to the sensors.

Roy
Was this
answer
helpful?
Yes
No
+1
Friday, January 4th, 2019 AT 5:01 PM (Merged)
Tiny
DANNY.DUNKLEY
  • MEMBER
  • 3 POSTS
Apparently she had somebody else install a new cam sensor. Apparently the cam sensor plug from main harness pulled apart on him when he was trying to unplug the old cam sensor, so a new sensor was installed. Cut the plug off and hooked it up wire to wire if the wires were hooked up wrong could he have fried the computer.
Was this
answer
helpful?
Yes
No
Wednesday, January 9th, 2019 AT 10:52 PM
Tiny
ASEMASTER6371
  • MECHANIC
  • 52,796 POSTS
No it will not. The PCM will only not see the correct signal from the wiring arrangement.

Roy
Was this
answer
helpful?
Yes
No
Thursday, January 10th, 2019 AT 5:05 AM

Please login or register to post a reply.