No start?

Tiny
CLIFFORD MAHAR
  • MEMBER
  • 1987 DODGE DAKOTA
  • 3.9L
  • 6 CYL
  • 4WD
  • AUTOMATIC
  • 147,000 MILES
I replaced the starter and starter relay, and the battery is tested at thirteen some odd volts. I turn the key and get no dash lights and no turning of the engine to start.
Thursday, October 20th, 2022 AT 4:12 PM

1 Reply

Tiny
CARADIODOC
  • MECHANIC
  • 34,489 POSTS
What led you to the starter? Did the no dash lights only occur after replacing the starter or was that part of the original problem? Does anything electrical work not involving the ignition switch? Head lights and brake lights are the most common things to check. If neither of those work, a loose or corroded battery cable is a good suspect. To find that, turn on the head light switch so current is trying to flow, then check the battery's voltage again, but put the meter's probes on the cable clamps, not on the battery's posts. If you still have 12.6 volts or more at the clamps, we have to look further down the line. Given the age of the truck, a rusted ground wire is a good suspect. Follow the smaller battery negative wire to the body sheet metal and check that connection. Another way to identify that is to leave the voltmeter's positive probe on the battery's positive cable clamp, and move the negative probe to a paint and rust-free point on the body, (not on the engine). For the most accuracy, the head light switch should still be on, even if the lights don't turn on.

Let me know what you find up to this point.

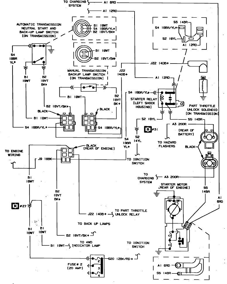
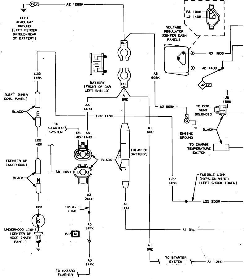
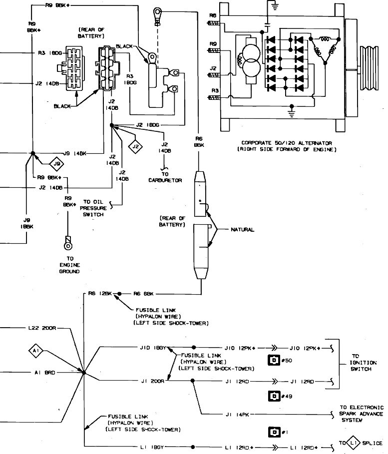
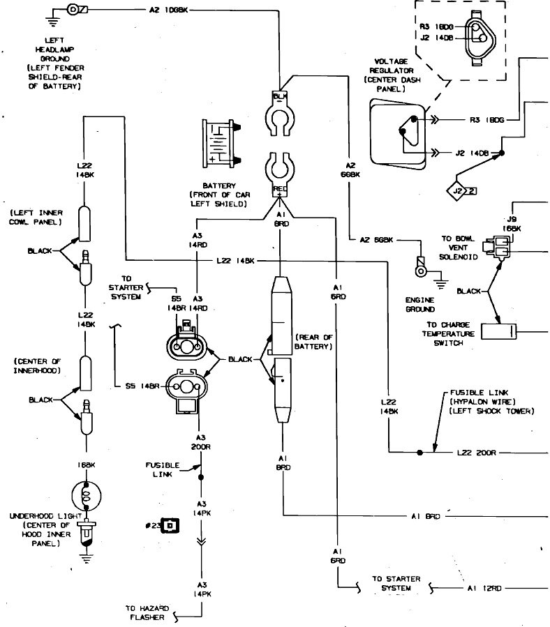
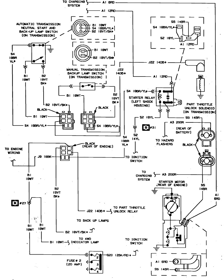
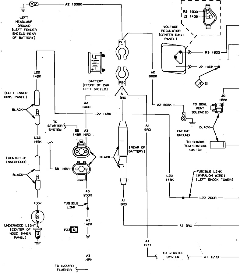
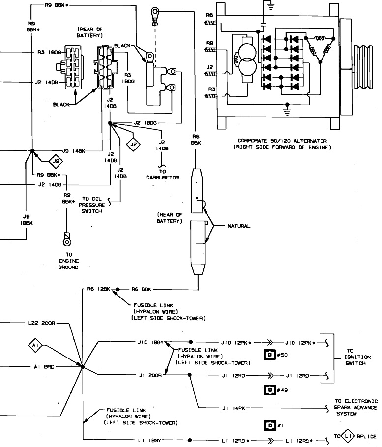
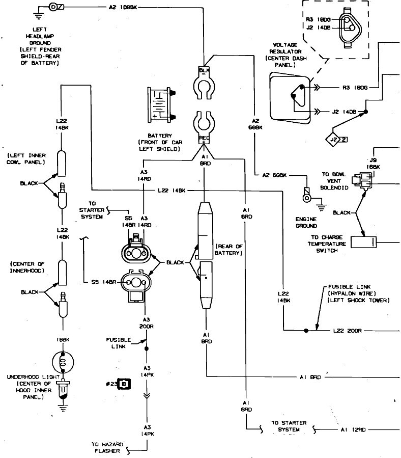
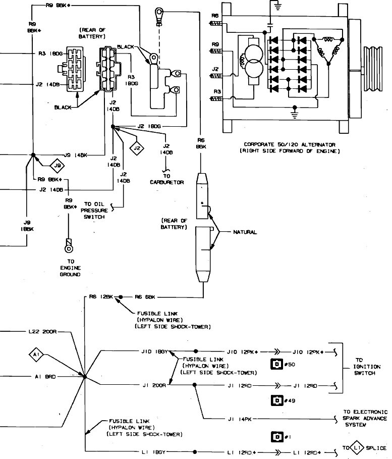
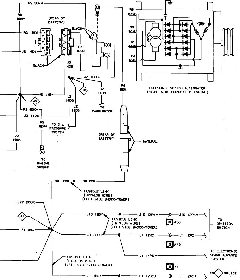
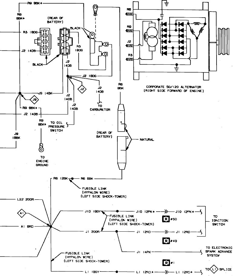
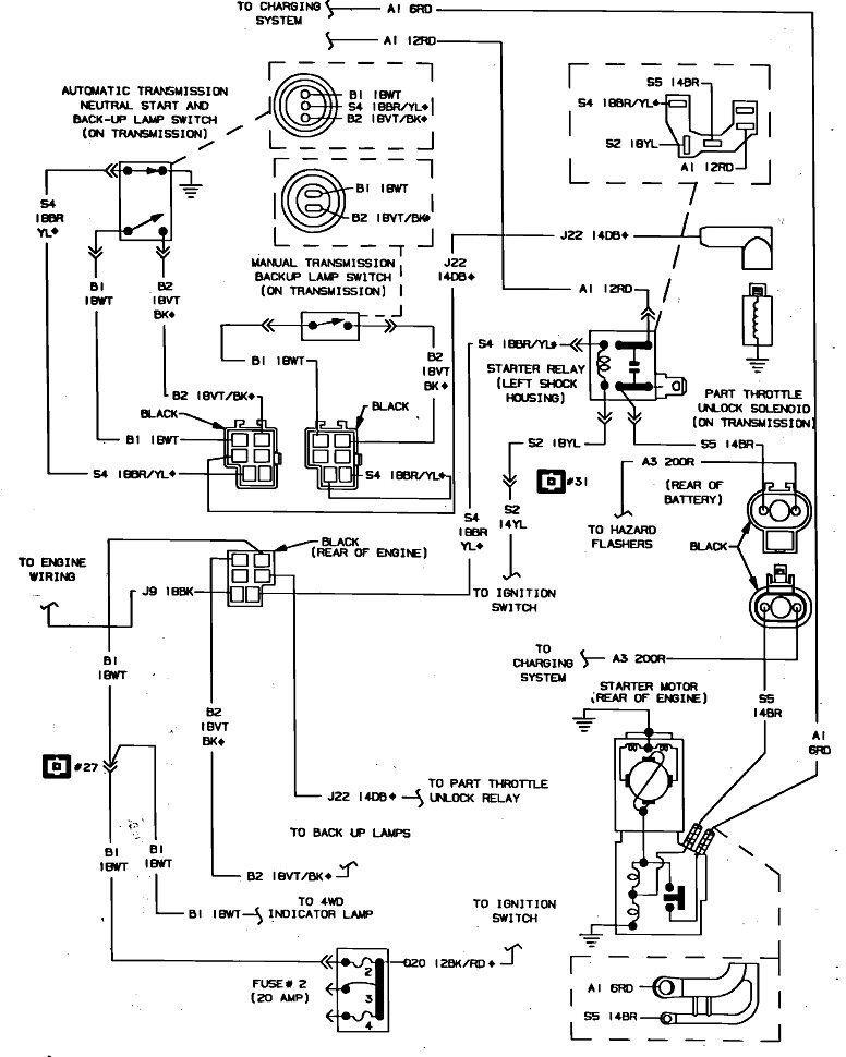
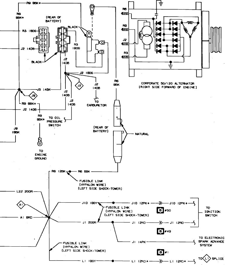
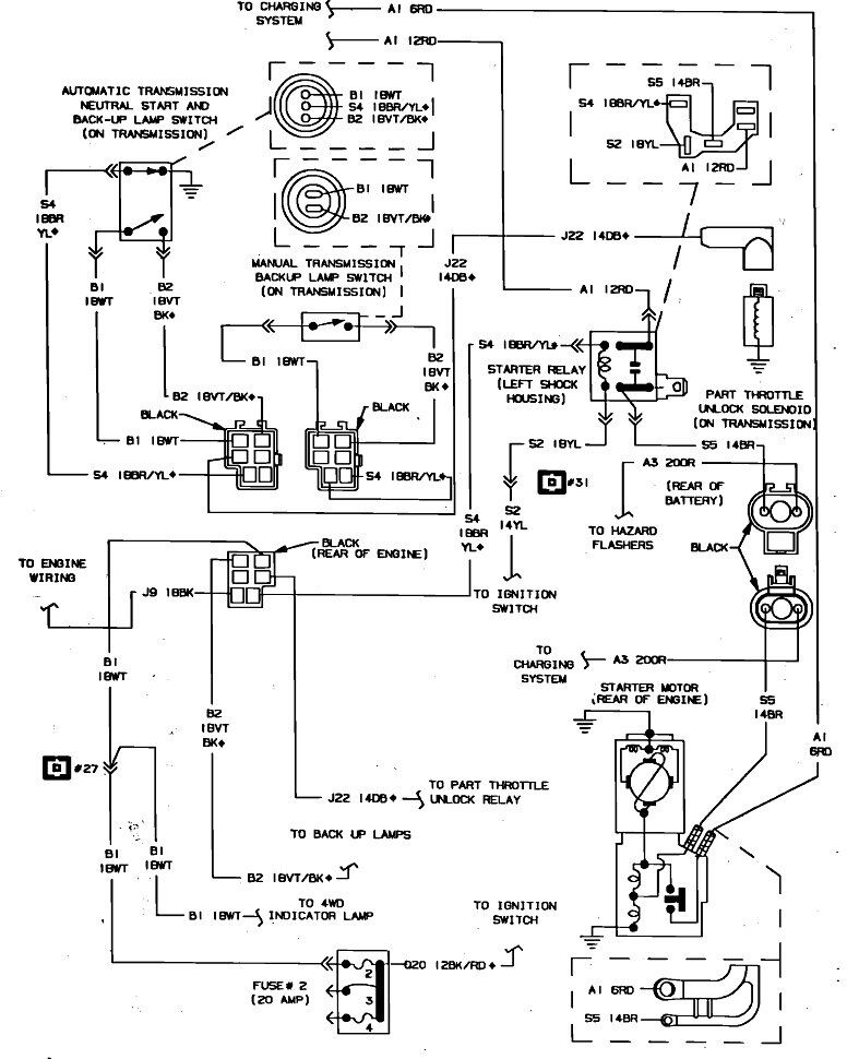
Here's the diagrams related to the power supply circuits in case we need them later.
Was this
answer
helpful?
Yes
No
Thursday, October 20th, 2022 AT 5:00 PM

Please login or register to post a reply.