Sunday, June 2nd, 2019 AT 6:42 AM
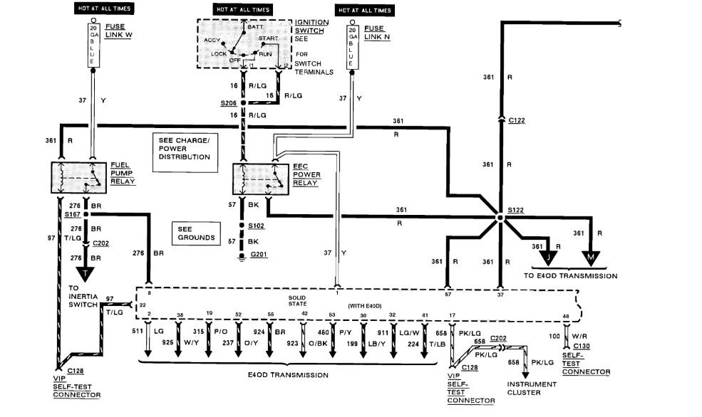
Just stopped starting, it will run easily with starting fluid in the throttle body. I have replaced everything from the fuel pump, relay, EEC relay, ignition coil, ignition control module, ECM, distributor, injectors, and battery. Checked the inertia switch and even bypassed on a test, the spout sensor, I have 5-7 volts at the injectors, 40+ psi at the rail and it will not start. I have no idea but it seems that the injectors will not open.




