I have had animals chewing on my engine wires

Tiny
JOHNANDJOANNER
  • MEMBER
  • 1990 FORD F-350
  • 170,000 MILES
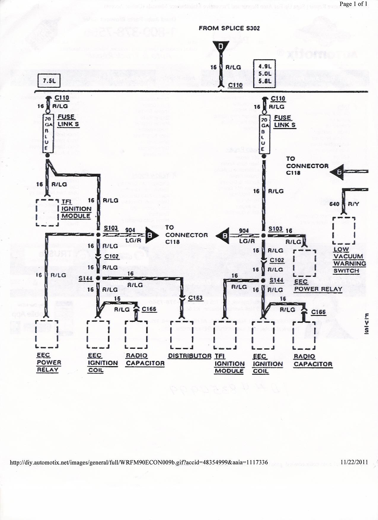
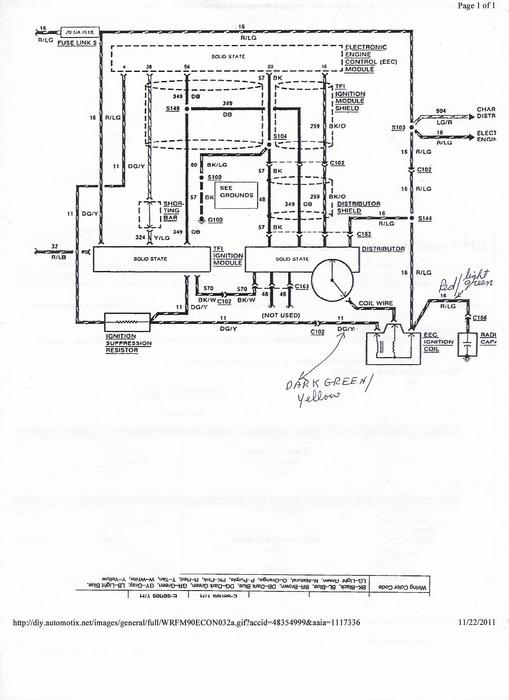
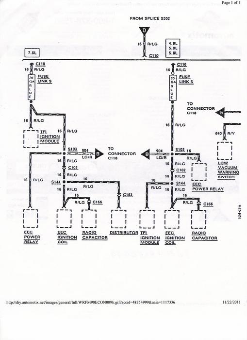
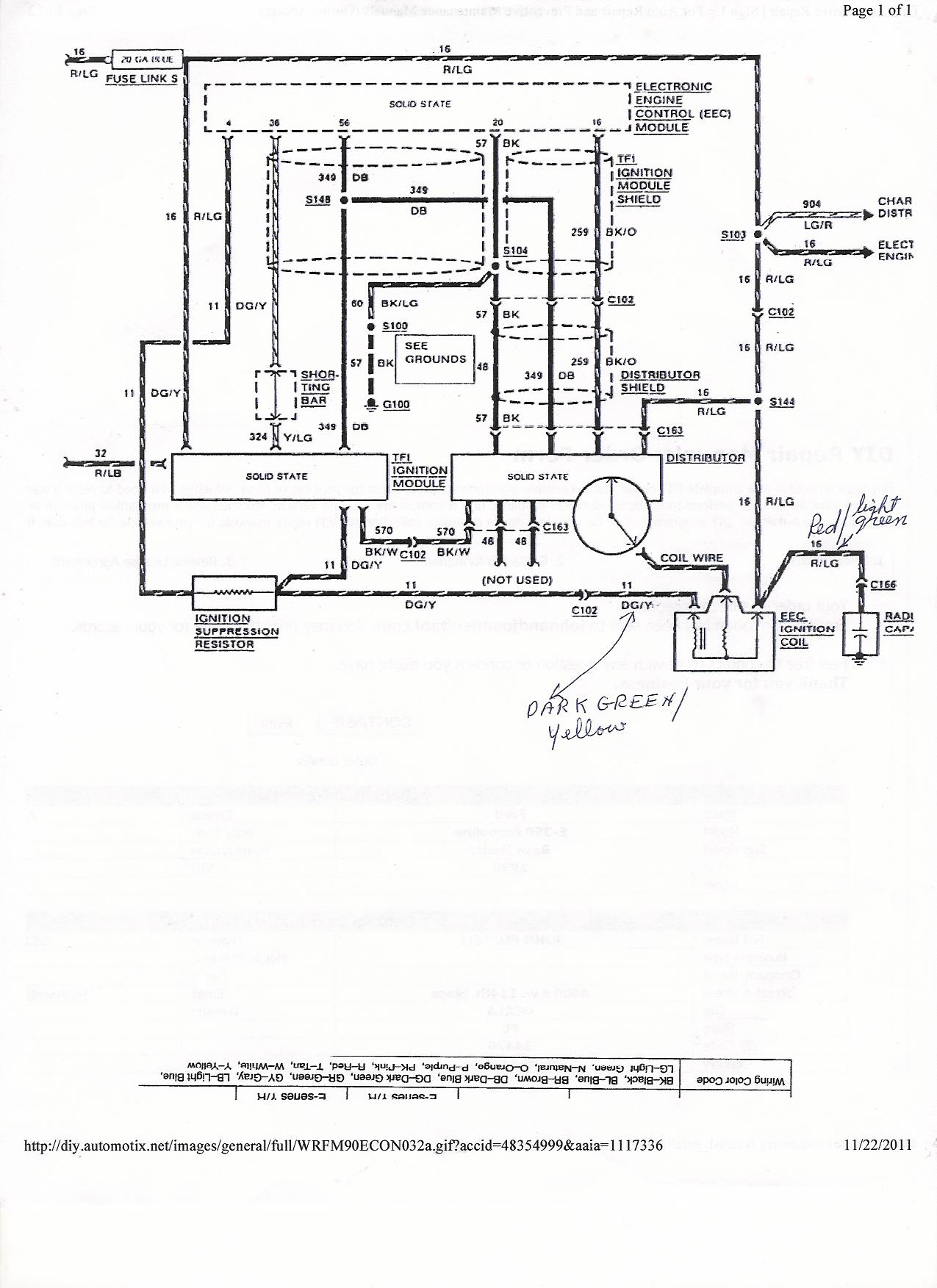
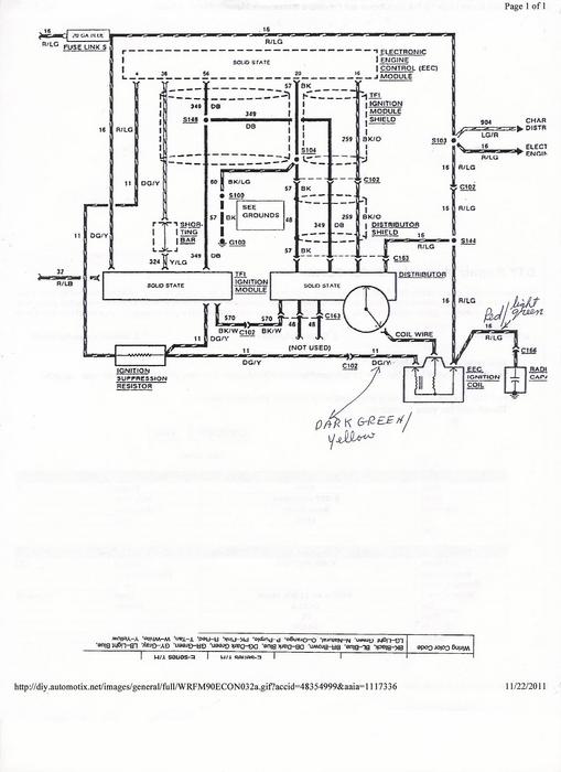
I NEED SOME ADVICE ON AN ELECTRICAL PROBLEM I’M HAVING ON A 1990 28 FOOT CONQUEST MOTORHOME WITH A FORD 460 7.5 LITER GAS ENGINE. A FEW WEEKS, AGO, IT WOULD NOT START AND I FOUND A SQUIRRELS NEST INSIDE THE ENGINE ON THE LEFT SIDE. AFTER TAKING THE NEST OUT, I FOUND THAT THEY HAD EATEN THE WIRES THAT GO TO THE IGNITION COIL RIGHT UP TO THE PLUG.I PURCHASED A NEW PLUG AND A NEW COIL AND REPAIRED THE WIRES. THE ENGINE STILL WOULD NOT START DUE TO NO SPARK. THE RED AND LIGHT GREEN WIRE THAT GOES TO THE PLUS SIDE OF THE COIL AND ALSO TO THE RADIO CAPACITOR IS HOT WHEN I TURN THE KEY ON. THERE ARE TWO DARK GREEN AND YELLOW WIRES THAT COME OUT OF THE MINUS SIDE OF THE COIL, ONE GOES TO THE TFI IGNITION MODULE AND THE OTHER GOES TO THE IGNITION SUPPRESSION RESISTOR ACCORDING TO THE WIRING DIAGRAM I PURCHASED. I HAD THE TFI IGNITION MODULE CHECKED AT THE AUTO STORE AND FOUND IT TO BE O.K. I’VE BEEN UNABLE TO FINE THE IGNITION SUPPRESSION RESISTOR. ALL FUSES IN THE FUSE BOX SEEM TO BE O.K.
I’M NOT SURE IF THE MINUS SIDE OF THE COIL IS BEING PROPERLY GROUNDED WITH THOSE TWO DARK GREEN AND YELLOW WIRES OR DOES THE COIL GET GROUNDED BY BEING MOUNTED TO THE ENGINE BLOCK. ENGINE WAS RUNNING GREAT BEFORE ALL THIS HAPPENED. DON’T KNOW WHERE TO GO FROM HERE. JOHN
Wednesday, December 7th, 2011 AT 8:19 PM

14 Replies

Tiny
SATURNTECH9
  • MECHANIC
  • 30,869 POSTS
Can you post the wire diagram you have or email it to me?I want to make sure its the same one I have since you have a motor home.
Was this
answer
helpful?
Yes
No
Wednesday, December 7th, 2011 AT 8:40 PM
Tiny
JOHNANDJOANNER
  • MEMBER
  • 8 POSTS
YES I CAN, ACTUALLY I HAVE 3 WIRING DIAGRAMS WHICH ALL SEEM TO SHOW THE SAME. I'LL SEND THEM ON TO YOU. AND THANKS FOR THE HELP!
JOHN email johnandjoanner@aol. Com
Was this
answer
helpful?
Yes
No
Wednesday, December 7th, 2011 AT 10:39 PM
Tiny
JOHNANDJOANNER
  • MEMBER
  • 8 POSTS
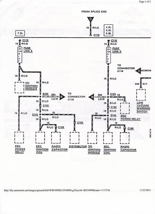
WIRING GIAGRAM
Was this
answer
helpful?
Yes
No
Wednesday, December 7th, 2011 AT 10:49 PM
Tiny
JOHNANDJOANNER
  • MEMBER
  • 8 POSTS
WIRING DIAGRAM
Was this
answer
helpful?
Yes
No
Wednesday, December 7th, 2011 AT 10:50 PM
Tiny
SATURNTECH9
  • MECHANIC
  • 30,869 POSTS
Give me your email address I have a 1990 F350 wire diagram with a much more detailed diagram.
Was this
answer
helpful?
Yes
No
Wednesday, December 7th, 2011 AT 10:58 PM
Tiny
SATURNTECH9
  • MECHANIC
  • 30,869 POSTS
Ok never mind about my wire diagram yours is pretty detailed with the other ones you posted. So you say you repaired all the chewed wires and still no spark?
Was this
answer
helpful?
Yes
No
Wednesday, December 7th, 2011 AT 11:10 PM
Tiny
SATURNTECH9
  • MECHANIC
  • 30,869 POSTS
You said you checked all the fuses did you check the fusable links as well?
Was this
answer
helpful?
Yes
No
Thursday, December 8th, 2011 AT 12:07 AM
Tiny
JOHNANDJOANNER
  • MEMBER
  • 8 POSTS
NO I DID NOT CHECK ALL OF THE FUSABLE LINKS, BECAUSE MOST OF THEM I CAN'T FIND AND THE FUSABLE LINKS THAT I DO SEE I'M NOT SURE HOW TO CHECK THEM. Johnandjoanner@aol. Com
Was this
answer
helpful?
Yes
No
Thursday, December 8th, 2011 AT 1:16 AM
Tiny
SATURNTECH9
  • MECHANIC
  • 30,869 POSTS
All you have to do to check the fuseable link is to check and make sure there is power going thru it. Let me know how the fuseable links check out.
Was this
answer
helpful?
Yes
No
Thursday, December 8th, 2011 AT 3:35 AM
Tiny
JOHNANDJOANNER
  • MEMBER
  • 8 POSTS
I FOUND 4 FUSABLE LINKS AND TESTED THEM WITH A OHM METER AND FOUND THEM TO BE OK. ANYTHING ELSE YOPU THINK I CAN TRY? JOHN
Was this
answer
helpful?
Yes
No
Friday, December 9th, 2011 AT 7:47 PM
Tiny
SATURNTECH9
  • MECHANIC
  • 30,869 POSTS
I said to check them for power not ohms they may have the correct ohms readings but if you check them for power then you know there good and you know there is power coming thru them.
Was this
answer
helpful?
Yes
No
Friday, December 9th, 2011 AT 7:53 PM
Tiny
JOHNANDJOANNER
  • MEMBER
  • 8 POSTS
What I mean by checking the fusable links with a ohm meter is that I stuck a needle on each side of the fusable links and found no open circuits. JOHN
Was this
answer
helpful?
Yes
No
Saturday, December 10th, 2011 AT 4:16 PM
Tiny
SATURNTECH9
  • MECHANIC
  • 30,869 POSTS
I get that part but the way I check them is for power that way I know there good and there is power going thru them to feed power to the circuit. You can have a good fuseable link with no power going thru it. How good is that?If you just check the fuseable link like that all you can say is yeah the fuseable link is good but you still dont know if its getting power to the circuit like it should.
Was this
answer
helpful?
Yes
No
Saturday, December 10th, 2011 AT 4:25 PM
Tiny
HDLINK
  • MEMBER
  • 1 POST
Would there be any chance of getting that 1990 F350 w/460 motor wiring diagram? The squirrels got to my engine compartment and I can't find a diagram anywhere. Thanks in advance for your assistance.
John Tubbs email; hdlink@aol. Com
Was this
answer
helpful?
Yes
No
Monday, June 30th, 2014 AT 8:09 PM

Please login or register to post a reply.