Cranks no start

Tiny
FARMER35
  • MEMBER
  • 1989 FORD F-450
  • 7.5L
  • V8
  • 2WD
  • MANUAL
  • 78,000 MILES
Truck cranks, has spark, 39 pounds fuel pressure.
fires when spray ether in air cleaner hose.
is there a relay that controls fuel injectors? Is so where is it and how to identify?
Monday, November 30th, 2020 AT 8:07 AM

1 Reply

Tiny
BMDOUBLE
  • MECHANIC
  • 1,139 POSTS
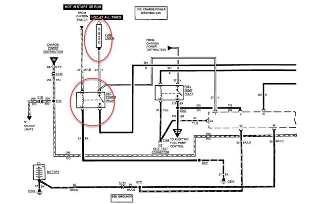
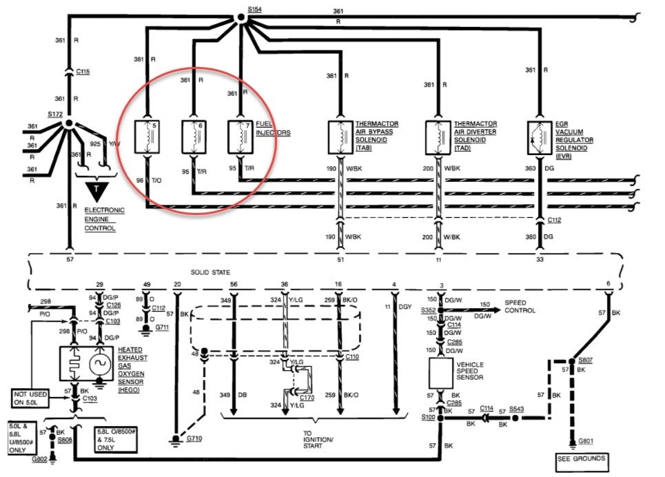
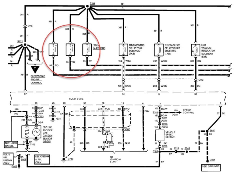
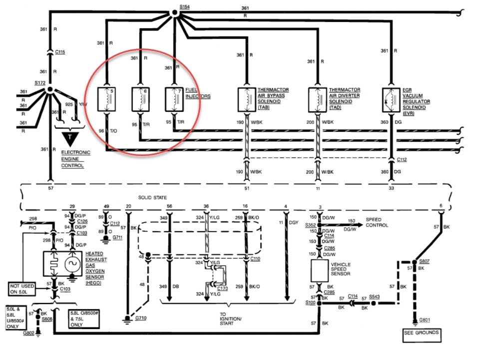
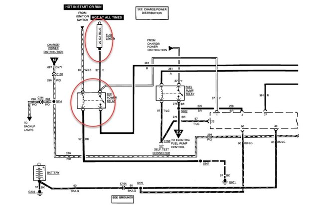
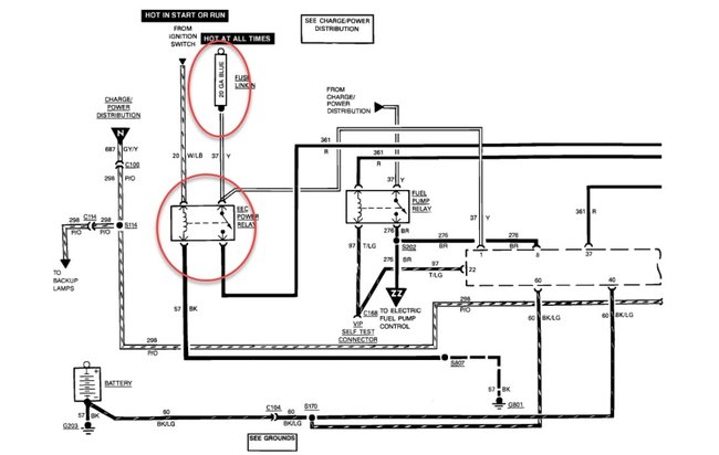
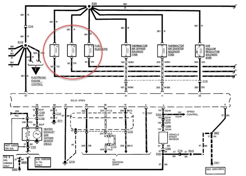
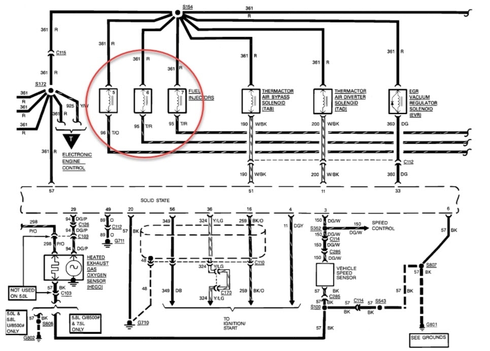
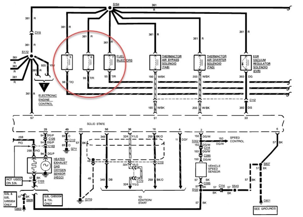
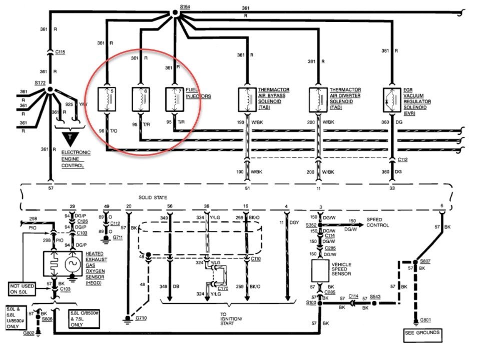
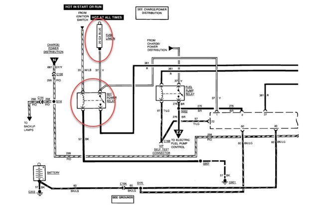
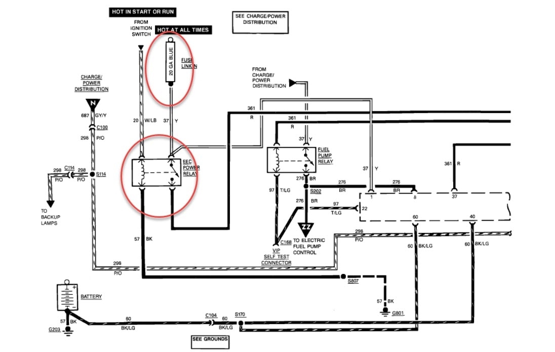
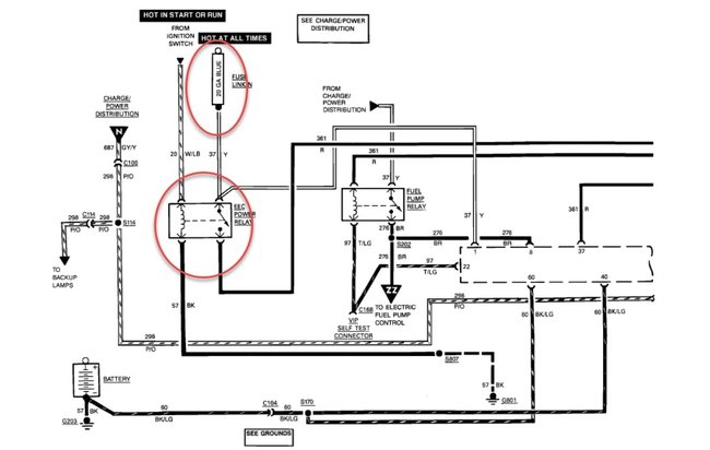
The fusible link is listed as "N" blue, located at the starter solenoid connections on the passenger side fender area of the engine bay. I would start first by checking for power at the red wire of the fuel injectors. If there is no power, then check the fusible links, a slight pull on the link can usually decipher whether it is good or not. If it pulls like stretch arm strong=bad. If you do have power at the red wire, then follow the illustration that I provided. You can either use a test light or a volt meter. If there is no flash either, then we'll have to have a look at the powers and grounds of the powertrain control module because if you have spark then you should have injector pulse, they both get the signal from the same place because the injectors fire four at a time.
Was this
answer
helpful?
Yes
No
Monday, November 30th, 2020 AT 4:12 PM

Please login or register to post a reply.