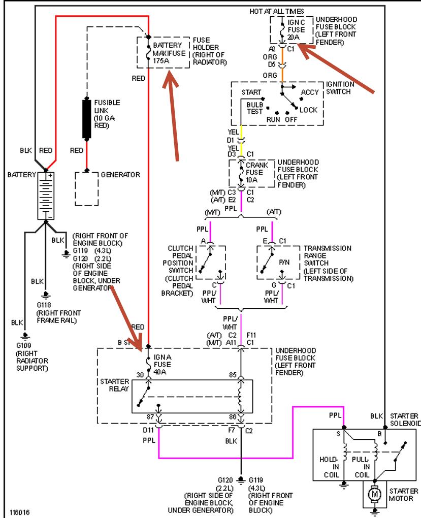
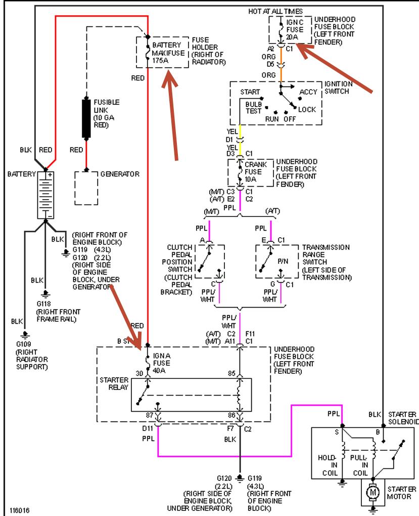
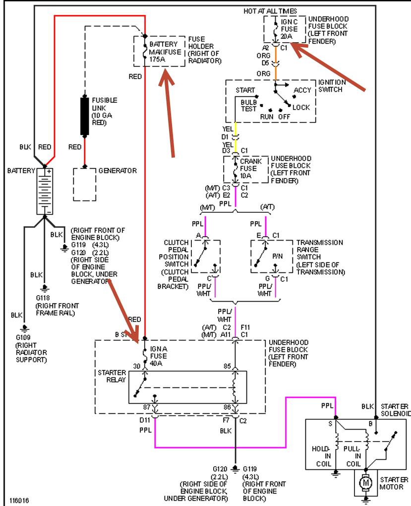
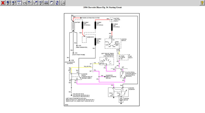
Sunday, September 29th, 2019 AT 2:45 AM
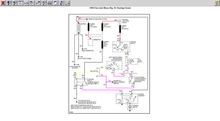
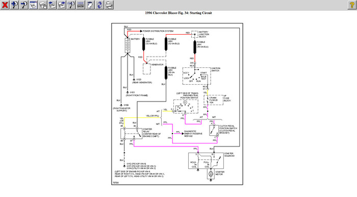
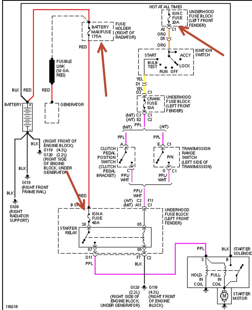
Went to leave work, turned on ignition, dash lights came on. Turned key over, nothing. Lights went out. Connected jump cables and key was in off position, but could hear starter cranking. But no lights on dash.






