Wednesday, January 13th, 2021 AT 2:21 PM
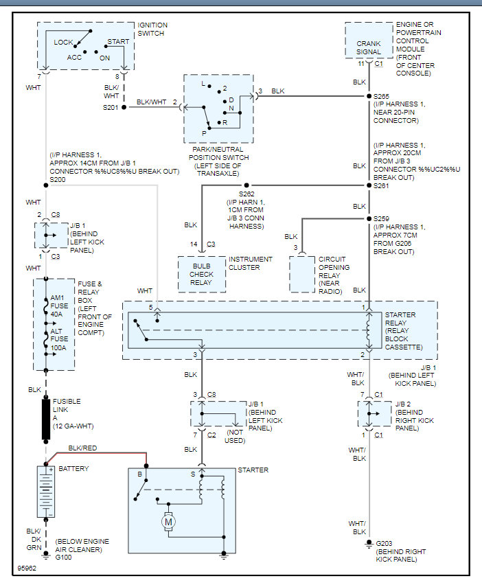
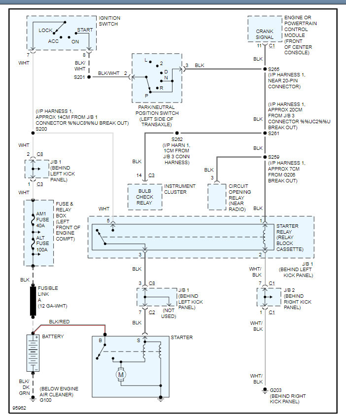
Changed the battery and starter out on my car. The car wasn’t starting and it still doesn’t. No power from ignition to anywhere else. The dinging happens and nothing else. No power anywhere wiper, lights, nothing just the battery light on the dash.


