No start?

Tiny
THEBUNG455
  • MEMBER
  • 1990 CHEVROLET SILVERADO
  • 5.7L
  • V8
  • 4WD
  • AUTOMATIC
  • 250,000 MILES
Turns over fires with starting fluid my injectors are not fully working has a new fuel pump and spark plugs and wires and ignition module.
Monday, October 24th, 2022 AT 5:48 AM

1 Reply

Tiny
JACOBANDNICKOLAS
  • MECHANIC
  • 110,194 POSTS
Hi,

When you say the fuel injectors are not fully working, what are they actually doing? Are you sure the fuel pressure to the fuel rail is within the manufacturer's specifications?

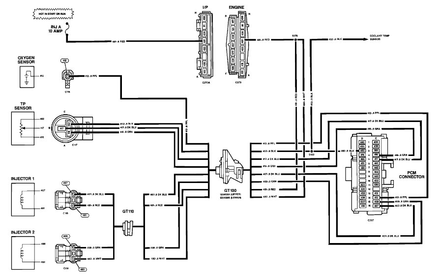
I attached the wiring schematic for the fuel system, so you have a reference. See pic below.

Have you checked to see if there are any diagnostic trouble codes stored that may point us in the right direction? If not, try it to see if something may help.

This vehicle has an OBD1 system which doesn't require a scanner to retrieve codes. All you need is a short jumper wire or even a paper clip. Follow the directions in this link and let me know if you find anything:

https://www.2carpros.com/articles/buick-cadillac-chevy-gmc-oldsmobile-pontiac-gm-1983-1995-obd1-code-definitions-and-retrieval-method

Let me know what you find.

Take care,

Joe

See pic below.
Was this
answer
helpful?
Yes
No
Monday, October 24th, 2022 AT 8:00 PM

Please login or register to post a reply.