Okay -
I understand. Since I don't totally understand some of your terms etc, you may have to do a little more explaining so that I can better assist you.
I think, based off of the last post, this is closer to what you are looking for but, some of the info when I copy to send to you doesn't' come out readable which is no good for you so we may have to try me sending it to you different. Maybe if you can not make out what you need, provide an email address and I will try sending it that way instead of attaching it to the post.
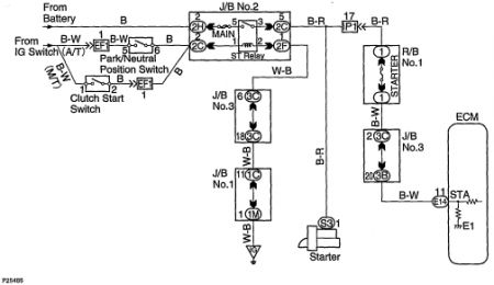
Next, what do you mean when you say, CSS. I see the IGF, IGT on the wiring diagram but do not see the CSS. So it will help me if I know what it is.
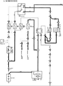
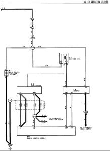
Also, I am sending you the entire wiring diagram which is unreadable even when I print it. But I have blown up the igniter and distributor part for you to better see. The last 4 pics are the ECM blown up but it took 4 to do it. I would cut it off at one point, then that same wire will be the bottom one on the next so you can see the order. So from here, if you can guide me where you need, I will blow up certain areas and attach that way, then with the pin information I sent, maybe you can zero in on what you need.
Let me know how this does. . .. . ...and we will take it from here











Wednesday, September 20th, 2017 AT 3:09 PM
(Merged)