No spark

Tiny
DAVID MCKINNEY
  • MEMBER
  • 1988 CHEVROLET S-10
  • 2.8L
  • V6
  • 2WD
  • 100,000 MILES
No spark.
Tuesday, April 26th, 2022 AT 8:27 AM

1 Reply

Tiny
KASEKENNY
  • MECHANIC
  • 18,907 POSTS
There are a number of things that we need to check but I assume you are checking the spark at the distributor, and you don't have any? Or you don't have spark out of the distributor going to the plugs?

https://www.2carpros.com/articles/how-to-check-for-ignition-spark

https://youtu.be/1zQQy9noYQ0

Can you give us a list of parts and things you have done so far?

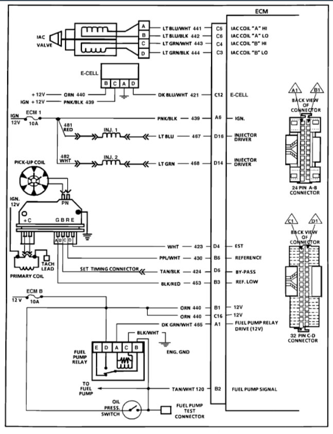
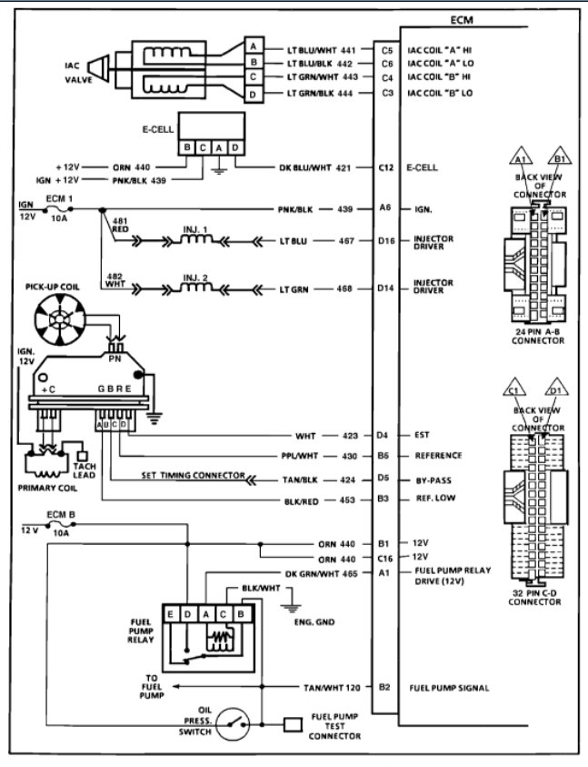
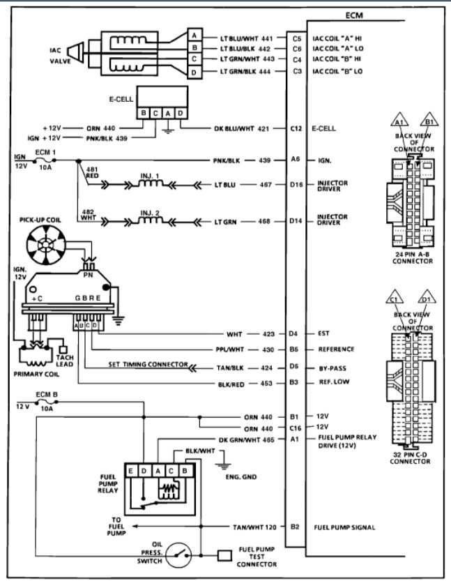
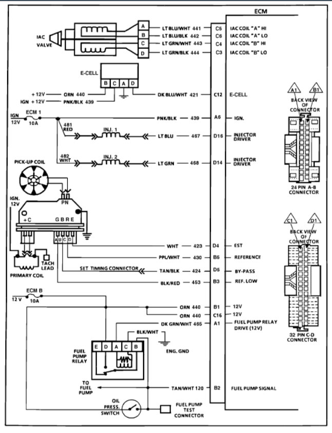
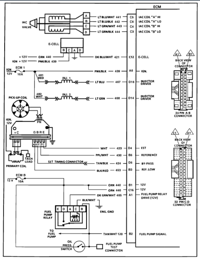
I am attaching the info below from the manual that will help with this testing.

Please run through this and let us know what you have done so far, and we can go from there.

Thanks
Was this
answer
helpful?
Yes
No
Tuesday, April 26th, 2022 AT 7:01 PM

Please login or register to post a reply.