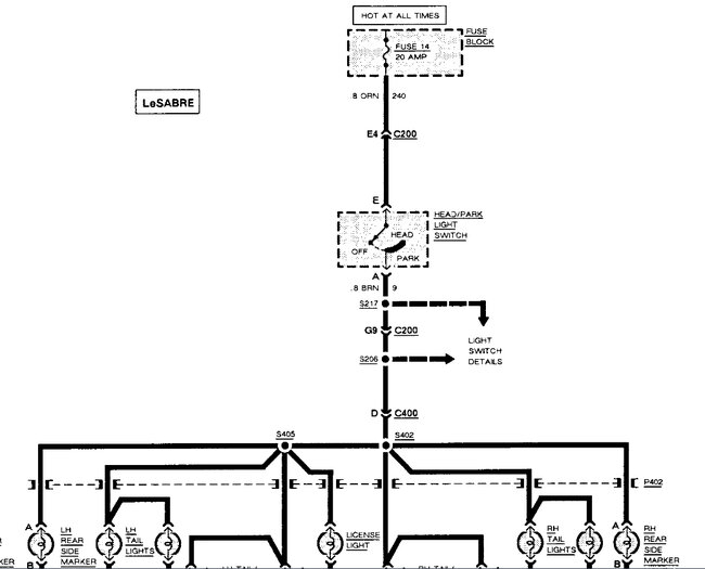
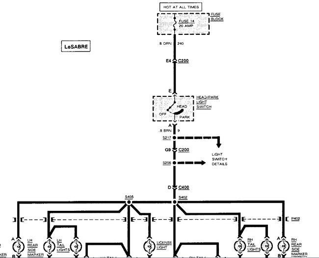
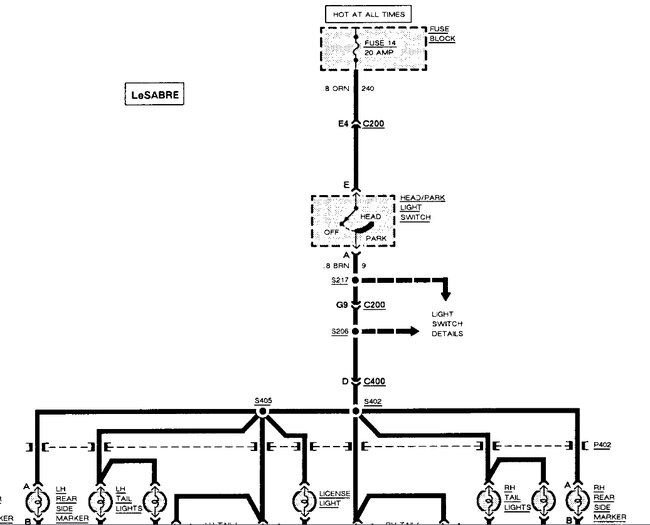
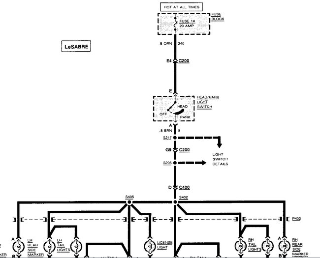
Thursday, August 17th, 2023 AT 2:42 PM
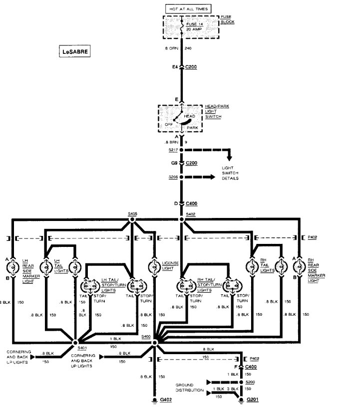
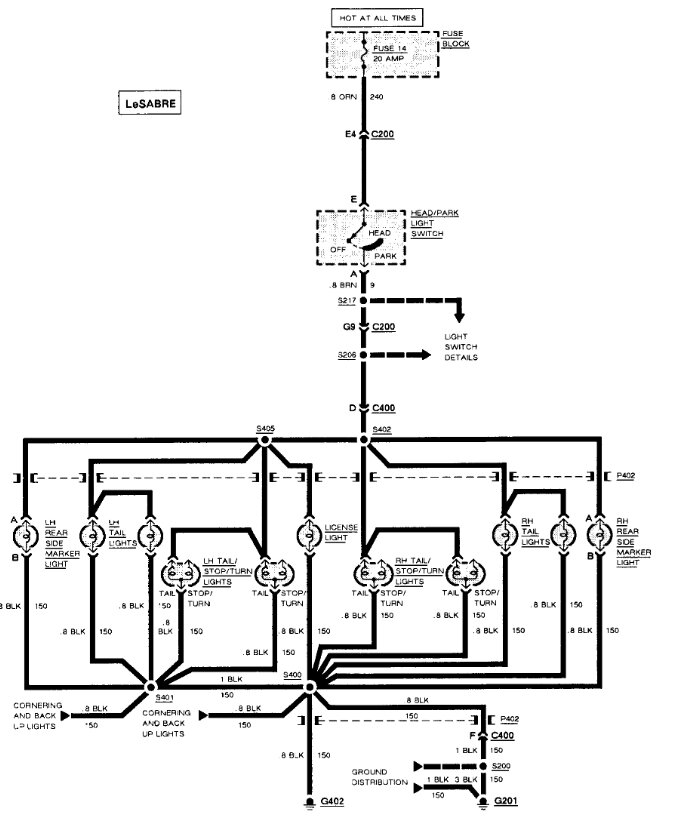
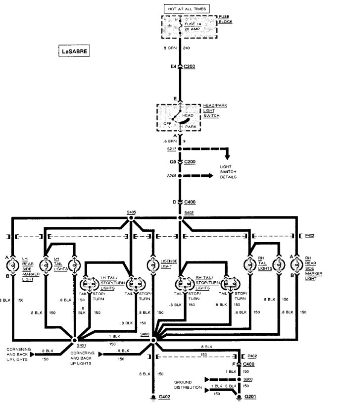
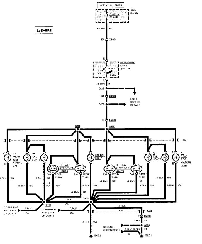
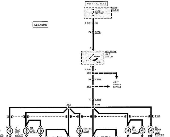
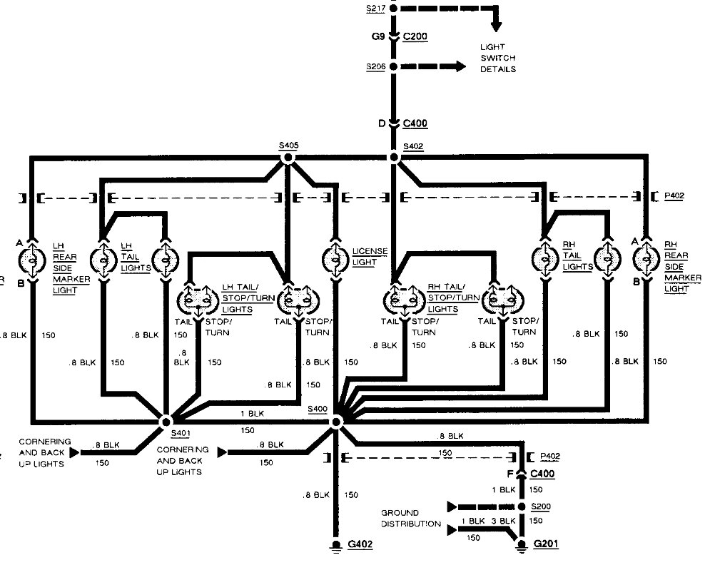
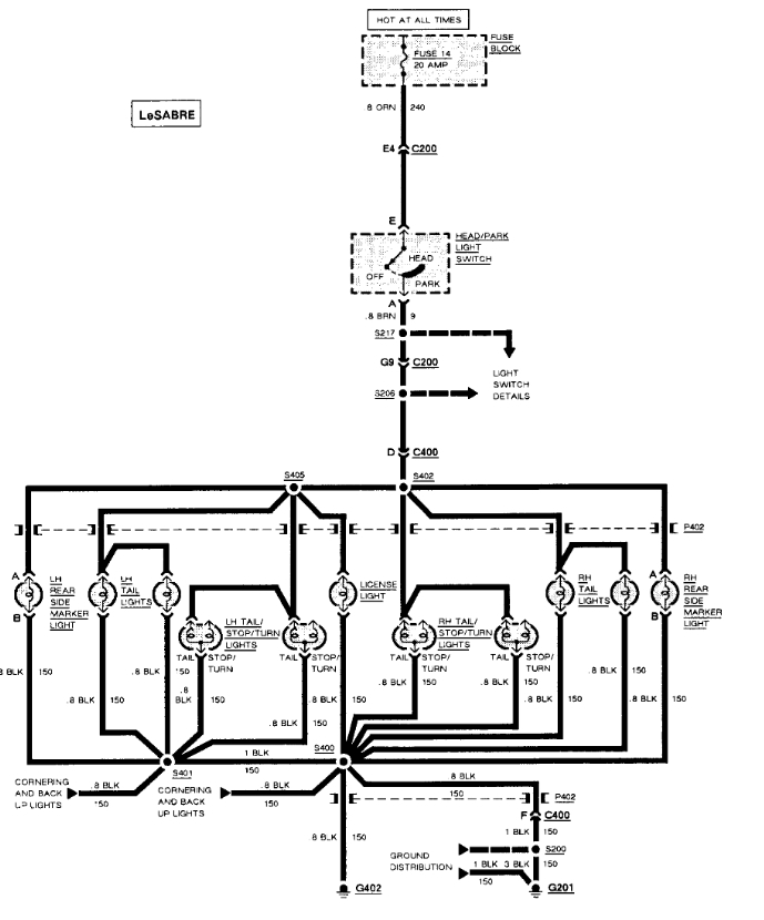
All blinkers work. Brake lights work. Headlights work. No running lights. I’ve changed the fuse. And still nothing, not sure what else to do. I’ve seen a possible ground being corroded but don’t want to buy a new switch if that’s the case. Thank you in advance.






