Sunday, November 29th, 2020 AT 1:19 AM
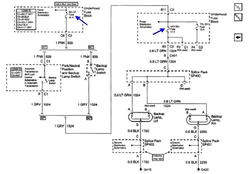
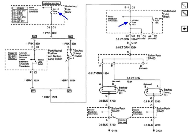
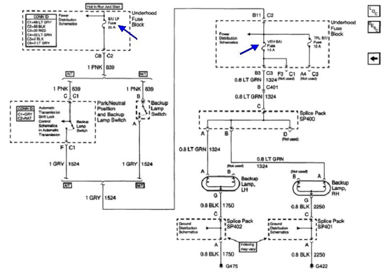
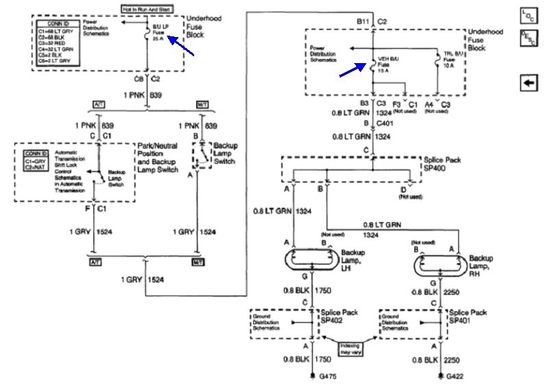
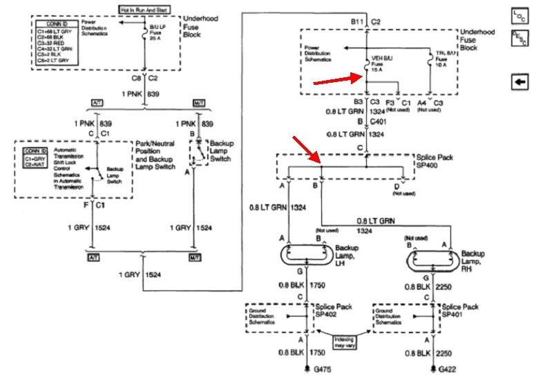
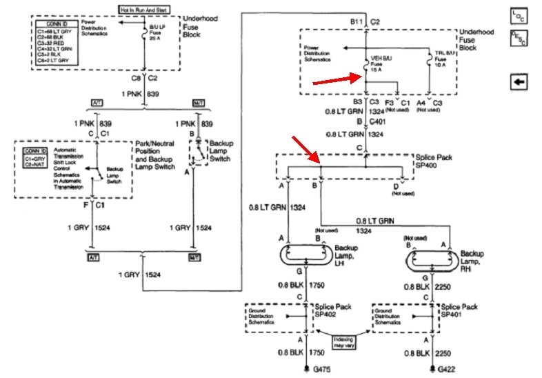
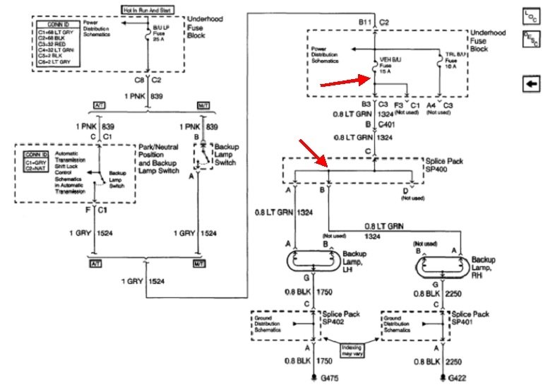
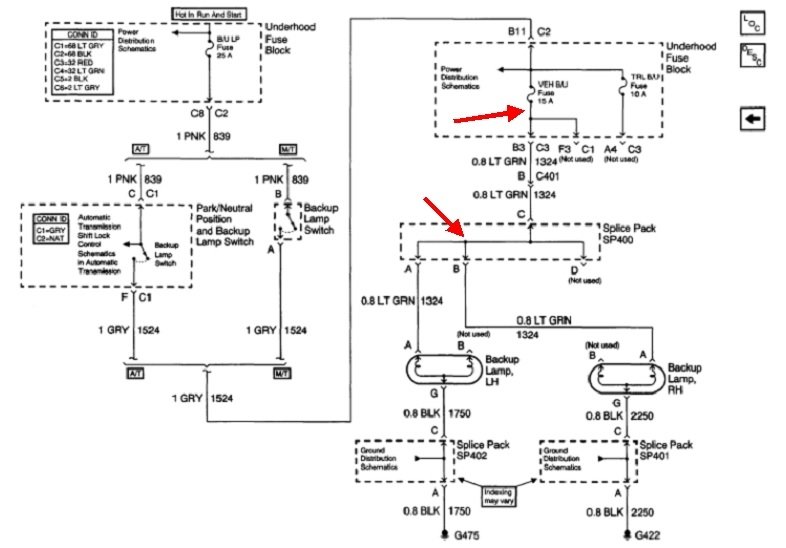
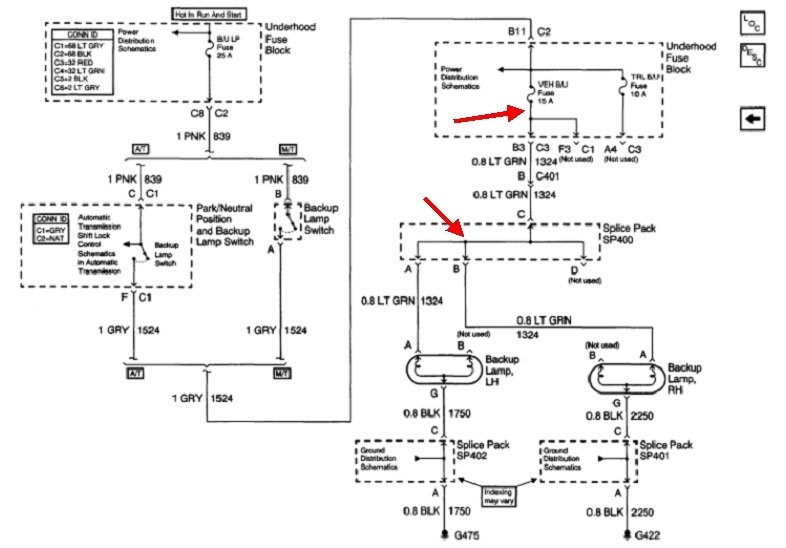
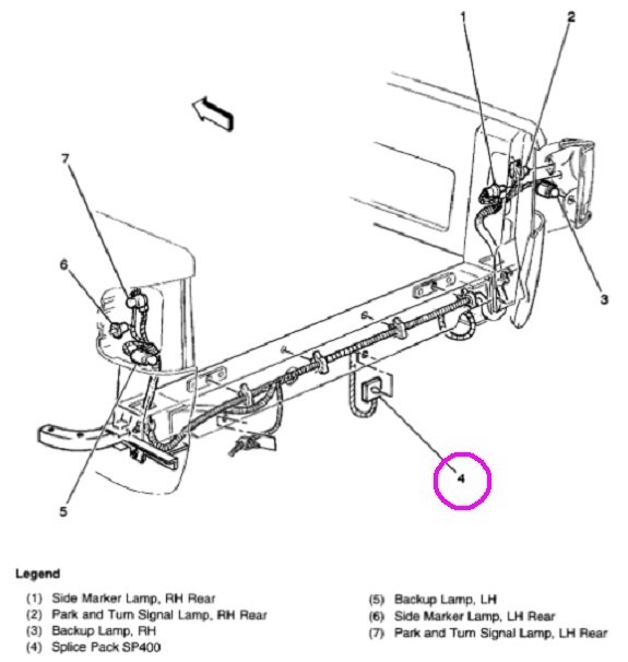
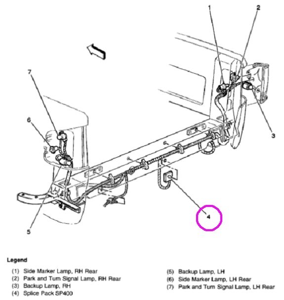
My reverse lights do not work and I can’t figure out the problem. When testing with the light tester it shows no power. I have checked the fuses changed the backup safety switch.







